Запчасти на Электрический штабелер EP Equipment ES10-10CA Countbalance Stacker

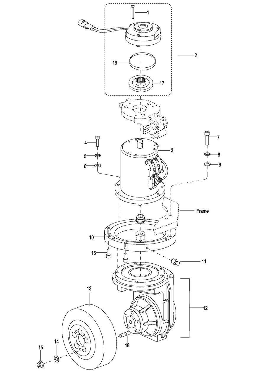
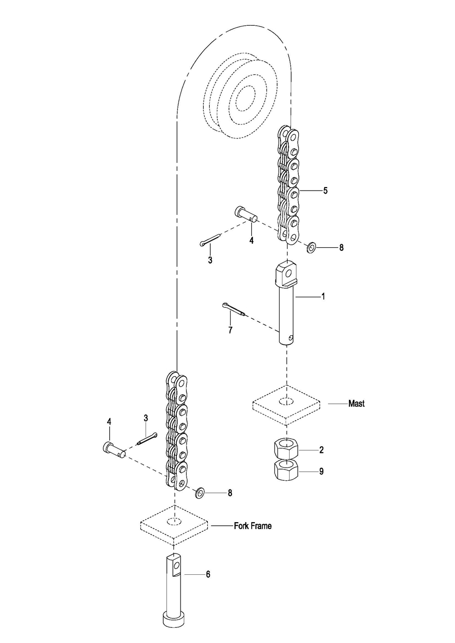
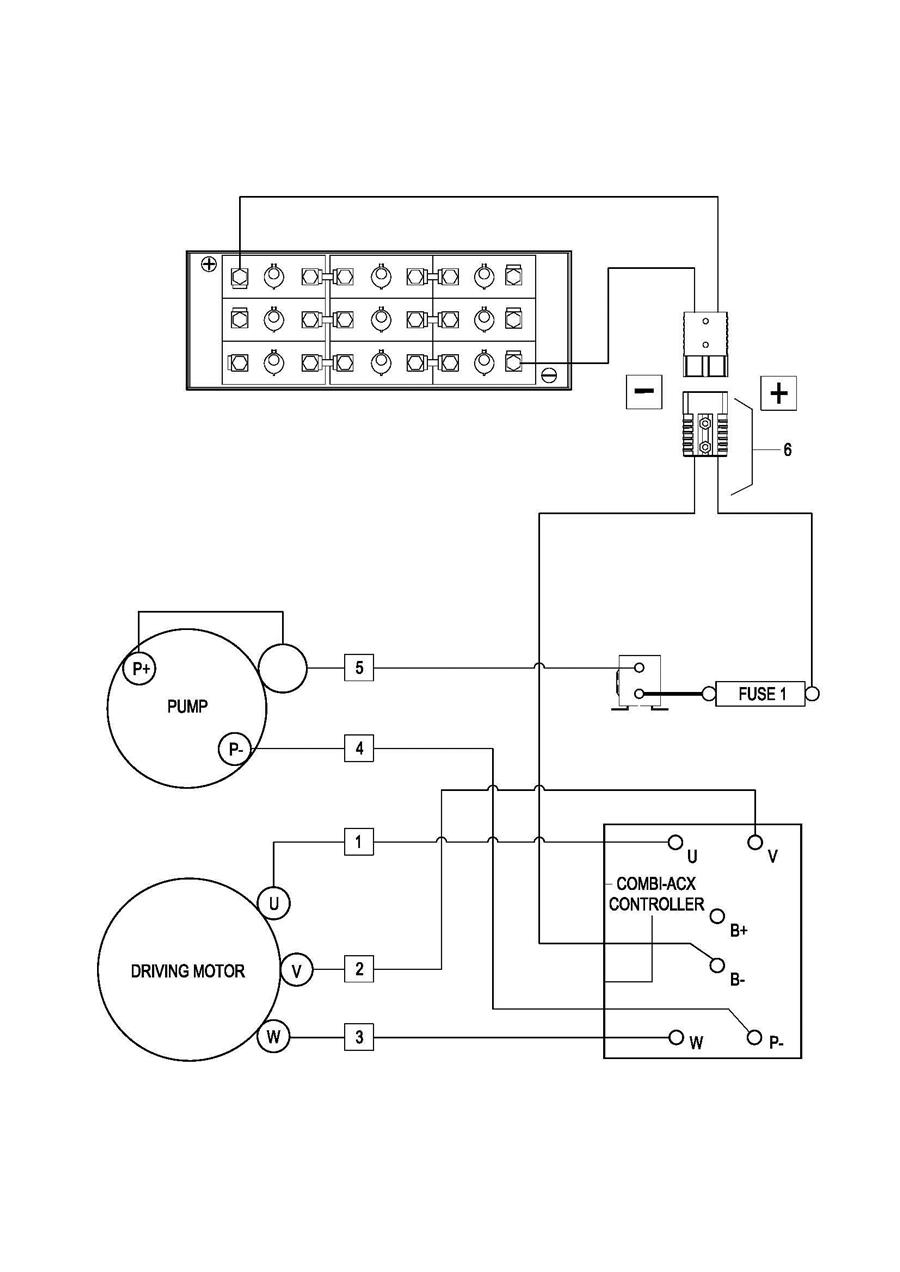
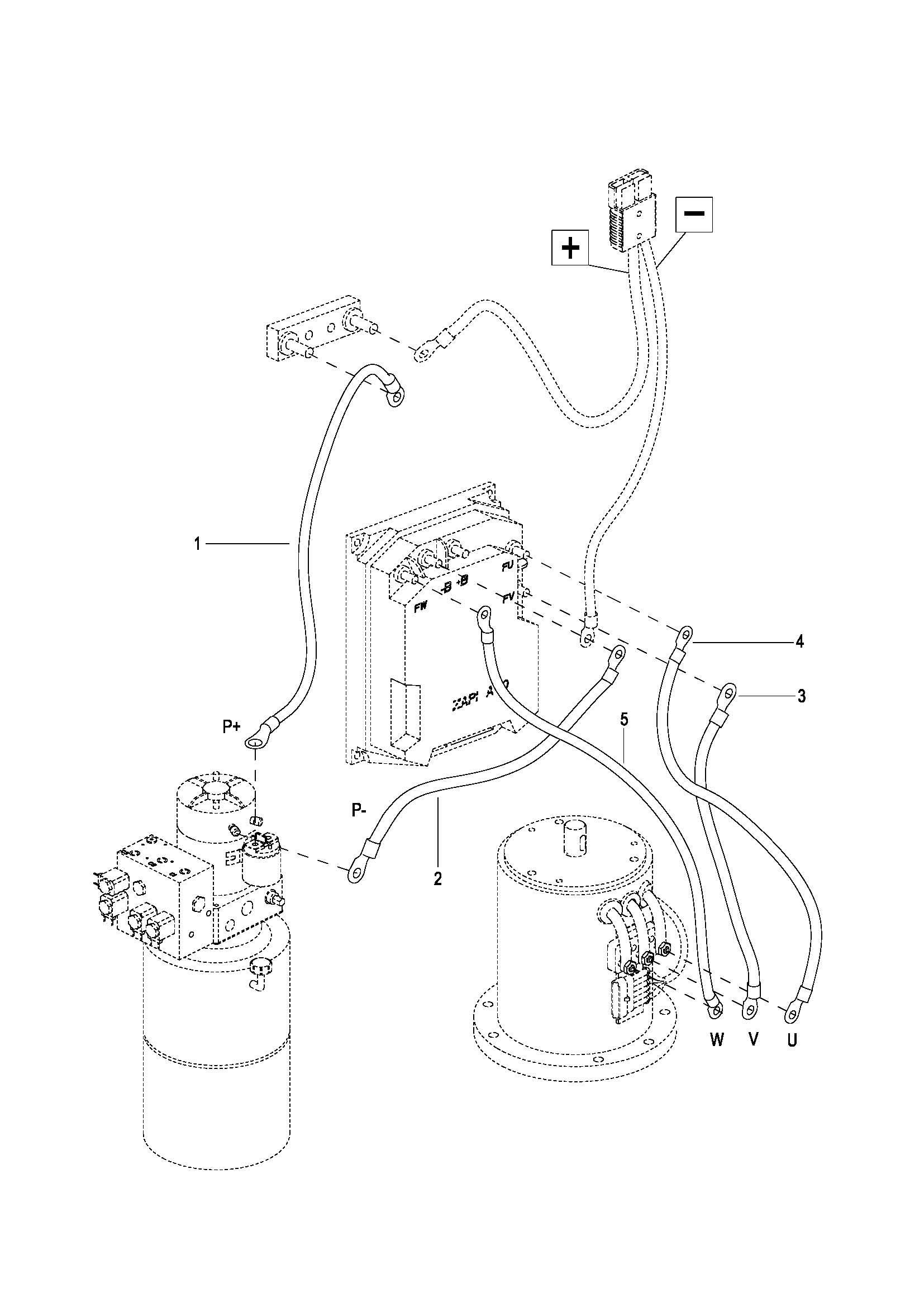
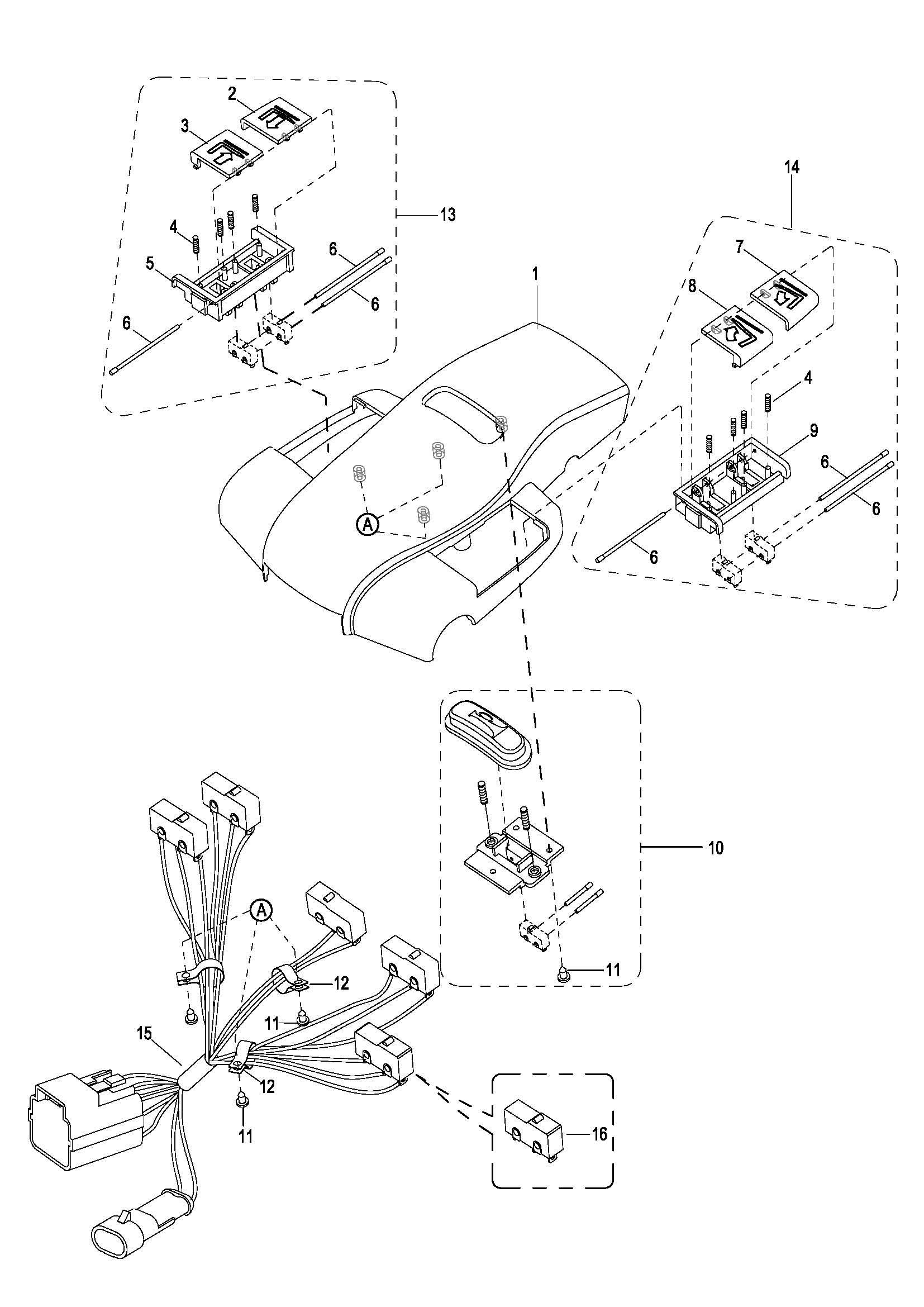
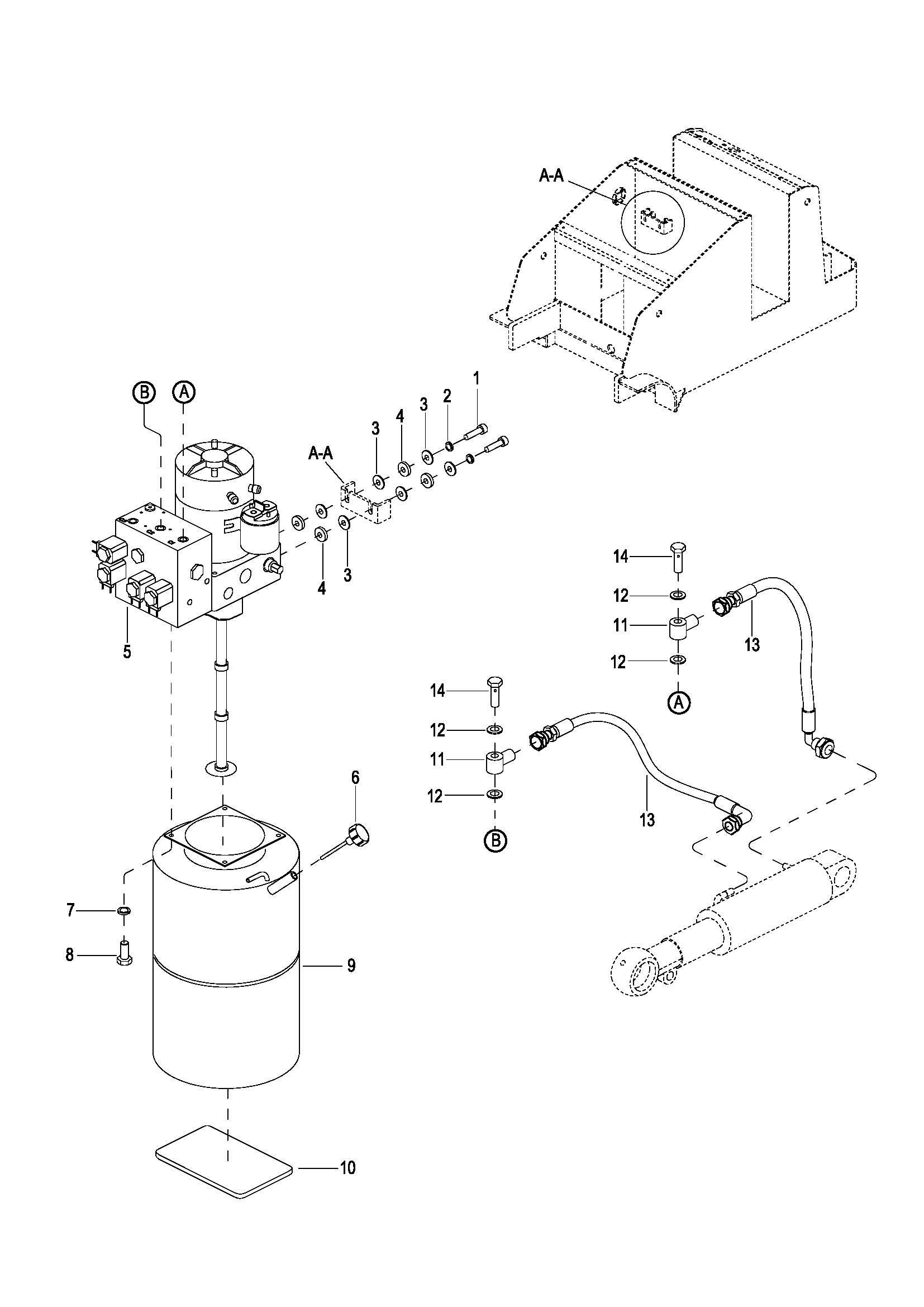
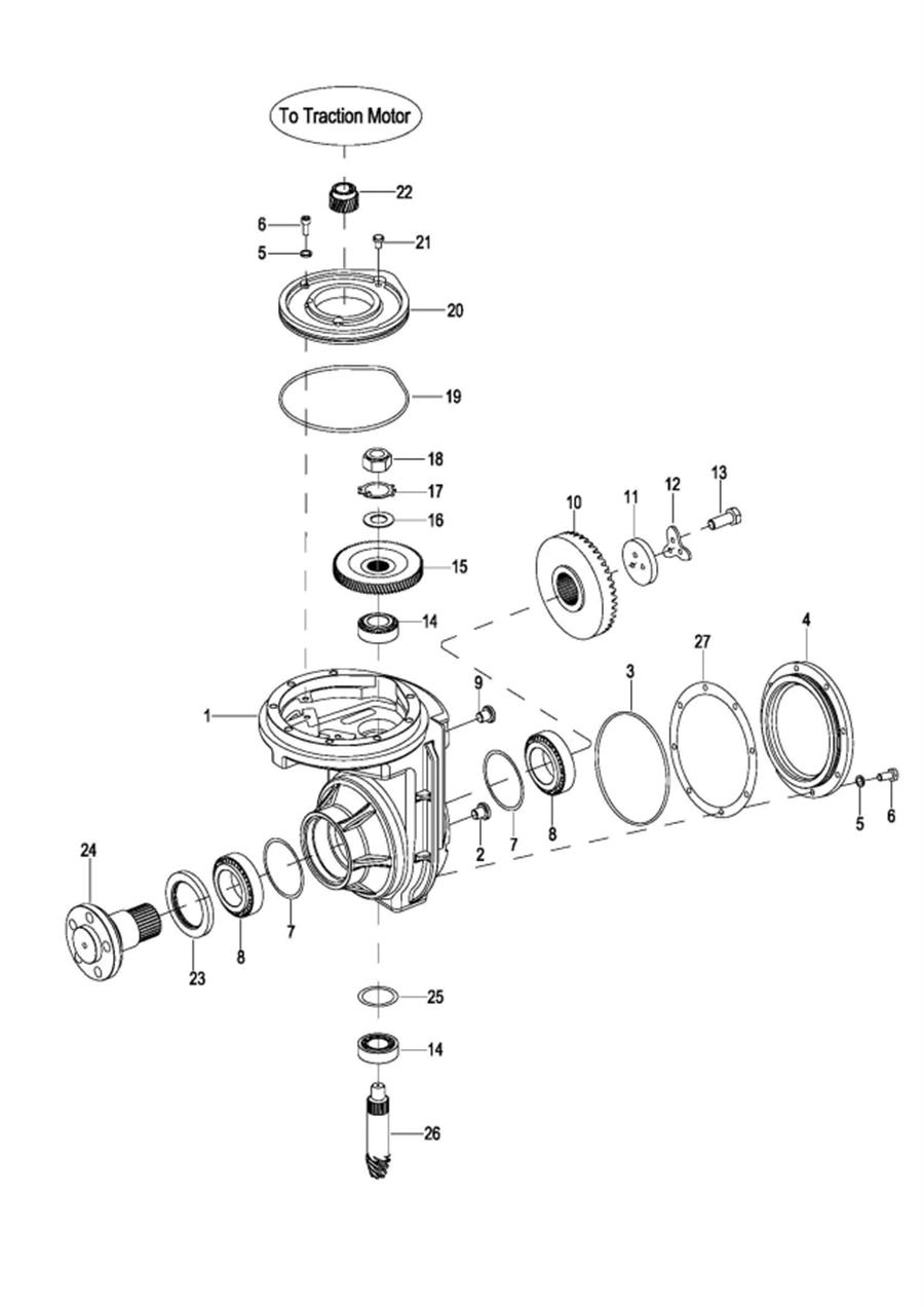
0101 Frame System 车身系统 0102 Cover Assembly 外罩总成 0103 Loading Wheel Assembly 承载轮总成 0201 Driving Assembly 驱动总成 0202 Motor Assembly 电机总成 0203 Gear Case Assembly II 减速箱总成 II(S.N before-327130324) 020301 Gear Case Assembly减速箱总成(S.N after 327130325-) 0301 Operating Control System 操作系统 0302 Control Pod Assembly 操作手柄总成(S.N before -327100164) 030201 Control Pod Assembly 操作手柄总成(S.N afrer 327100165-) 0303 Upper Cover Assembly 上盖总成(S.N before -327100164) 030301 Upper Cover Assembly 上盖总成(S.N after 327100165-) 0304 Button Reverser Assembly 反向开关总成(S.N before -327100164) 0401 Hydraulic System 液压系统(S.N before -324200458) 040101 Hydraulic System 液压系统(S.N after 324200459-) 0402 Pump & Motor Assembly 液压站总成(S.N before -324200458) 040201 Pump & Motor Assembly 液压站总成(S.N after 324200459-) 0501 Electrical System 电气系统(S.N before 110113) 050101 Electrical System 电气系统(S.N from 071013-s2320148) 050102 Electrical System 电气系统(S.N after S2320149-) 0502 Controller Board Assembly 电器板总成(S.N before -S2320148) 050201 Controller Board Assembly 电器板总成(S.N after S2320149-) 0503 Battery Assembly I 电瓶总成 I 0504 Battery Assembly Ⅱ 电瓶总成 Ⅱ(S.N before -S2410120) 050401 Battery AssemblyⅡ 电瓶总成Ⅱ(S.N from S2410121 to D24140007) 050402 Battery AssemblyⅡ 电瓶总成Ⅱ(S.N after D24140008) 0505 Wire Harness Assembly 线束总成(S.N before -S2320148) 050501 Wire Harness Assembly 线束总成(S.N from S2320149 to 3301701016) 050502 Wire Harness Assembly 线束总成(S.N after 3301701017-) 0506 Cable Assembly 电缆总成(S.N before -S2320148) 050601 Cable Assembly 电缆总成(S.N after S2320149-) 0601 Duplex Mast Assembly 两级门架总成 0602 Lift Cylinder 起升油缸 0602 Lift Cylinder,Explosion-proof 起升油缸(防爆)(S.N before -327110571) 060201 Lift Cylinder,Explosion-proof起升油缸(防爆)(S.N after 327110572-) 0603 Duplex Mast Oil Pipe Assembly 两级门架油管总成(S.N after 061413-) 0603 Duplex Mast Oil Pipe Assembly,Explosion-proof 两级门架油管总成(防爆) 0604 Duplex Mast Fork Frame Assembly 两级门架货叉架总成 0605 Triplex Mast Assembly 三级门架总成 0606 Free Lift Cylinder 自由起升油缸 0607 Lift Cylinder 起升油缸(S.N before -091613) 060701 Lifting Cylinder 起升油缸(S.N after 091613-) 0608 Triplex Mast Vitta Combination Assembly 三级门架油管总成(S.N before -122712) 060801 Triplex Mast Vitta Combination Assembly 三级门架油管总成(S.N aftet 122712-) 0608 Triplex Mast Vitta Combination Assembly,Explosion-proof 三级门架油管总成(防爆) 0609 Triplex Mast Fork Frame Assembly 三级门架货叉架总成 0610 Full Free Duplex Mast Assembly 全自由两级门架总成 0611 Lifting Cylinder-L 起升油缸左 0612 Lifting Cylinder-R 起升油缸右 0613 Free Lifting Cylinder 自由起升油缸 0614 Full Free Duplex Mast Oil Pipe Assembly 全自由两级门架油管总成 0615 Full Free Duplex Mast Fork Frame Assembly 全自由两级门架货叉架总成 0616 Mast Tilting System 门架倾斜系统 0617 Tilting Cylinder 倾斜油缸总成(SN Before -071512) 061701 Tilting Cylinder 倾斜油缸总成(SN After -071512) 0618 Chain Assembly 链条总成