0101 Frame Assembly 车架系统(For ES124)
010101 Frame Assembly 车架系统(For JS141,S.N.after4331005277-)
0102 Caster Assembly 万向轮(S.N. before -4321105198)
010201 Caster Assembly 万向轮(S.N. after 4321105199-)
0201 Driving System 驱动系统
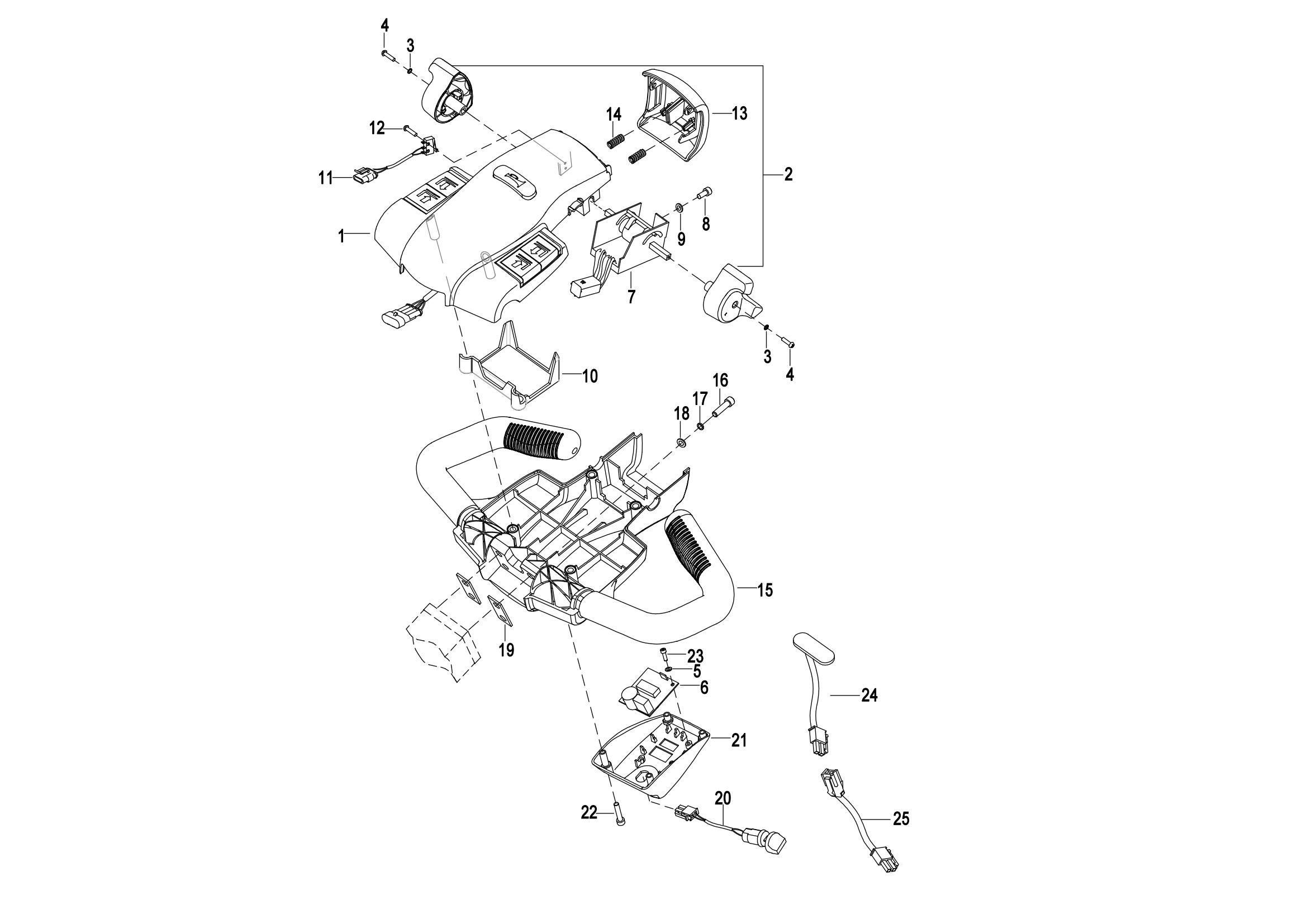
0301 Operating Control System 操作系统
0302 Handle head assembly(for JS141) 手柄头总成(JS141)
0303 Handle head assembly(For EST124 Lead-acid Battery)手柄头总成(EST124铅酸款)
030301 Handle Head Assembly 手柄头总成
030401 Upper Cover Assembly 上盖总成
0401 Hydraulic System 液压系统
0402 Lifting Cylinder 起升油缸
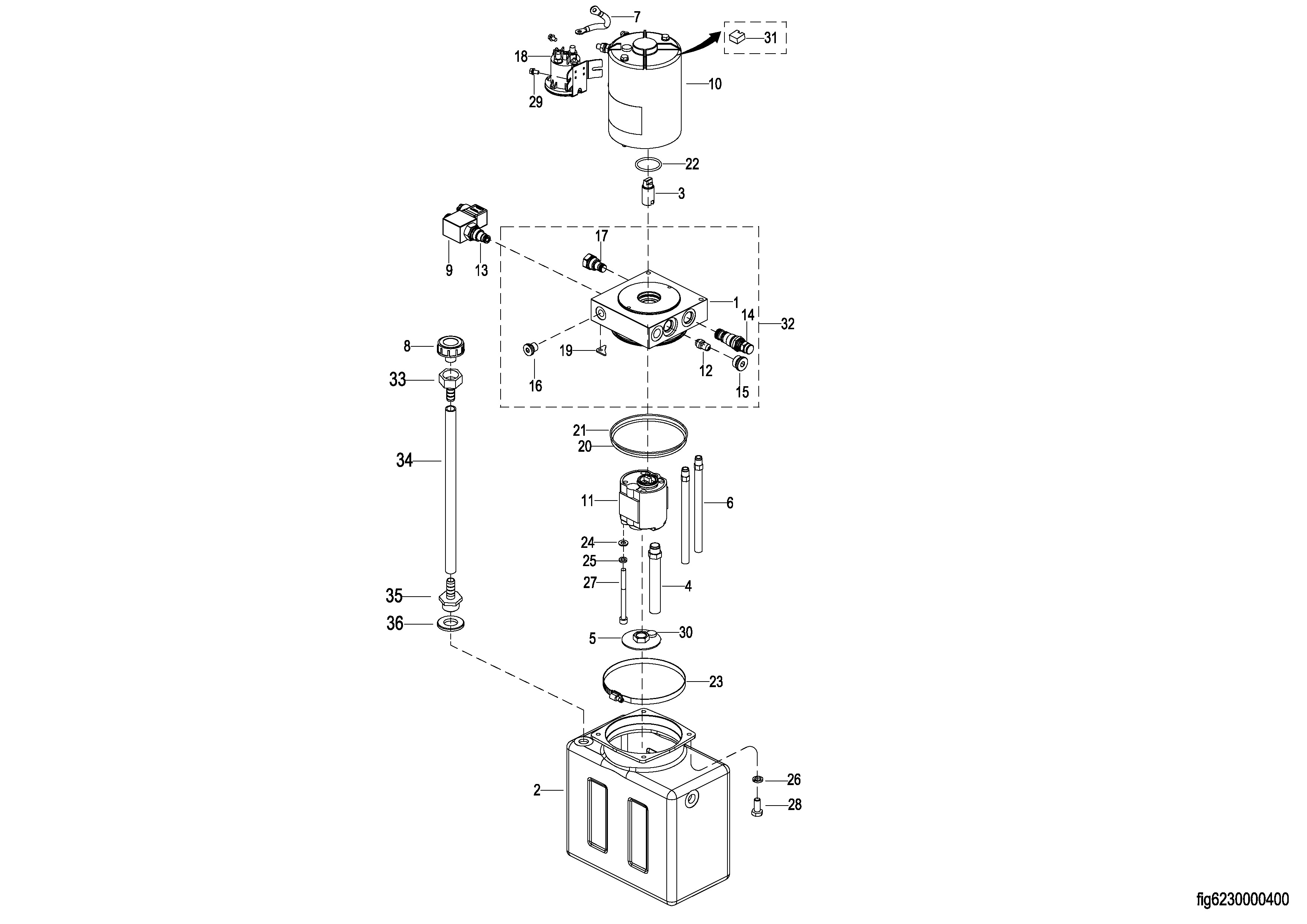
0403 Hydraulic Pump Assembly 液压站总成
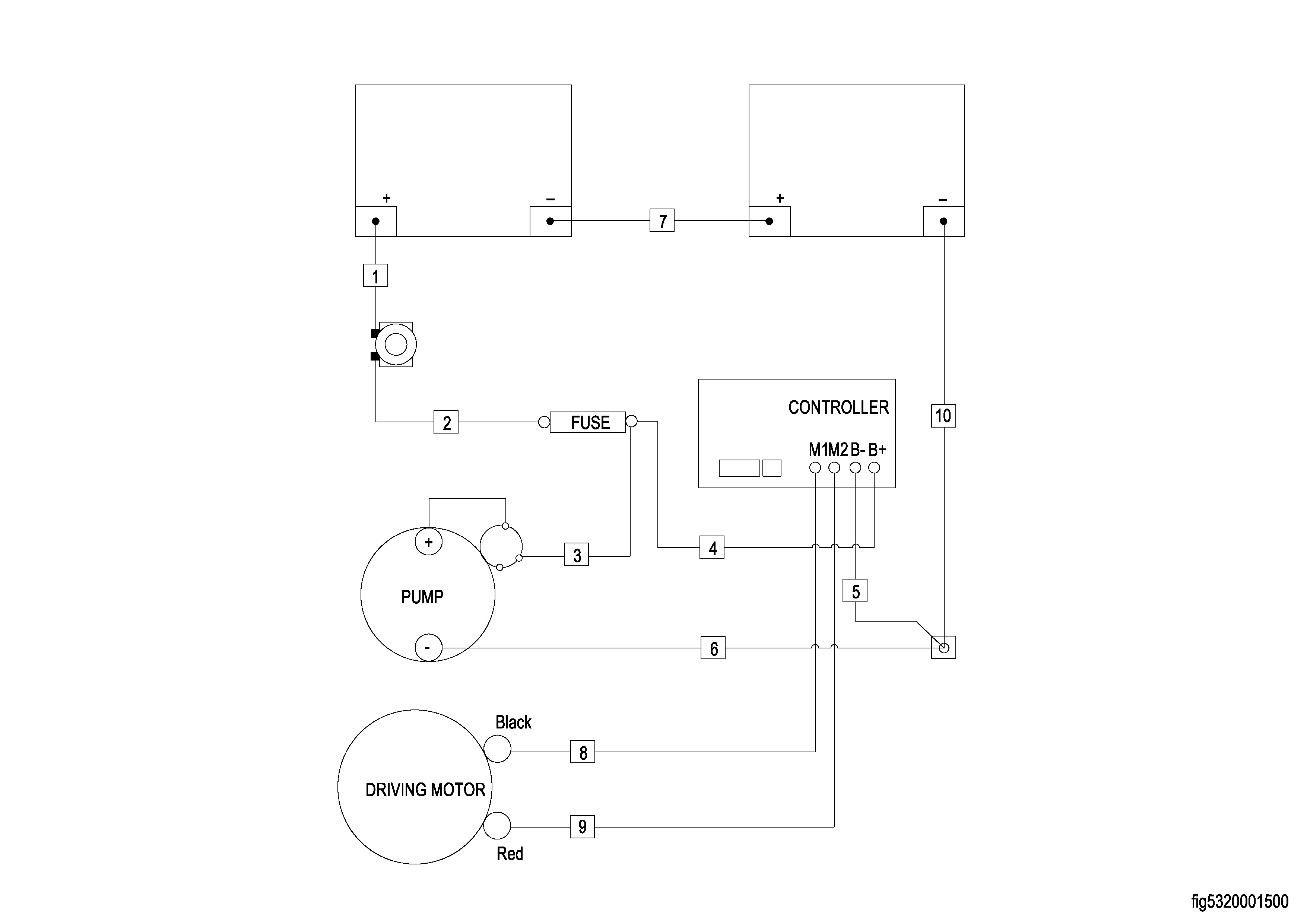
0501 Electrical Assembly(Lead-acid Battery) 电气总成(铅酸款)
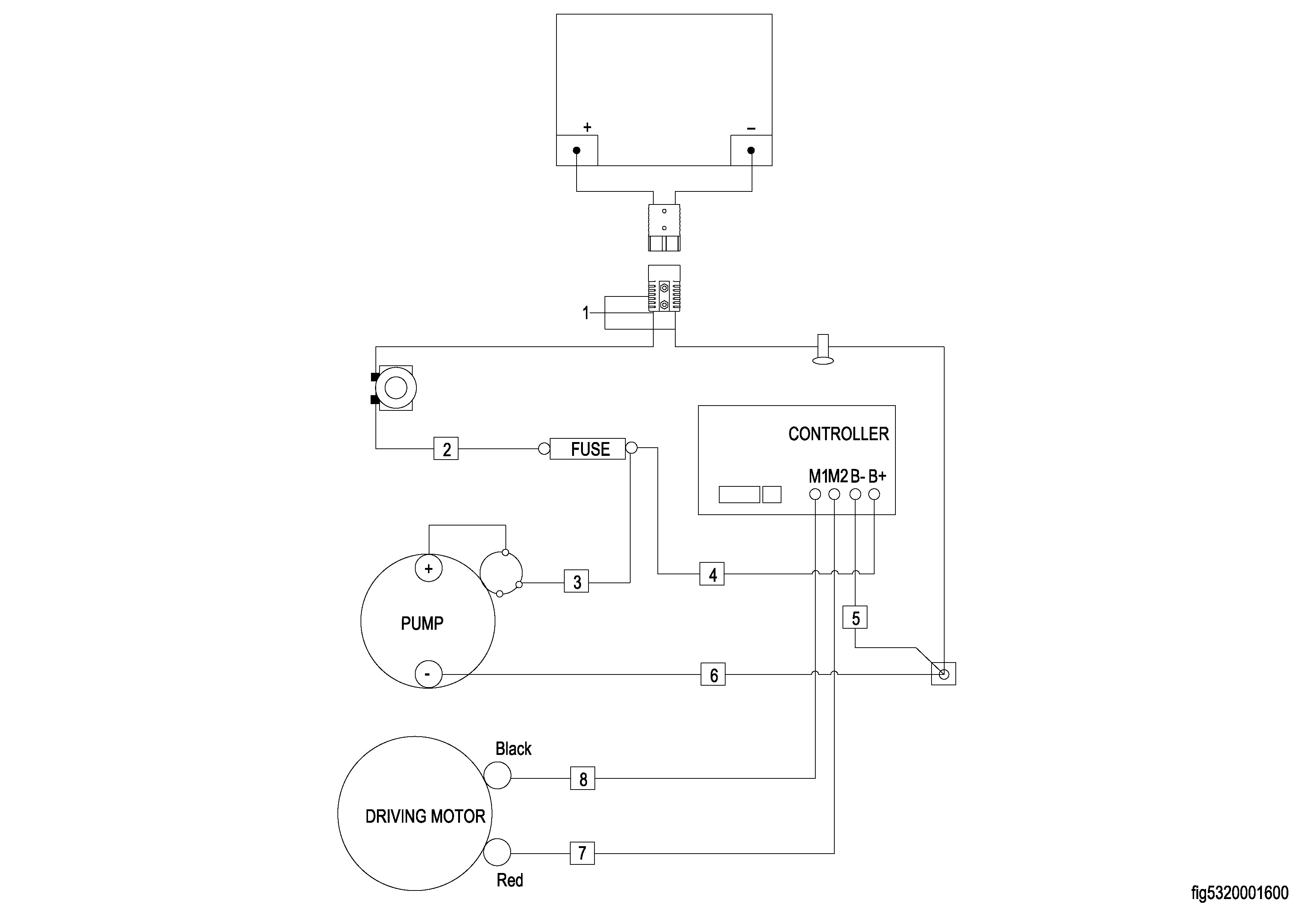
0502 Electrical Assembly(Lithium Battery) 电气总成(锂电款)
0503 Lithium Battery Assembly 锂电池总成
0504 Wiring Harness(For EST124 Lead-acid Battery) 线束(EST124铅酸款)
0504 Wiring Harness(For EST124 Lithium Battery) 线束(EST124 锂电款)
0505 Wiring Harness(For JS141) 线束(JS141)
0506 Cable Assembly(Lead-acid Battery) 电缆总成(铅酸款)
0506 Cable Assembly(Lithium Battery) 电缆总成(锂电款)
0601 Lifting System 起升系统(S.N.Before-4322107926)
060101 Lifting System 起升系统(S.N.After4322107927-)
0602 Chain Assembly 链条总成
0901 Label 标贴