0101 Frame Assembly
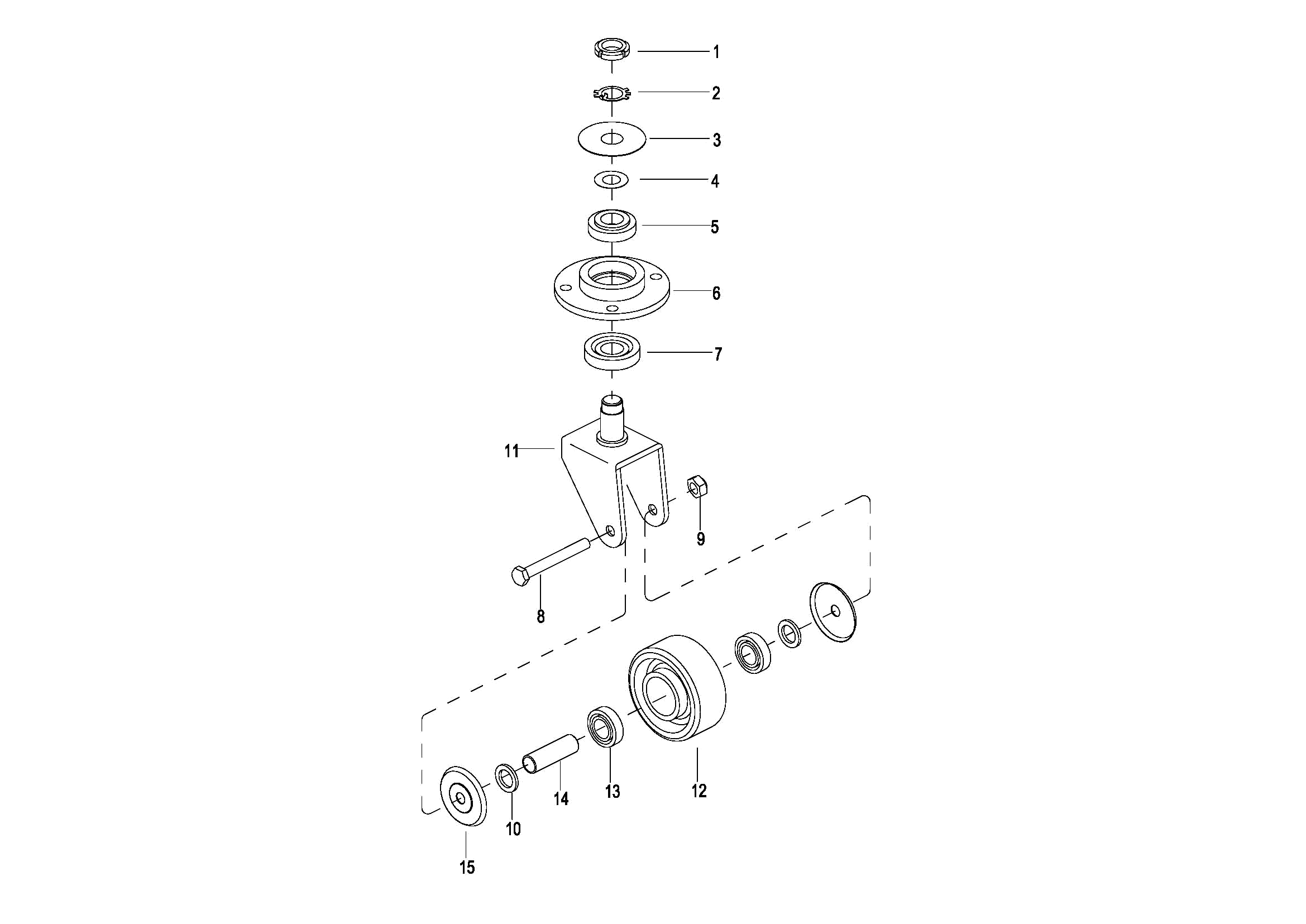
0102 Caster Assembly (S.N. before -4301609945)
010201 Caster Assembly (S.N. from 4301609946 to 4321006139)
010202 Caster Assembly(S.N. after 4321006140-)
0201 Driving System
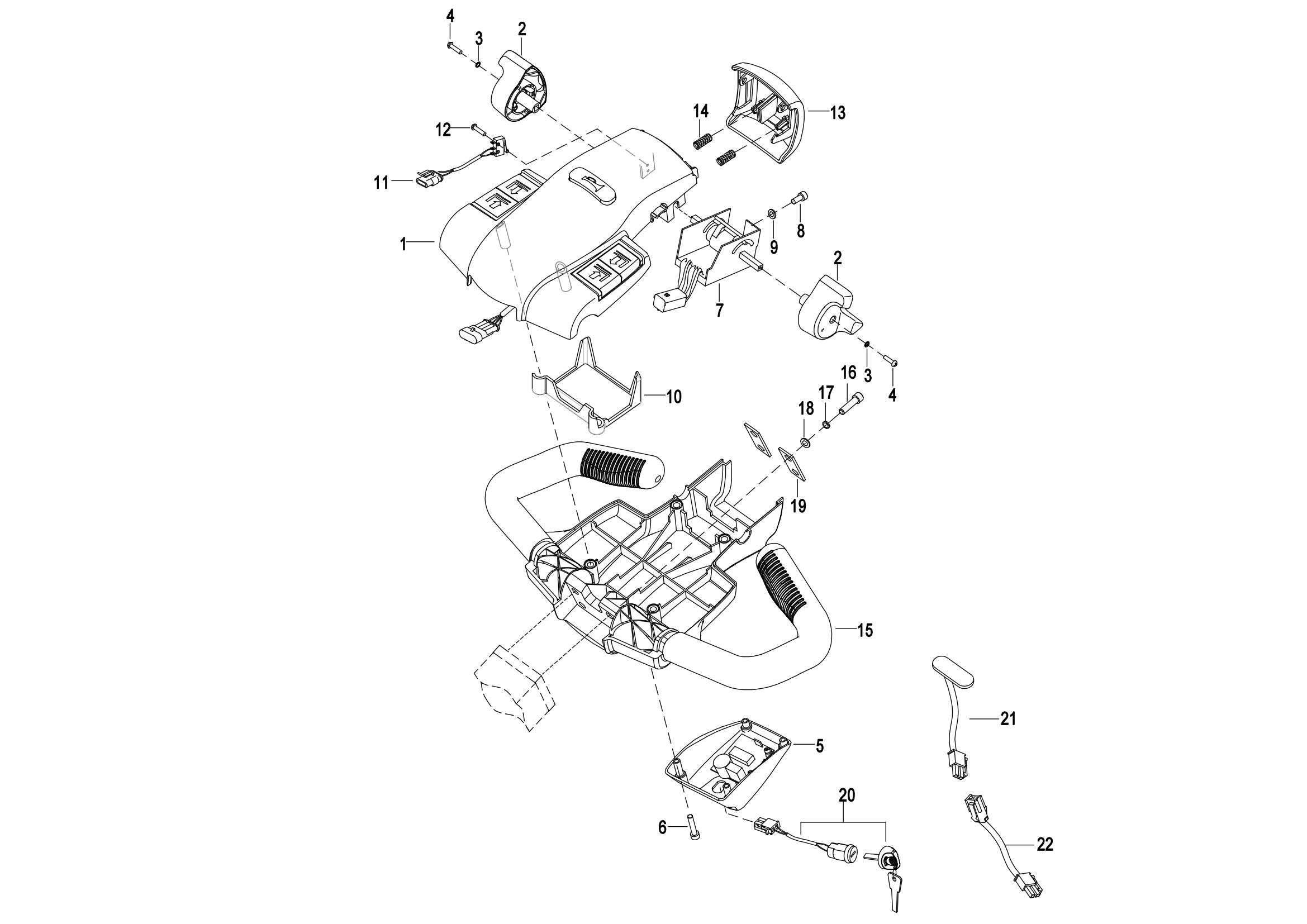
0301 Operating Control System
0302 Handle head assembly
0303 Upper Cover Assembly
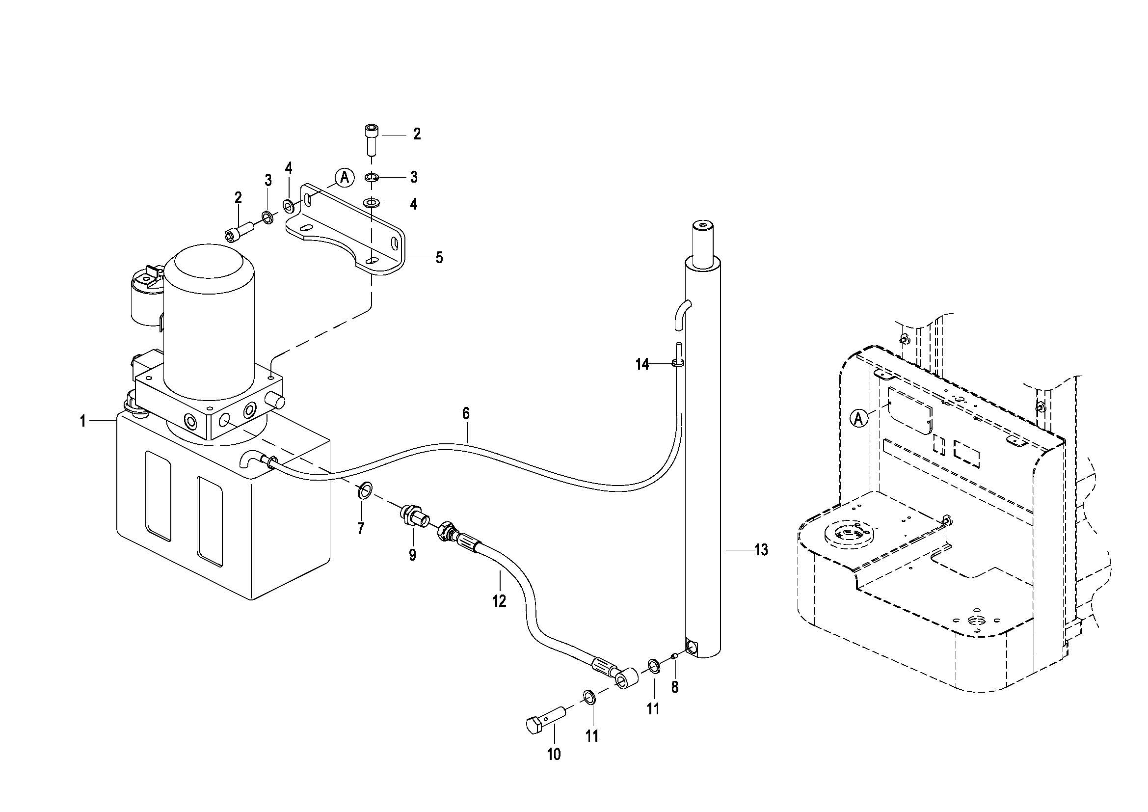
0401 Hydraulic System
0402 Lifting Cylinder(S.N. before -4321213170)
040201 Lifting Cylinder(S.N. after 4321213171-)
0403 Hydraulic Pump Assembly(WB)
0403 Hydraulic Pump Assembly(EP)
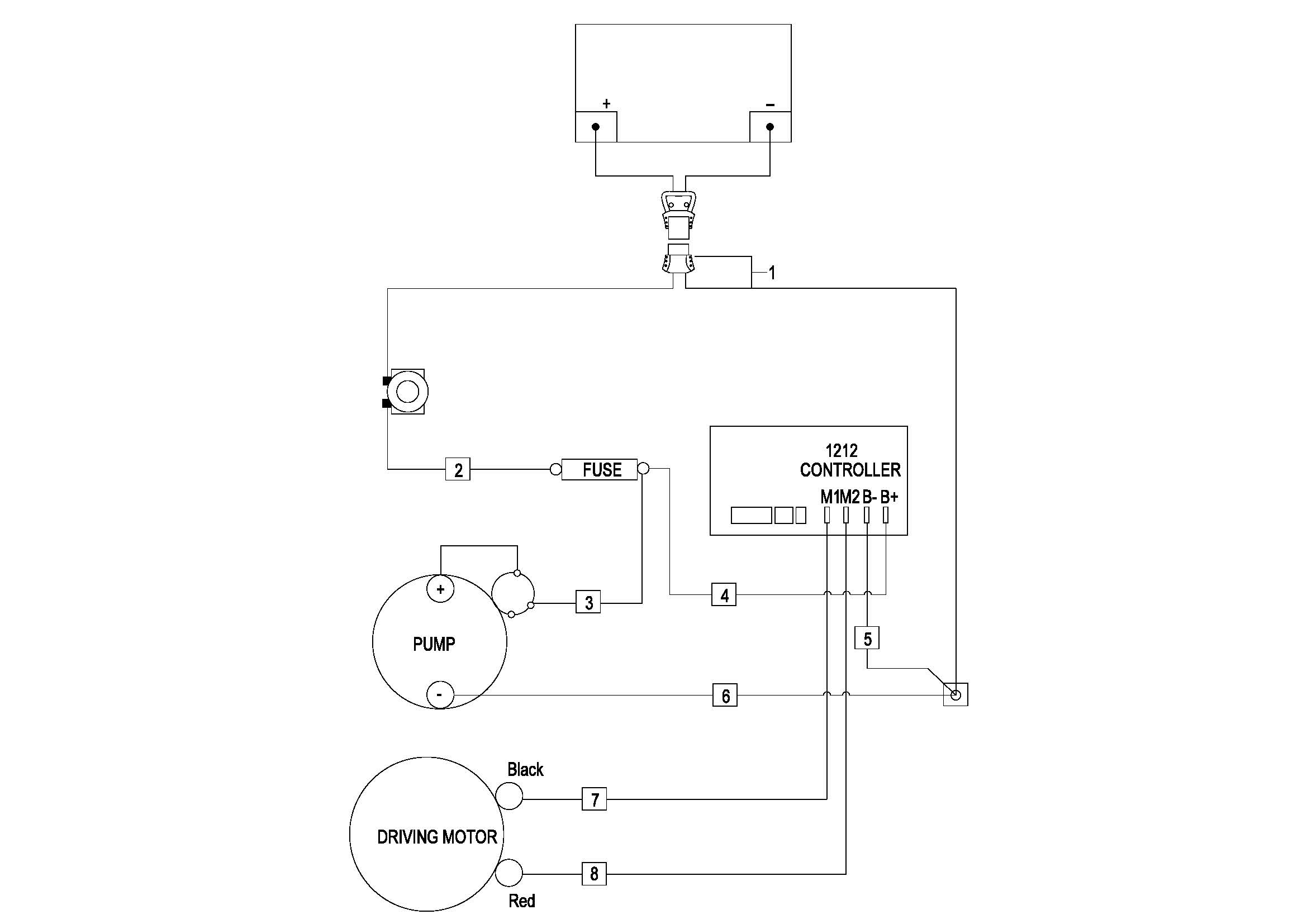
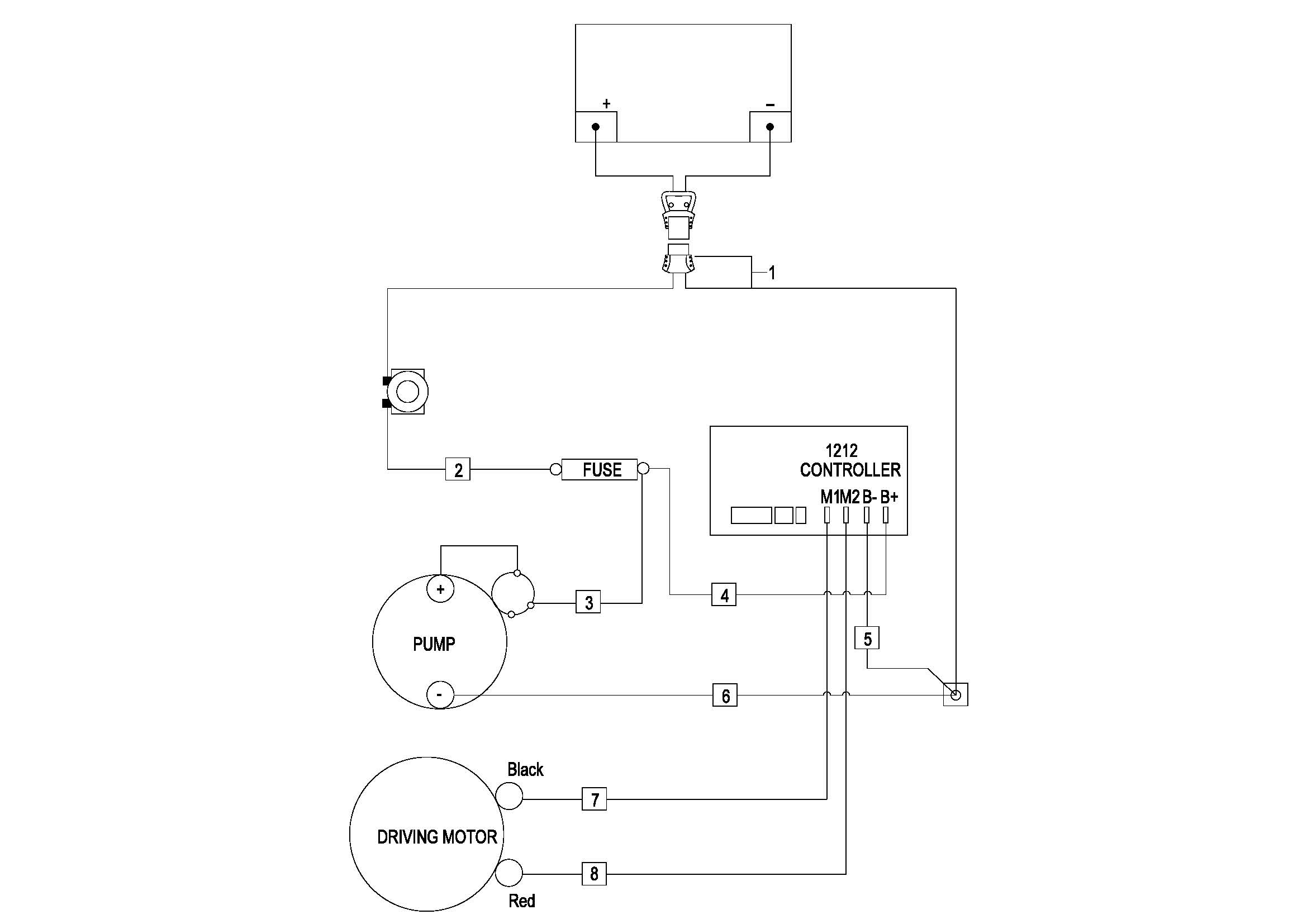
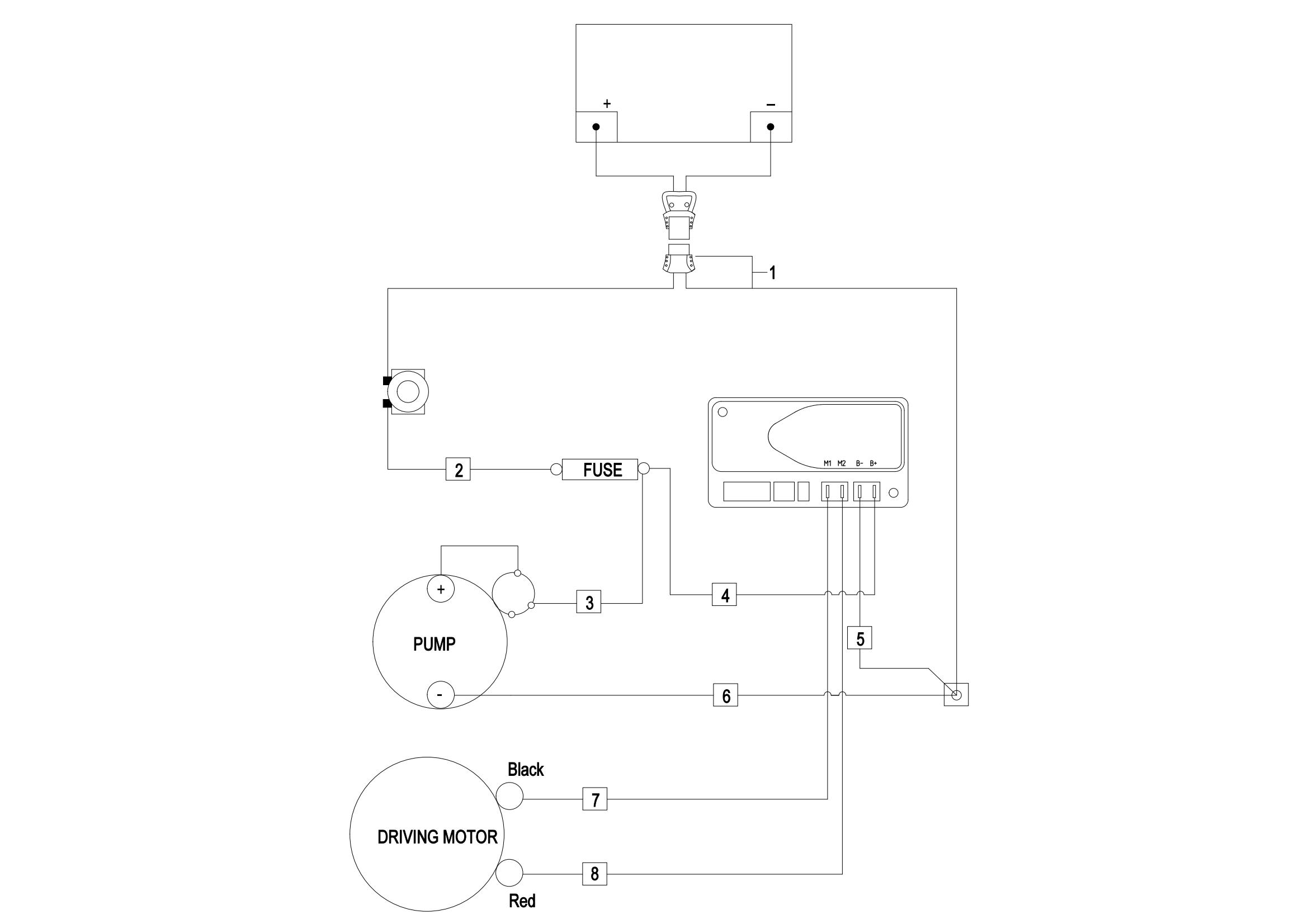
0501 Electrical Assembly
0502 Wiring Harness
0502 Wiring Harness(For CE,S.N before -4321108123)
050201 Wiring Harness (For 2023 New CE,S.N after 4321108124-)
0503 Cable Assembly
0503 Cable Assembly(For CE,S.N before -4321108123)
050301 Cable Assembly(For 2023 New CE,S.N after 4321108124-)
0504 Lithium Battery Assembly
0505Lithium Battery Assembly(For 2023 New CE, S.N after 4321108124-)
0601 Lifting System(S.N Before -4311002226)
060101 Lifting System(S.N.During 4311002227-4321213171)
060102 Lifting System(S.N.After 4321213172-)
0602 Chain Assembly
0901 Label