0101 Frame Assembly 车架系统
0102 Caster Assembly 万向轮
0103 Handrails Assembly,optional 护臂组件,选配
0104 Platform Assembly 踏板总成
0201 Driving System 驱动系统
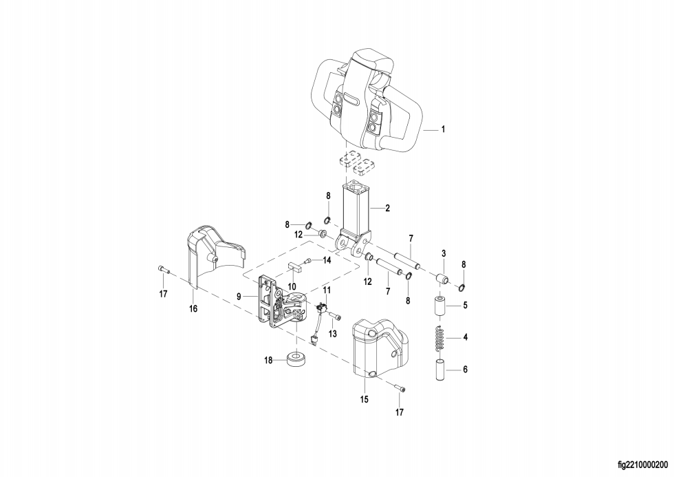
0301 Operating Control System 操作系统
0302 Handle head assembly 手柄头总成
0303 Upper Cover Assembly 上盖总成
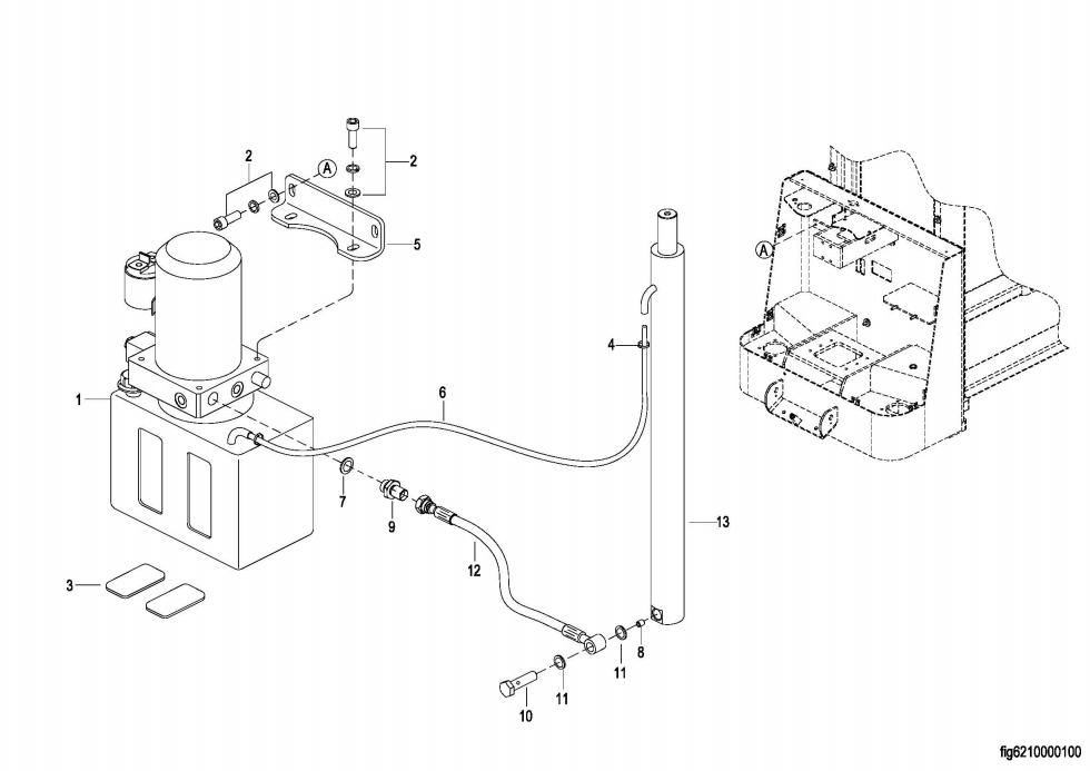
0401 Hydraulic System 液压系统
0402 Lifting Cylinder 起升油缸
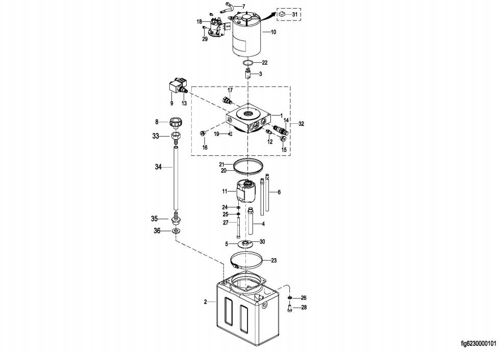
0403 Hydraulic Pump Assembly 液压站总成
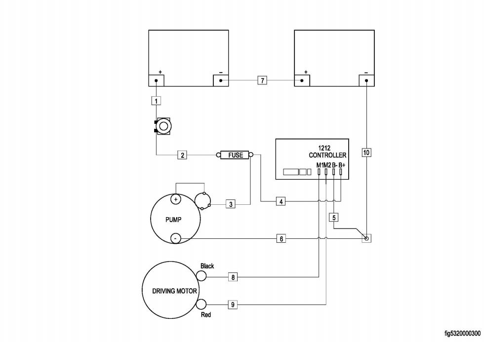
0501 Electrical Assembly 电气总成
0502 Wiring Harness 线束
0503 Cable Assembly 电缆总成
0601 Lifting System 起升系统
0701 Labels标贴