Запчасти на Электротележка для поддонов EP Equipment RPL301 Max Series

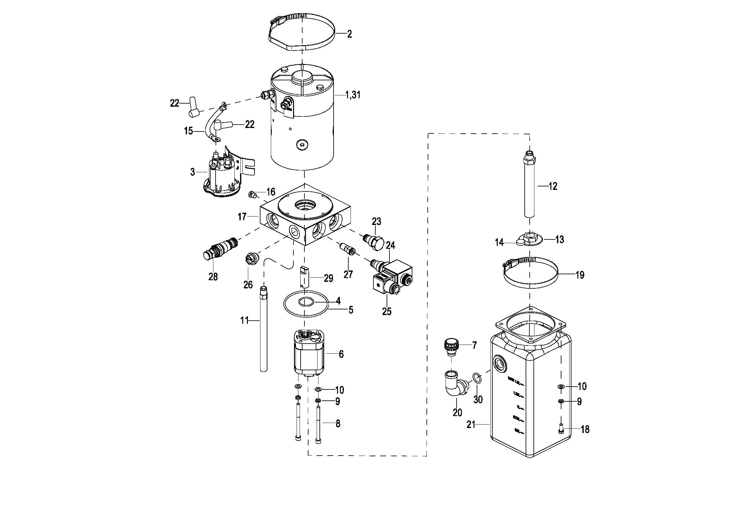
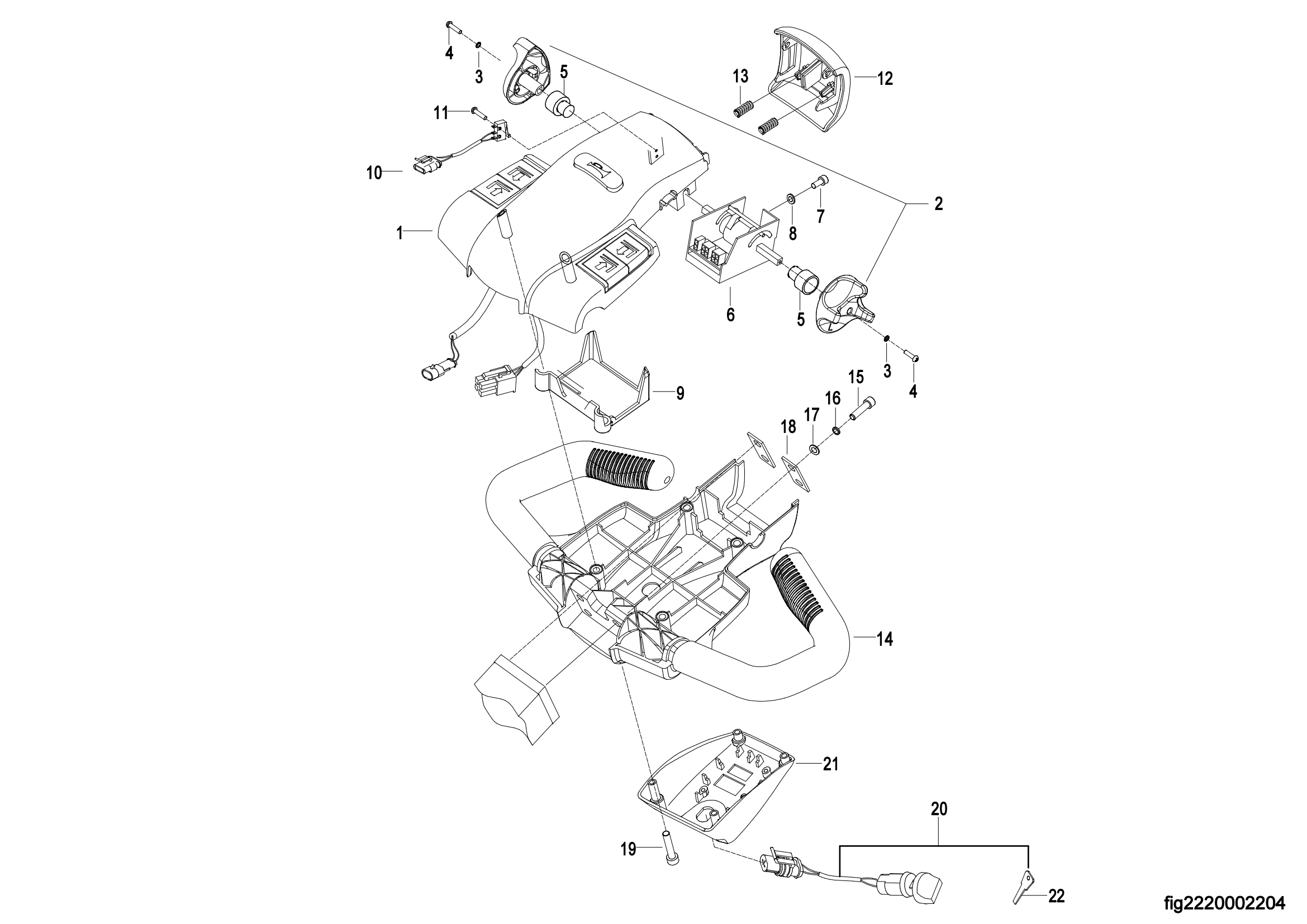
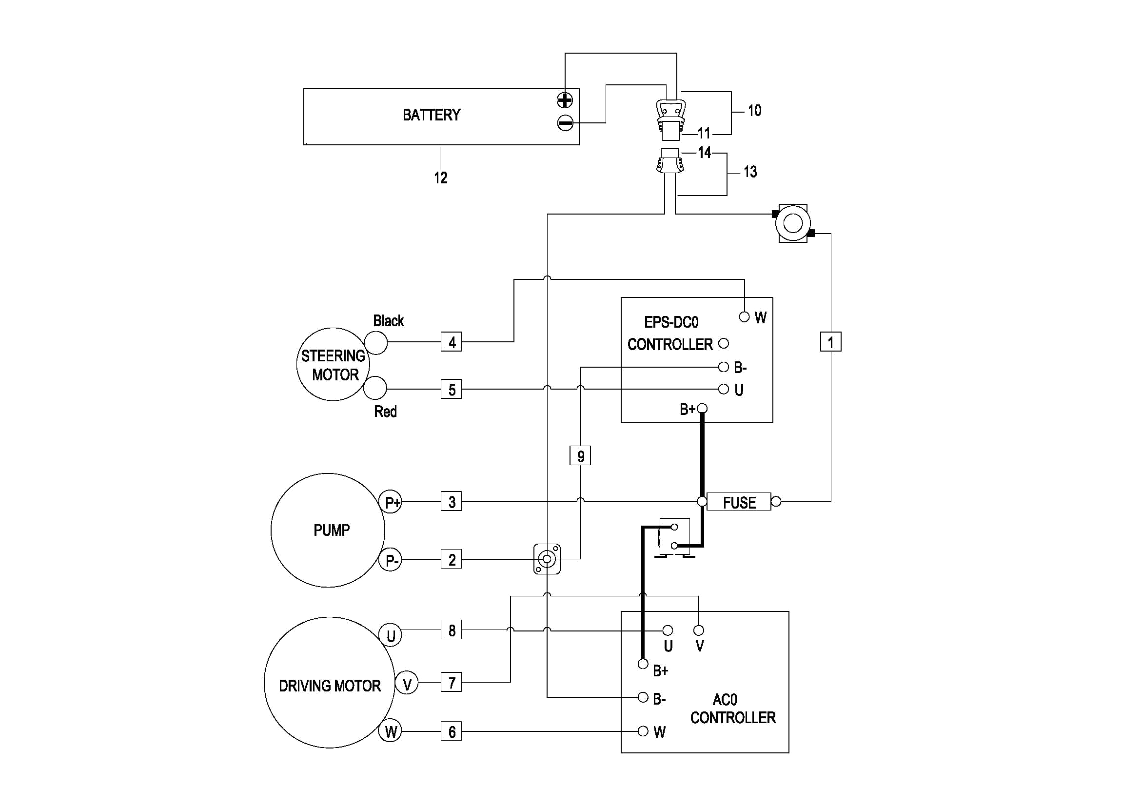
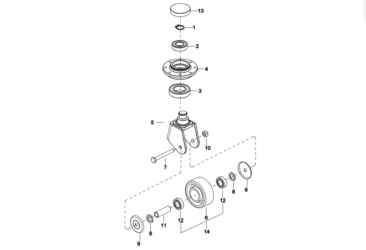
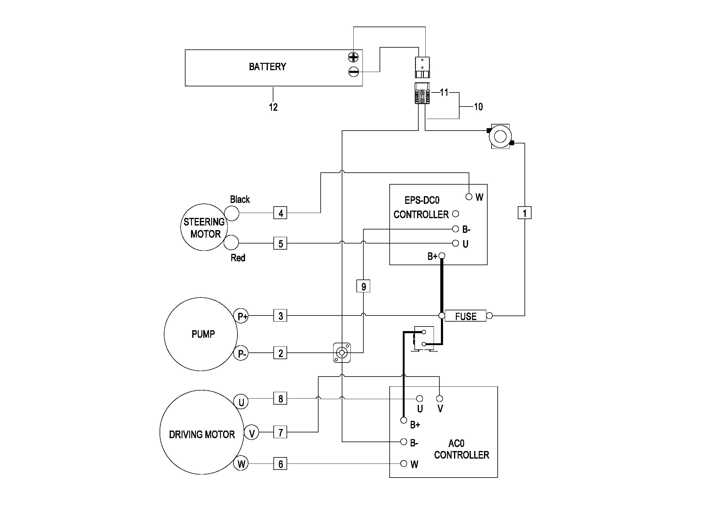
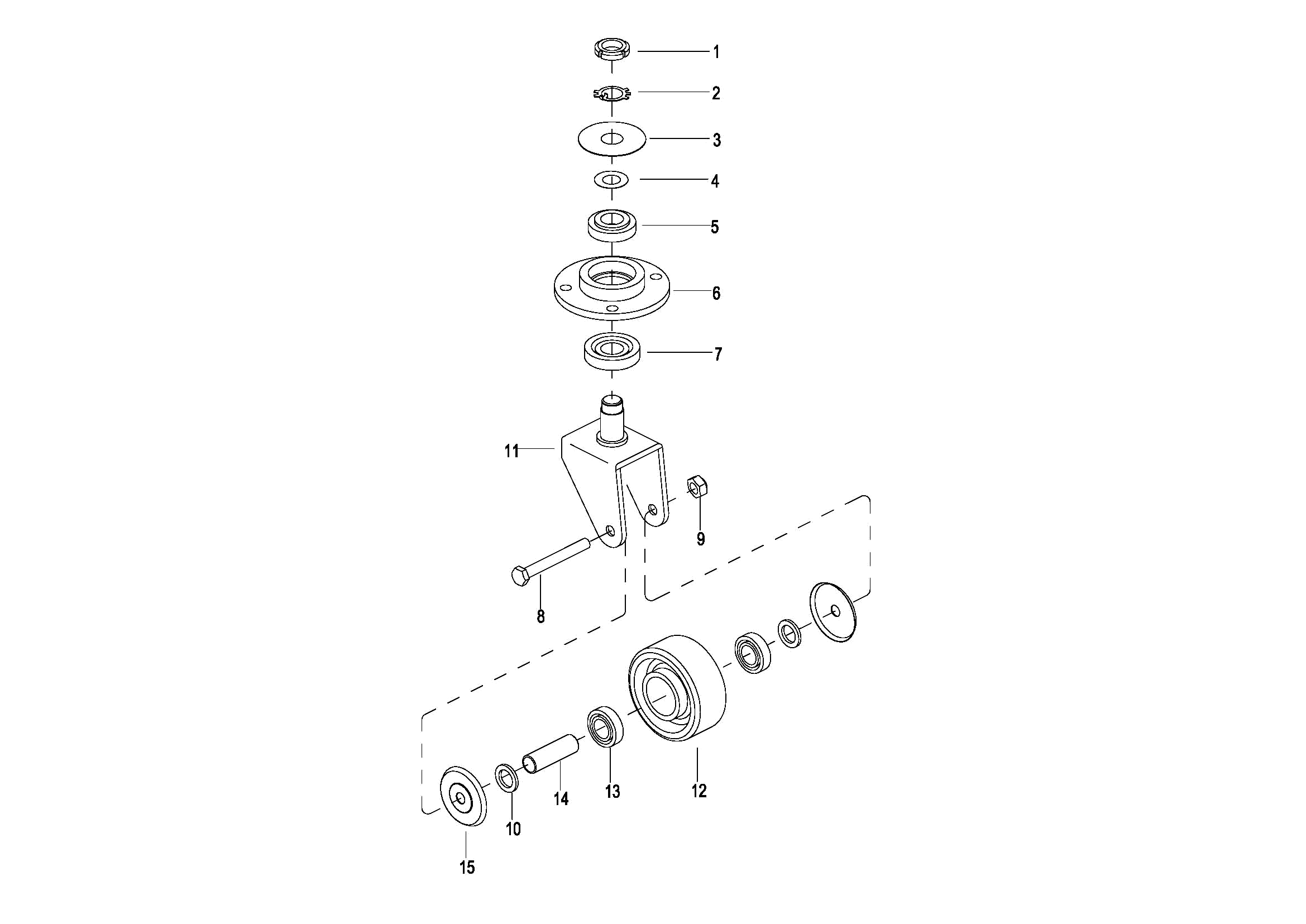
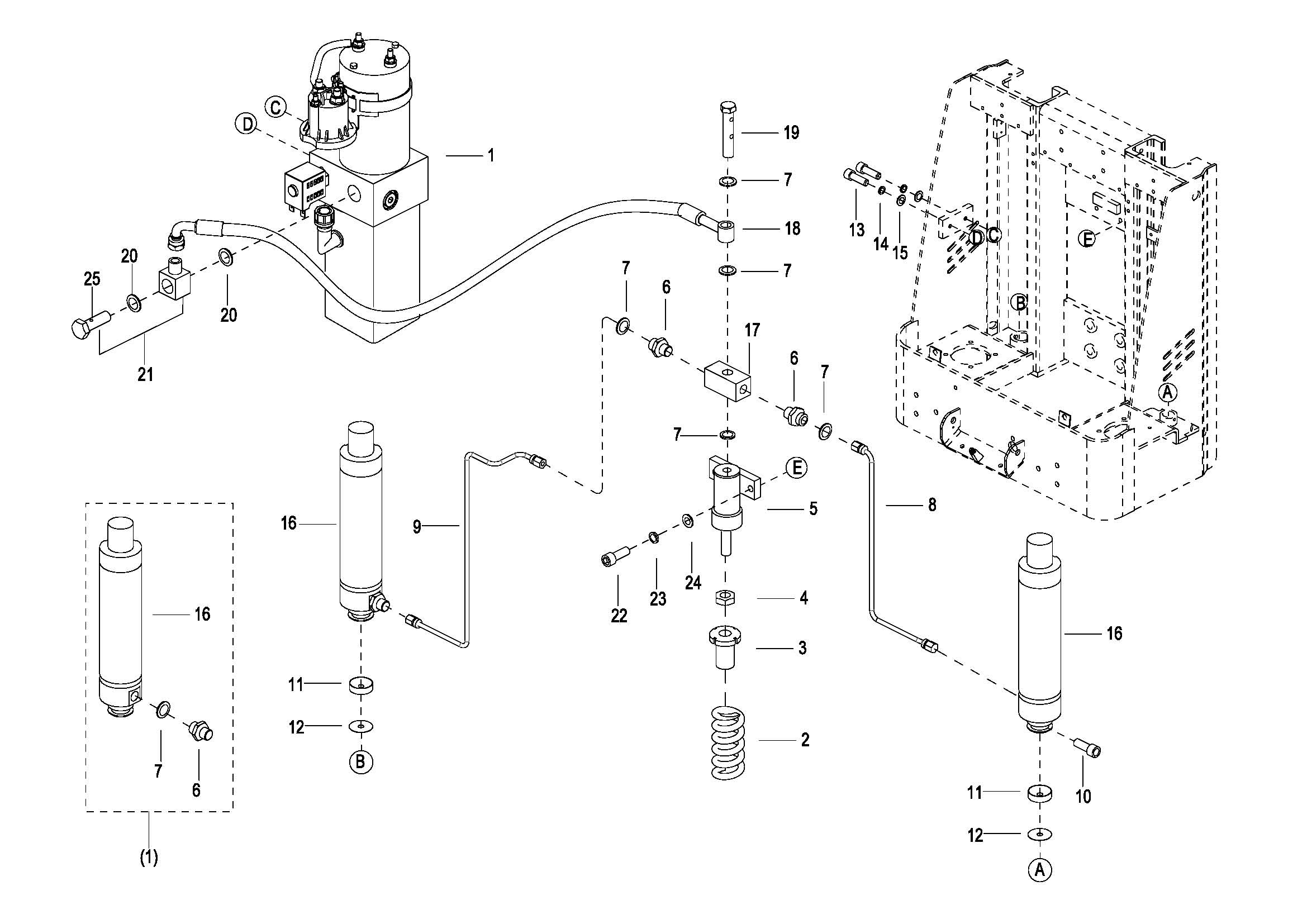
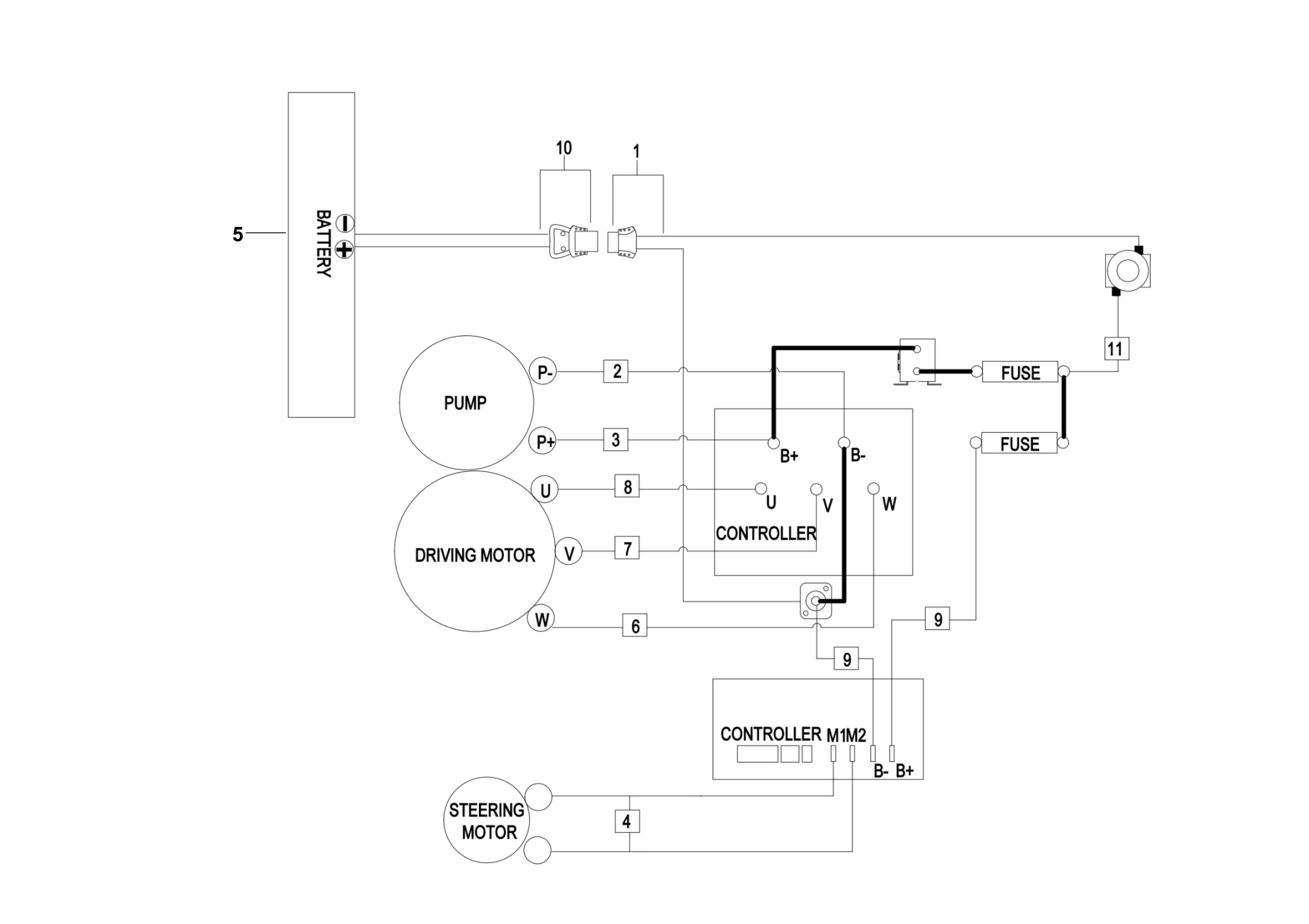
0101 Double-Wheels Lifting Structure 0102 Frame System 0103 Caster Assembly(S.N. before -3312101452) 010301 Caster Assembly(S.N. from 3312101453-3331501567) 010302 Caster Assembly(S.N.after 3331501568-) 0104 Cover Assembly 0105 Handrails Assembly(S.N. before -3301000745) 010501 Handrails Assembly(S.N. after 3301000746-) 0106 Platform Assembly 0201 Driving Assembly 0202 Gear Case Assembly,For RPL301 0203 Motor Assembly,For RPL301(S.N. before -3301501349) 020301 Motor Assembly,For RPL301(S.N. after 3301501350-) 0301 Operating Control System 0302 Control Pod Assembly 0303 Upper Cover Assembly 030301 Upper Cover Assembly 0401 Hydraulic System 0402 Cylinder Assembly 0403 Motor & Pump Assembly(JN)(S.N. before -3301702067) 040301 Motor & Pump Assembly(EP) (S.N. after 3301702068-) 0404 Pressurized Cylinder Assembly 增压油缸(S.N. before -3312000222) 040401 Pressurized Cylinder Assembly 增压油缸(S.N. after 3312000223-) 0501 Electrical System 0502 Controller Board Assembly(S.N. before -3321302323) 050201 Controller Board Assembly(S.N. after 3321302324-) 0503 Wire Harness Assembly(S.N. before -3321302323) 050301 Wire Harness Assembly(S.N. after 3321302324-) 0504 Cable Assembly,For Lead acid battery Version(S.N. before -3321302323) 0504 Cable Assembly,For lithium battery Version(S.N. before -3321302323) 050401 Cable Assembly(S.N. after 3321302324-) 0505 Battery Assembly(S.N.before -3311501815) 050501 Battery Assembly(S.N.3311501816 - 3321703352) 050502 Battery Assembly(S.N.from 3321703353 to 3332101750) 050503 Battery Assembly(S.N.after 3332101751-) 0506 Battery Assembly(For 2023 New CE,S.N. after 3321302324-) 0901 Label