0101 Frame Assembly 车架系统 For ESR151(S.N.before-4322102061)
010101 Frame Assembly For ESR151 车架系统(S.N.after4322102062-)
0101 Frame Assembly 车架系统 For ESR152
0102 Caster Assembly 万向轮(S.N. before -4321105198)
010201 Caster Assembly 万向轮(S.N. after 4321105199-)
0103 Handrails Assembly,optional 护臂组件,选配
0104 Platform Assembly 踏板总成 For ESR151
0104 Platform Assembly 踏板总成 For ESR152
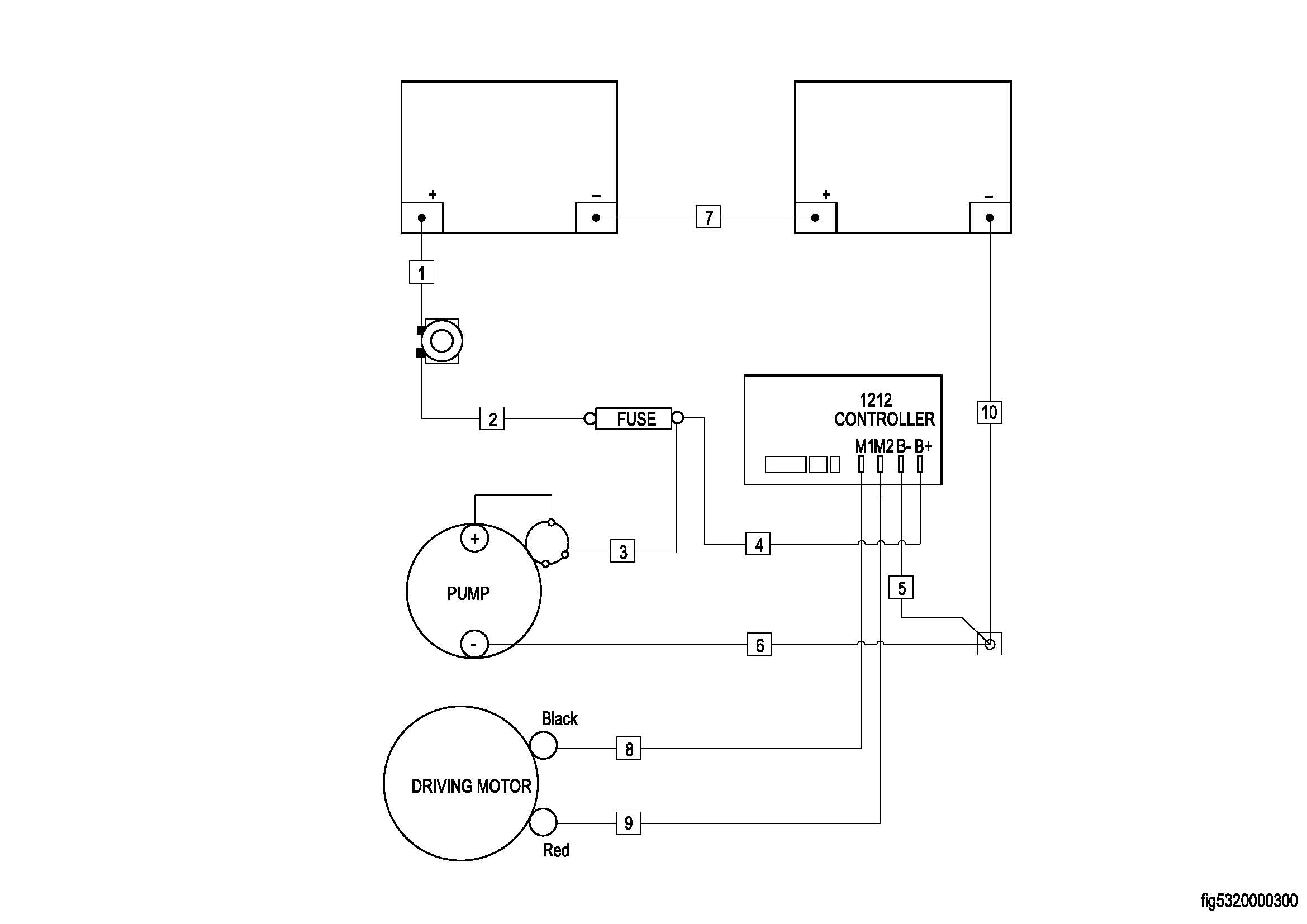
0201 Driving System 驱动系统
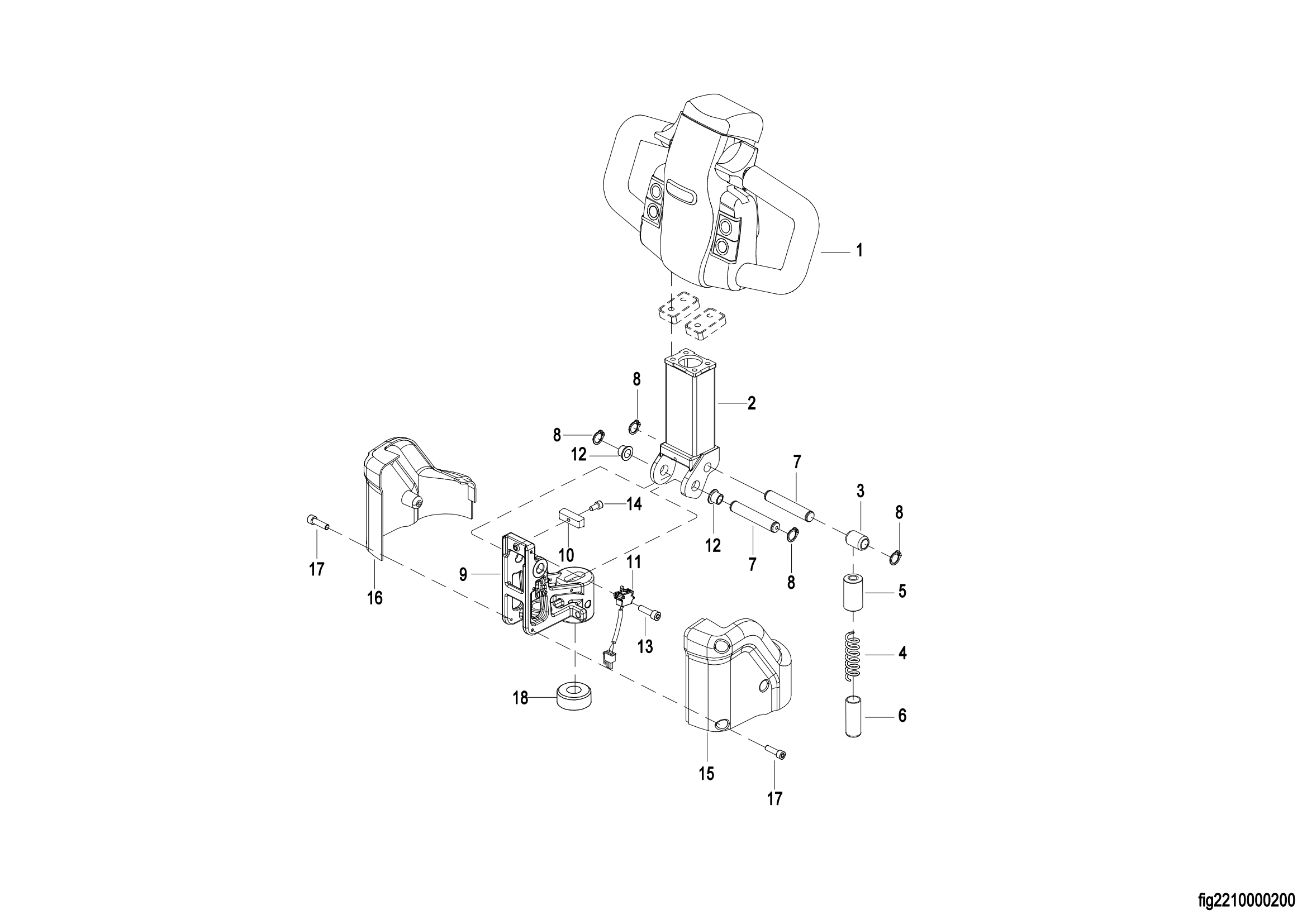
0301 Operating Control System 操作系统
0302 Handle head assembly 手柄头总成
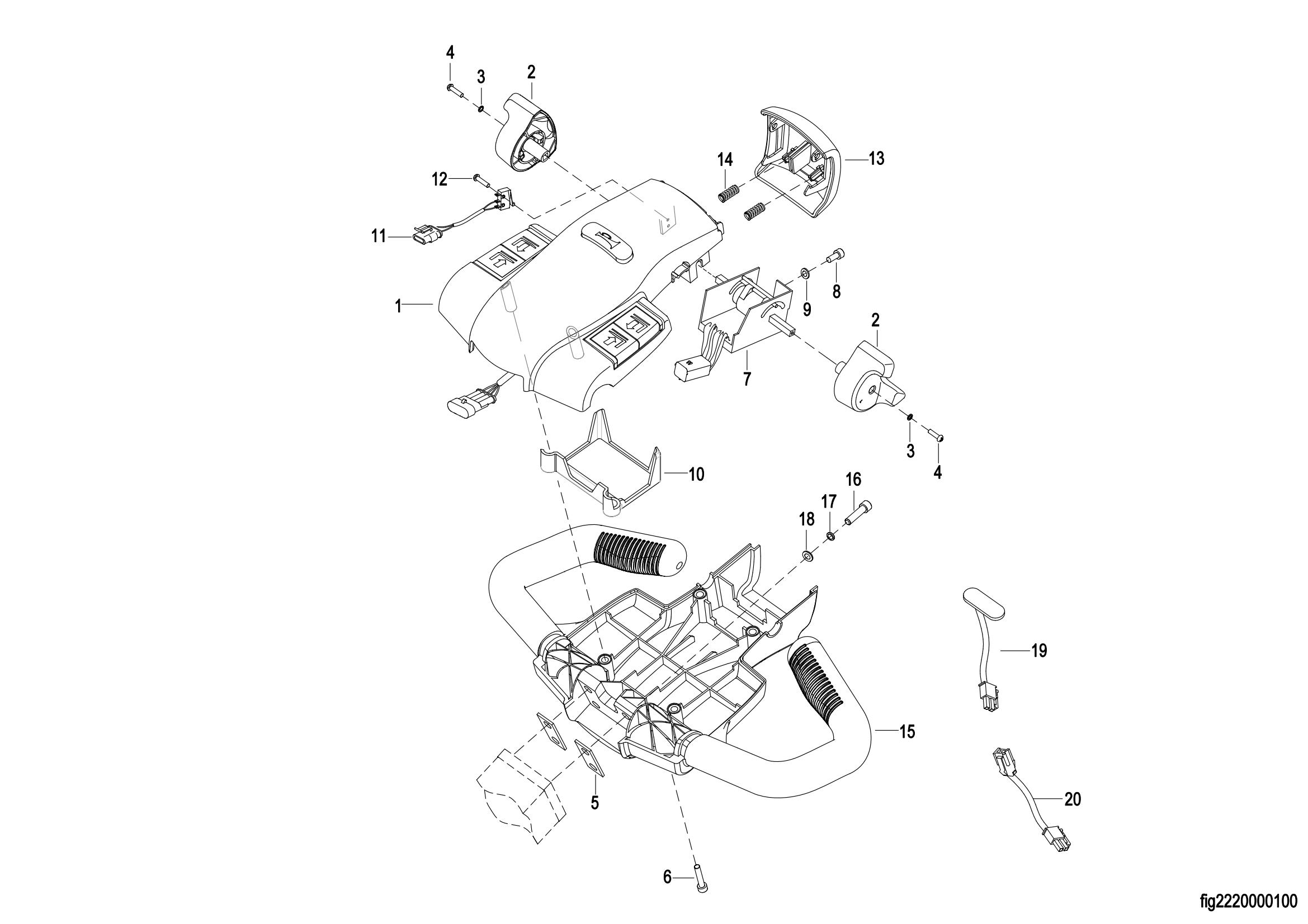
0303 Upper Cover Assembly 上盖总成
0401 Hydraulic System 液压系统
0402 Lifting Cylinder 起升油缸(S.N. before -4321306248)
040201 Lifting Cylinder 起升油缸(S.N. after 4321306249-)
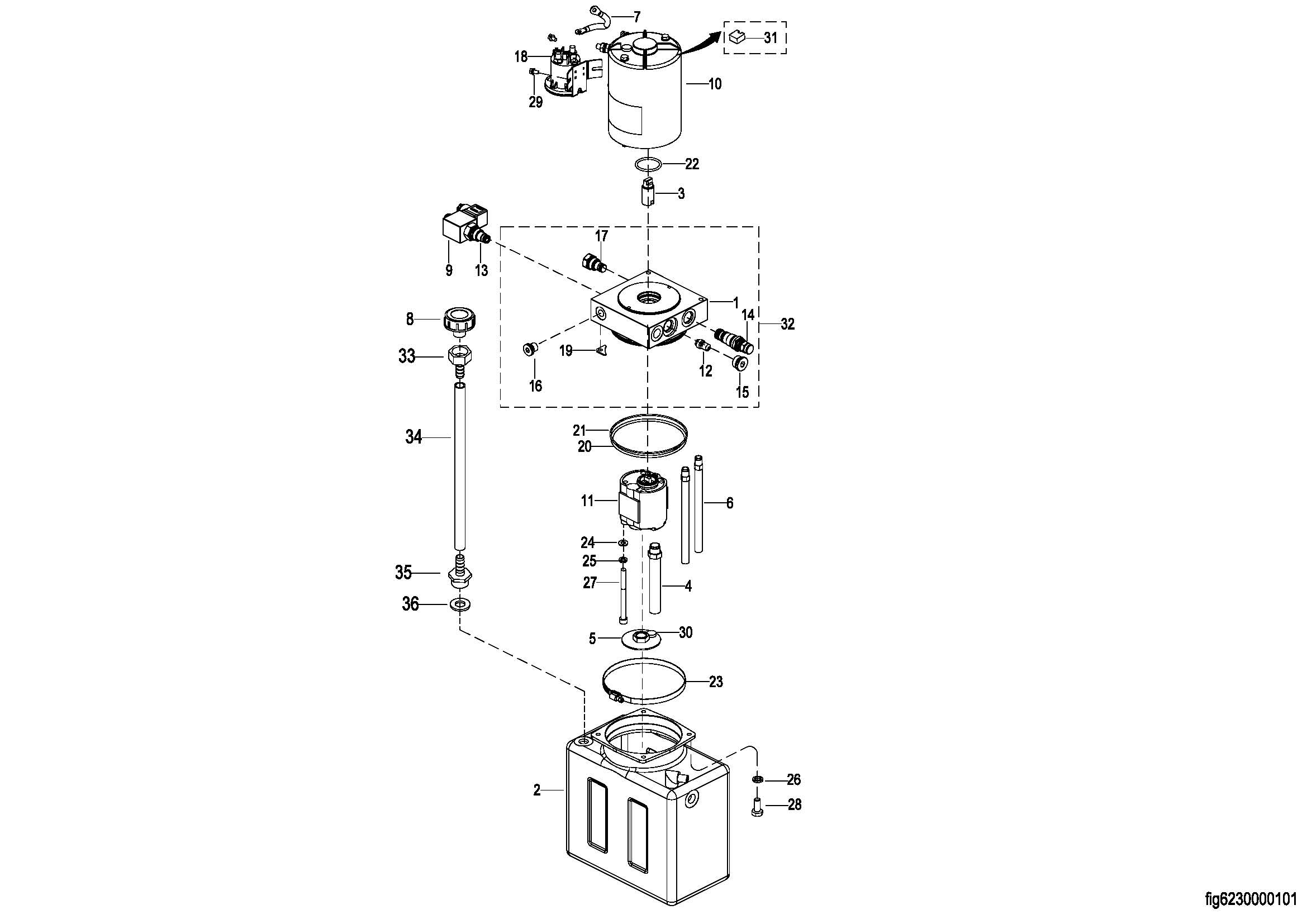
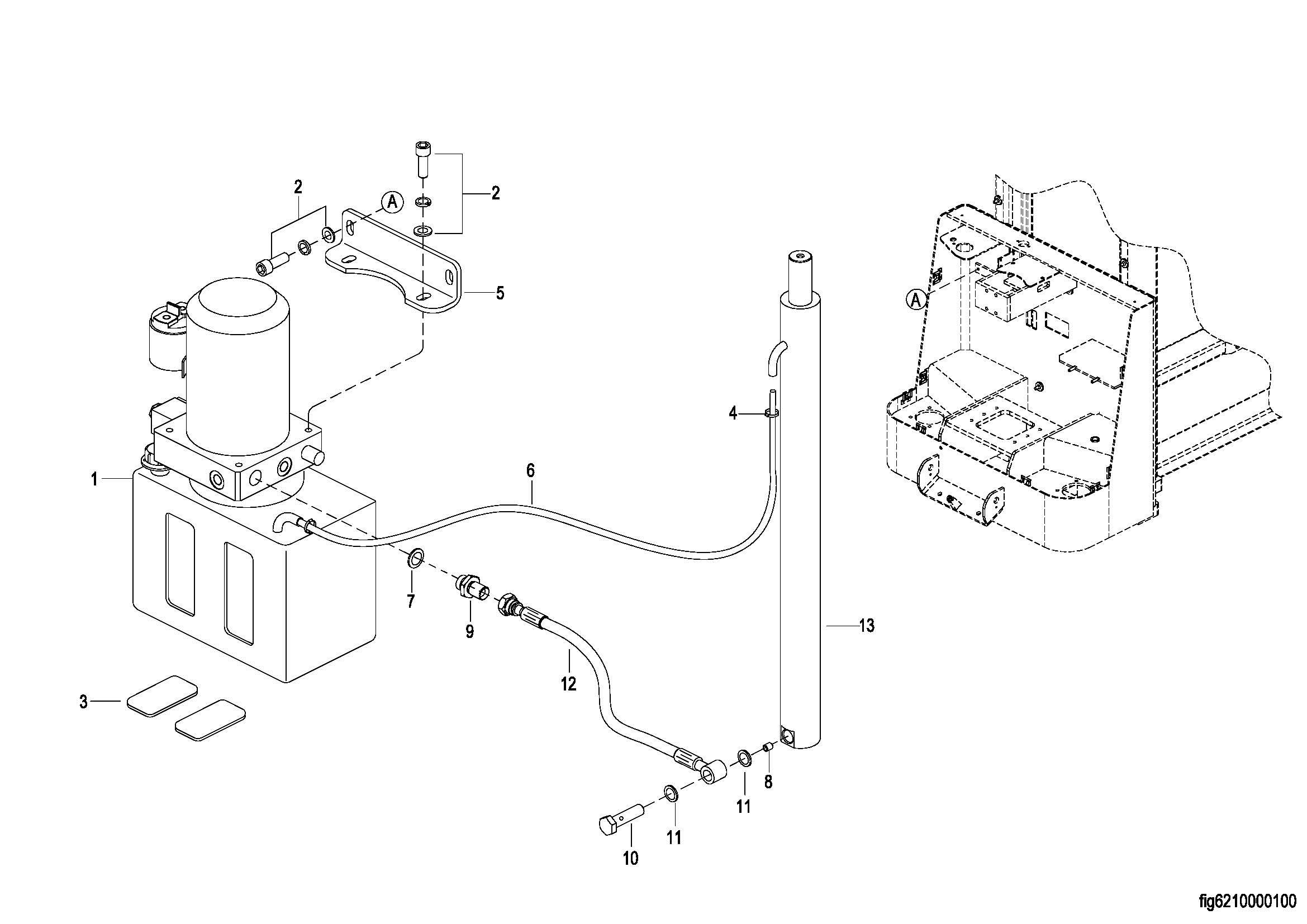
0403 Hydraulic Pump Assembly 液压站总成
0501 Electrical Assembly 电气总成 For ESR151
0501 Electrical Assembly 电气总成 For ESR152
0502 Wiring Harness 线束
0503 Cable Assembly 电缆总成 For ESR151
0503 Cable Assembly 电缆总成 For ESR152
0601 Lifting System 起升系统 For ESR151(S.N.Before-4322108707)
0601 Lifting System 起升系统 For ESR152
060101 Lifting System 起升系统 For ESR151(S.N.After4322108708-)
0701 Label 标贴