0101 Frame System 车身系统
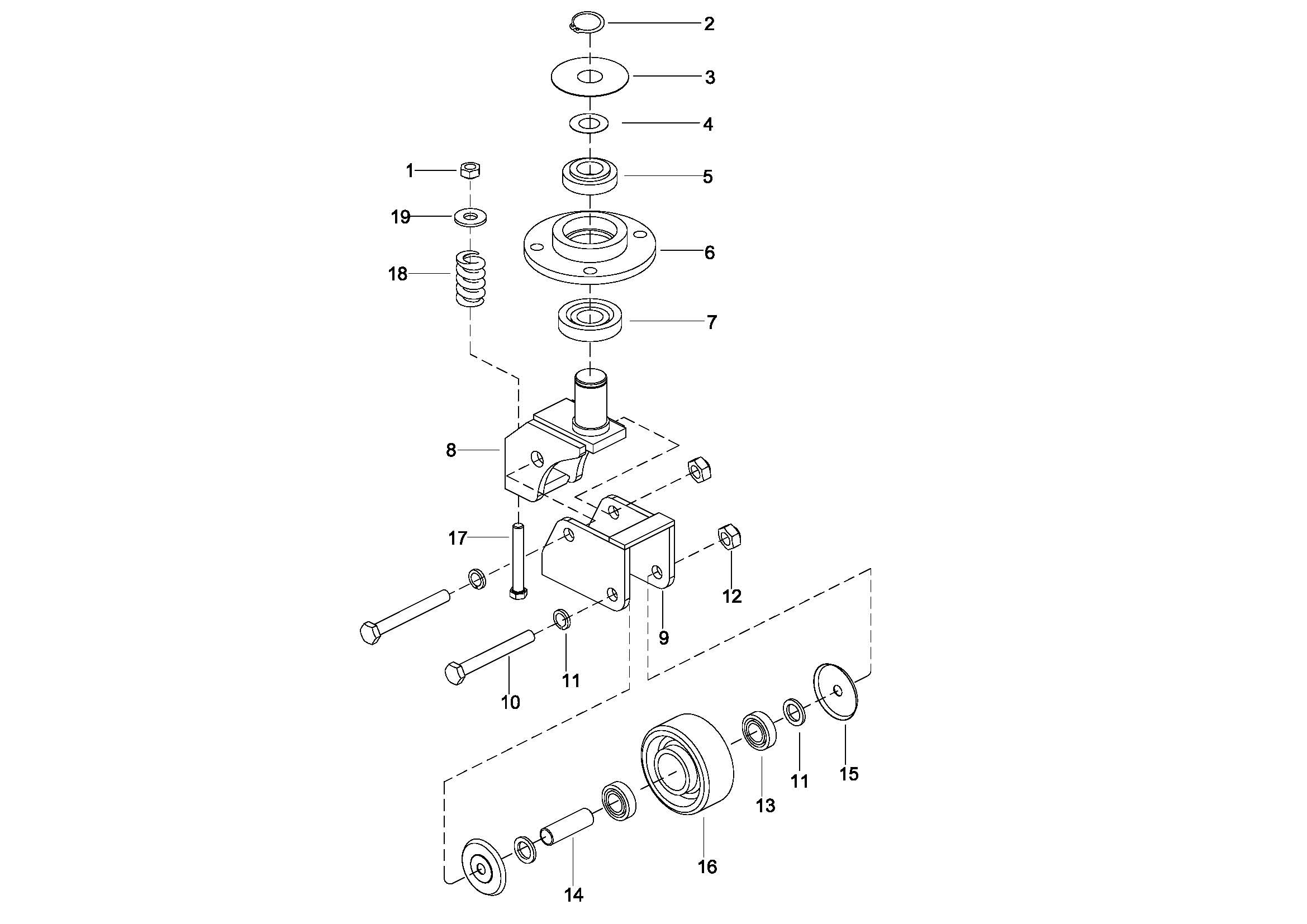
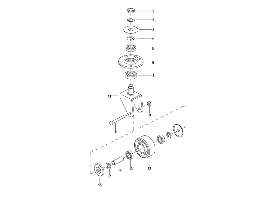
0102 Caster Assembly 万向轮
010201 Caster Assembly 万向轮
0103 Handrails Assembly 护臂组件
010301 Handrails Assembly 护臂总成
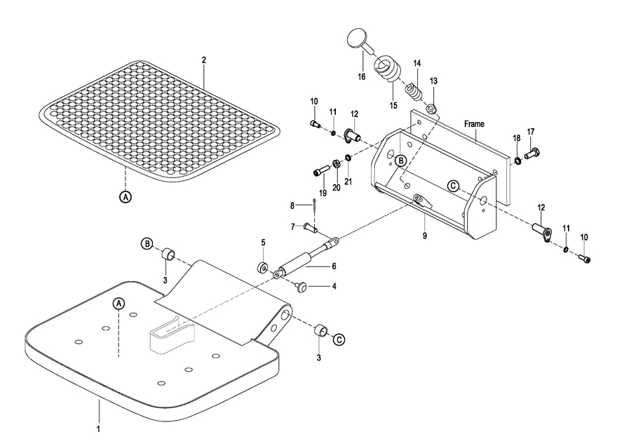
0104 Platform Assembly, For RSB151Z 踏板总成
010401 Platform Assembly, For RSB151Z 踏板总成
0104 Platform Assembly, For RSB141 踏板总成
0201 Driving System 驱动系统
0202 Driving Assembly 驱动总成
0301 Operating Control System 操作系统
0302 Control Pod Assembly 手柄头总成
0303 Upper Cover Assembly 上盖总成
0401 Hydraulic Assembly 液压总成
0402 Pump & Motor Assembly 液压站总成
0501 Electrical Assembly 电气总成
0502 Controller Board Assembly 电气安装板总成
050201 Controller Board Assembly电气安装板总成
0503 Wire Harness 主线束
0504 Cable Assembly 电缆总成
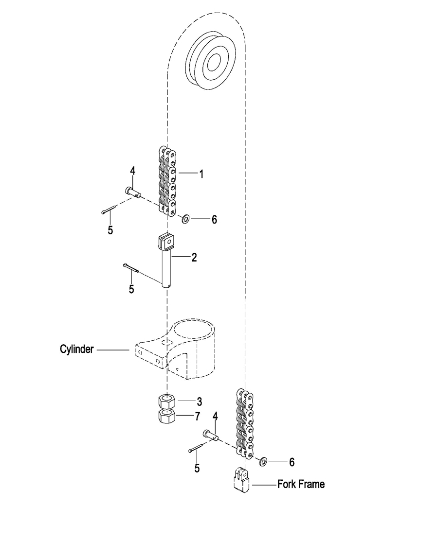
0601 Mast Lifting System 门架起升系统
060101 Mast Lifting System 门架起升系统
0602 Lifting Cylinder 起升油缸
0603 Fork Frame 货叉架
0604 Chain Assembly 链条总成
0605 Duplex Mast Windshield Assembly 两级门架安全挡板总成