0101 Frame Assembly 车架系统
0102 Caster Assembly 万向轮总成
0201 Driving System 驱动系统
020101 Driving System驱动系统
0301 Operating Control System 操作系统
0302 Handle head assembly 手柄头总成
0303 Upper Cover Assembly 上盖总成
0401 Hydraulic System 液压系统
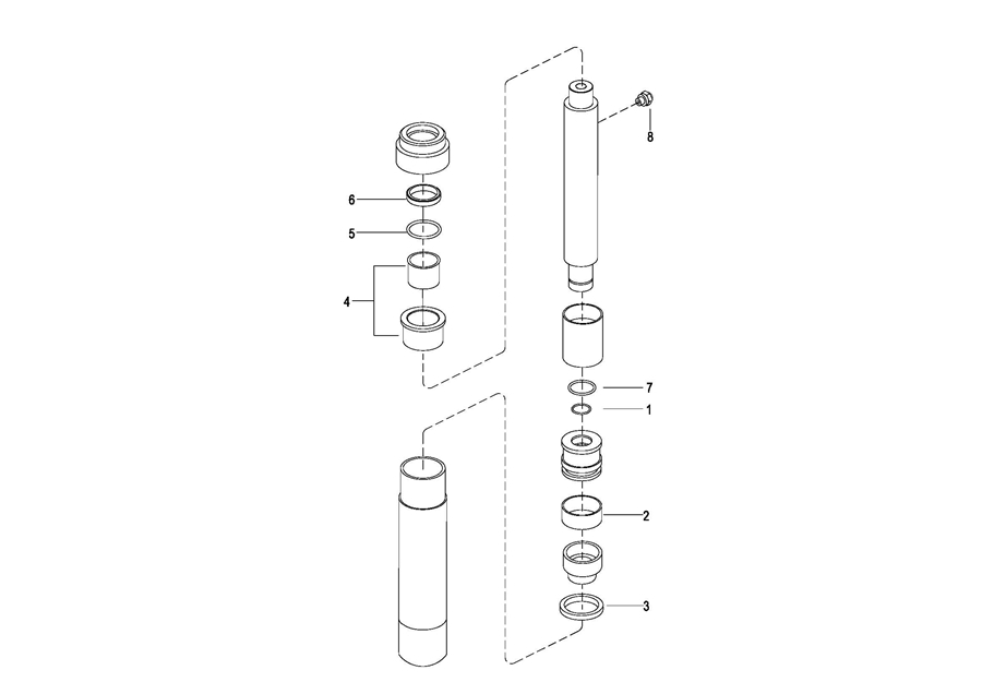
0402 Lifting Cylinder 起升油缸
0403 Hydraulic Pump Assembly 液压站总成
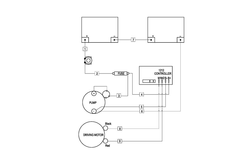
0501 Electrical Assembly 电气总成
0502 Wiring Harness 线束(SN up to-2019.06)
050201 Wiring Harness 线束(SN up after2019.06-)
0503 Cable Assembly 电缆总成
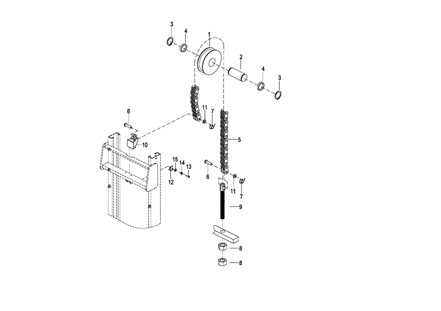
0601 Lifting System 起升系统
0602 Chain Assembly 链条总成