0101 Frame Assembly 车架系统
0102 Caster Assembly 万向轮总成 S.N. before 4301609945
010201 Caster Assembly 万向轮总成(S.N. from 4301609946 to 4321102498)
010202 Caster Assembly 万向轮总成(S.N. after 4321102499-)
0201 Driving System 驱动系统
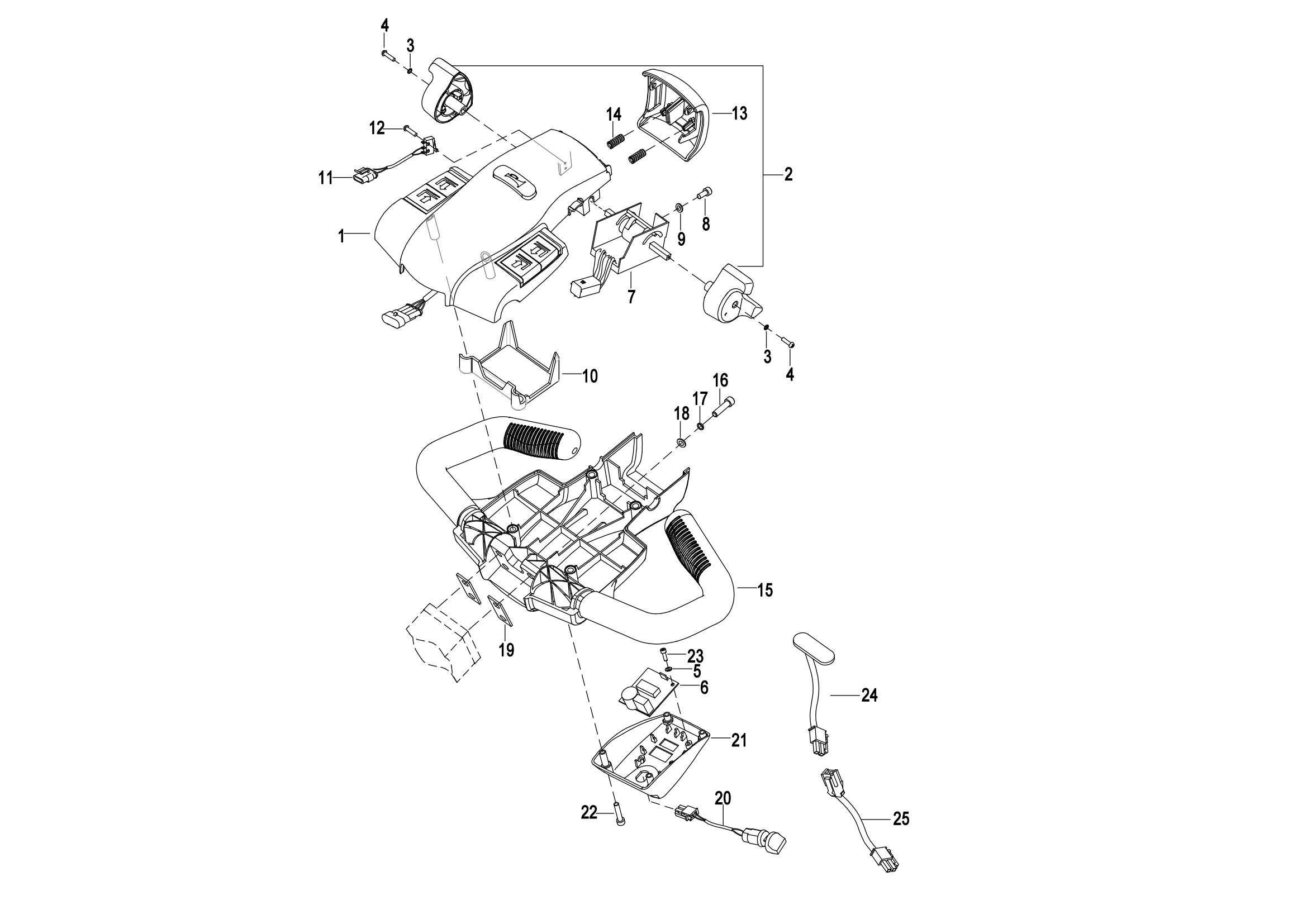
0301 Operating Control System操作系统
0302 Handle Head Assembly手柄头总成
0303 Upper Cover Assembly上盖总成
0401 Hydraulic System 液压系统
0402 Lifting Cylinder起升油缸(S.N Before -4321301439)
040201 Lifting Cylinder 起升油缸(S.N After 4321301440-)
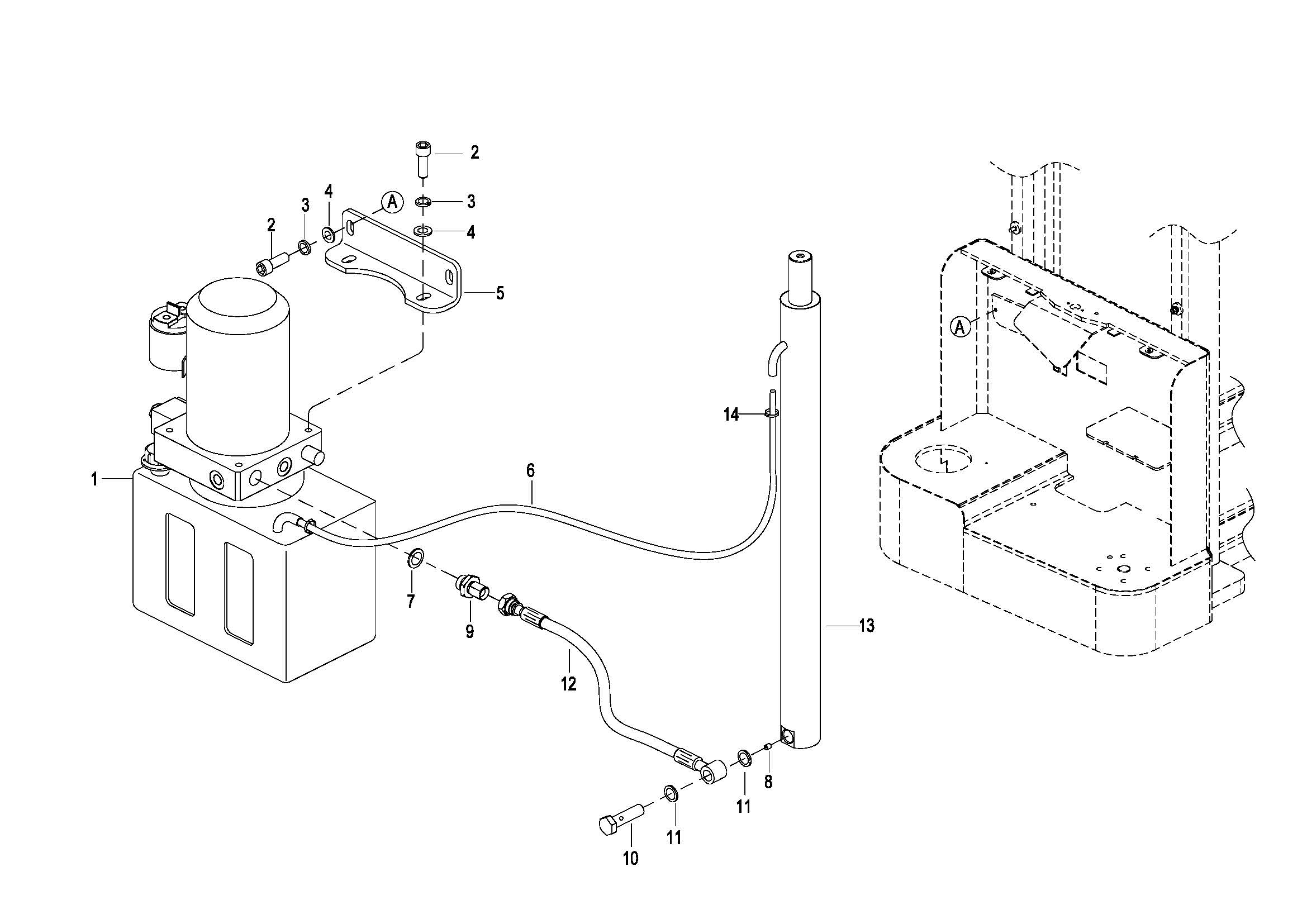
0403 Hydraulic Pump Assembly(WB) 液压站总成
0403 Hydraulic Pump Assembly(ZL) 液压站总成
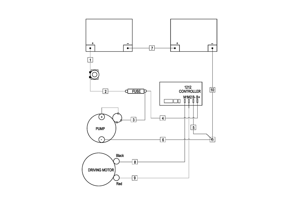
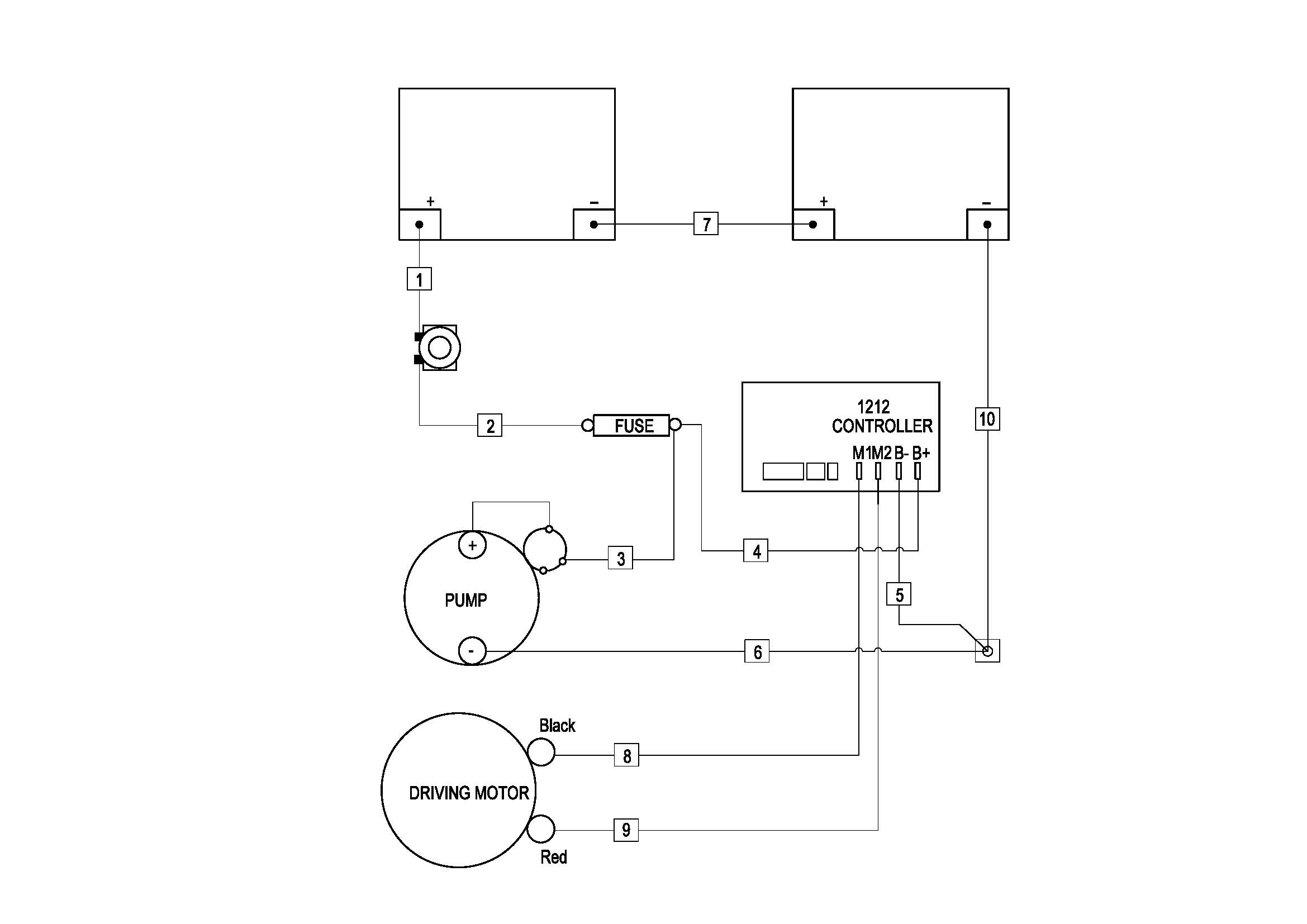
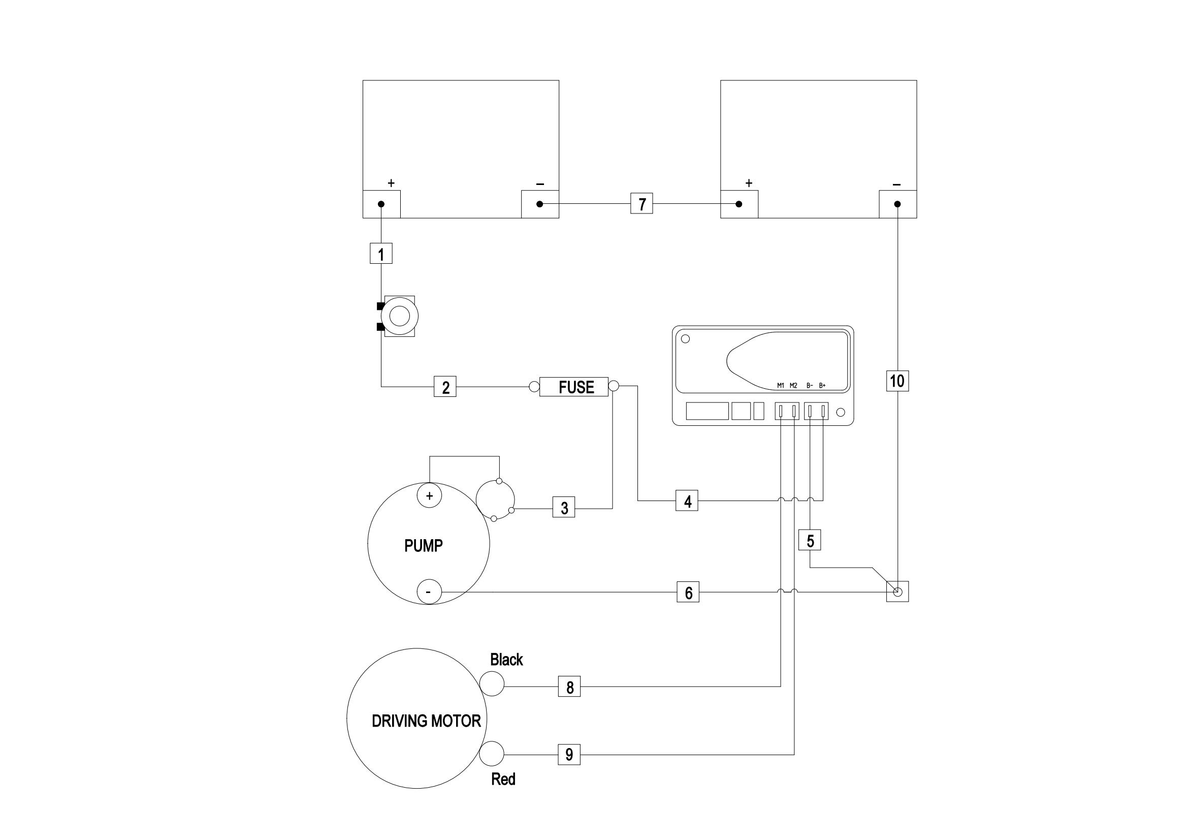
0501 Electrical Assembly 电气总成
0502 Wiring Harness 线束
0502 Wiring Harness(For CE,S.N before -4321108123) 线束
050201 Wiring Harness(For 2023 CE,S.N after 4321108124-) 线束
0503 Cable Assembly 电缆总成
0503 Cable Assembly(For CE,S.N before -4321108123) 电缆总成
050301 Cable Assembly(For 2023 CE,S.N after 4321108124-) 电缆总成
0601 Lifting System起升系统 S.N. before 4311003977
060101 Lifting System 起升系统( S.N. From 4311003978 to 4322105087)
060102 Lifting System 起升系统( S.N. after 4322105088-)
0602 Chain Assembly 链条总成
0901 Label标贴