-
Главная
-
Каталог запасных частей
-
EP Equipment
-
Электротележка для поддонов
-
Max Series
-
RPL201 (S.N. After 3281800621)
Запчасти на Электротележка для поддонов EP Equipment RPL201 (S.N. After 3281800621) Max Series
0101 Double-Wheels Lifting Structure双轮起升结构(S.N. before -3301100056)
010101 Double-Wheels Lifting Structure双轮起升结构(S.N. after 3301100057-)
0102 Single Wheel Lifting Structure单轮起升结构(S.N. befre -3301100056)
010201 Single Wheel Lifting Structure单轮起升结构(S.N. after 3301100057-)
0103 Frame System车身系统
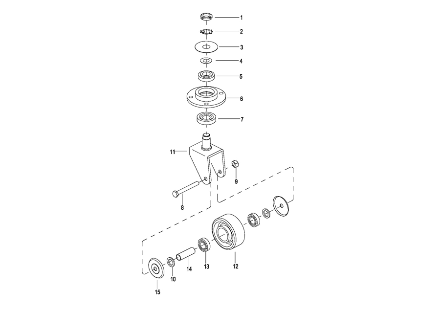
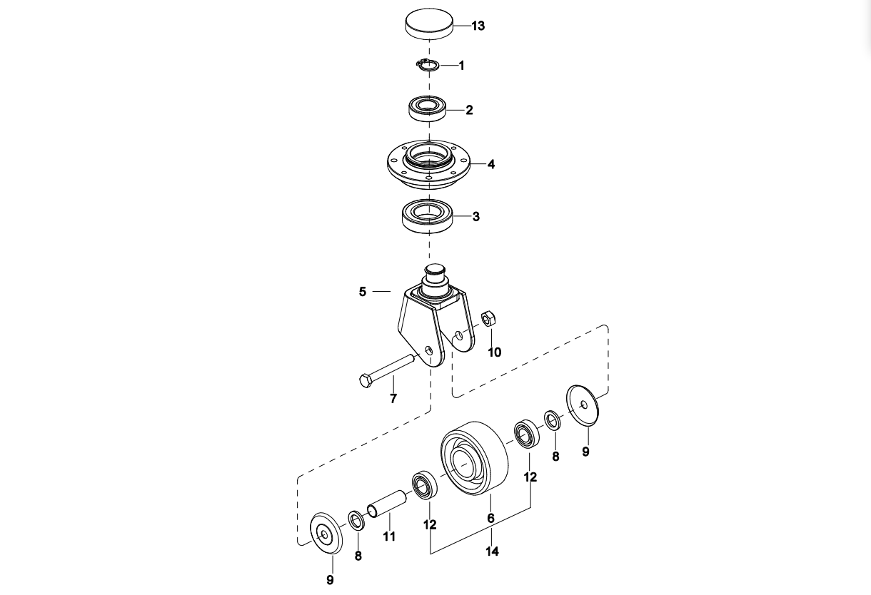
0104 Caster Assembly万向轮(S.N. before -3312101452)
010401 Caster Assembly 万向轮(S.N. from 3312101453-3331501567)
010402 Caster Assembly 万向轮(S.N. after331501568-)
0105 Battery Cover电瓶盒盖
0106 Cover Assembly外罩总成
0107 Handrails Assembly护臂总成(S.N. before -3301000745)
010701 Handrails Assembly 护臂总成(S.N. after 3301000746-)
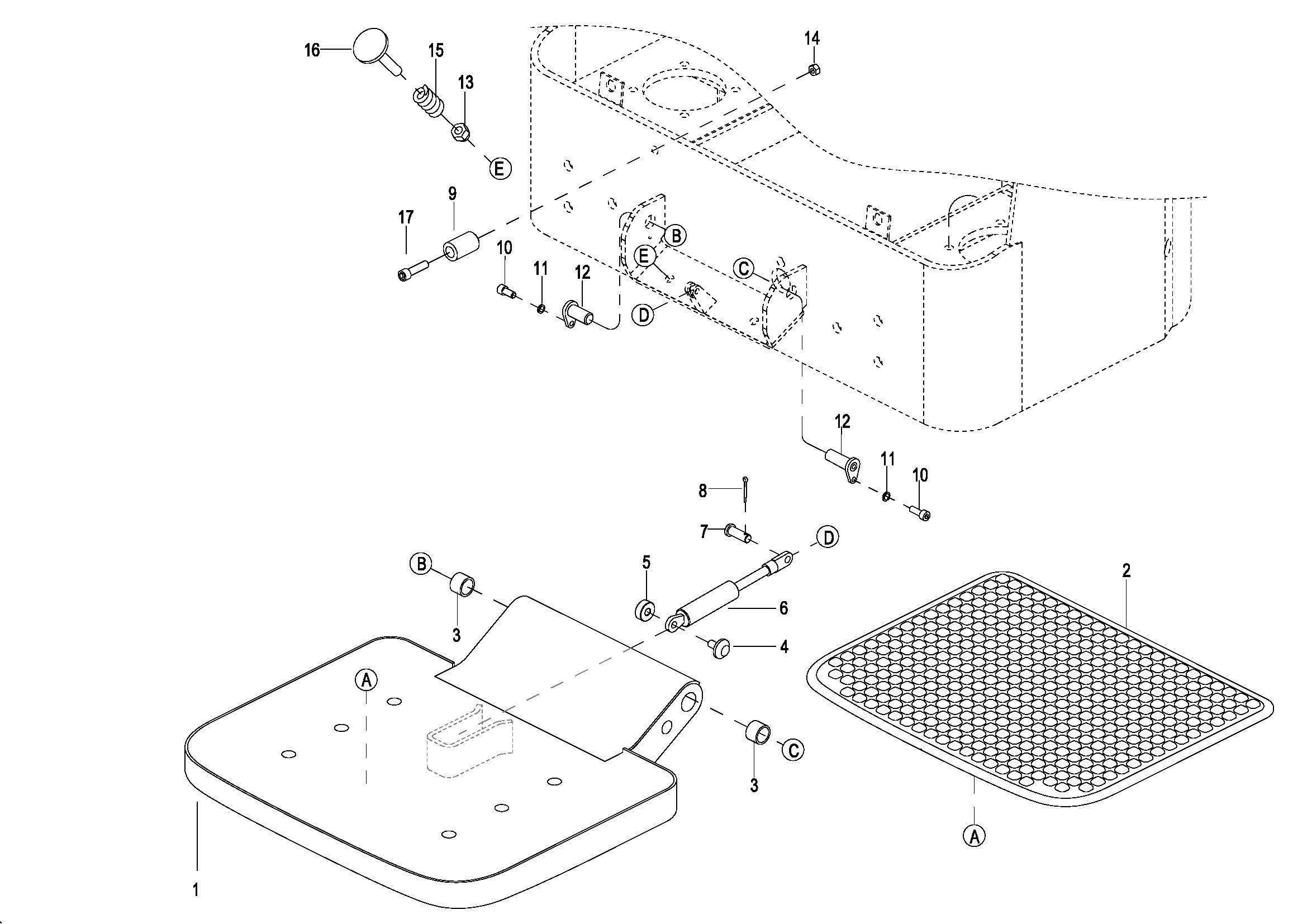
0108 Platform Assembly(非CE) 踏板总成(S.N. before -3291902984)
010801 Platform Assembly(非CE) 踏板总成(S.N. after 3291902985-)
0108 Platform Assembly(CE) 踏板总成(S.N. bdfore -3291902984)
010801 Platform Assembly(CE) 踏板总成(S.N. before -3292102143)
010802 Platform Assembly(CE) 踏板总成(S.N. after 3292102144-)
0109 Shelving(Option) 挡货架(选配)
0201 Driving Assembly驱动总成
0202 Gear Case Assembly减速箱总成
0301 Operating Control System操作系统
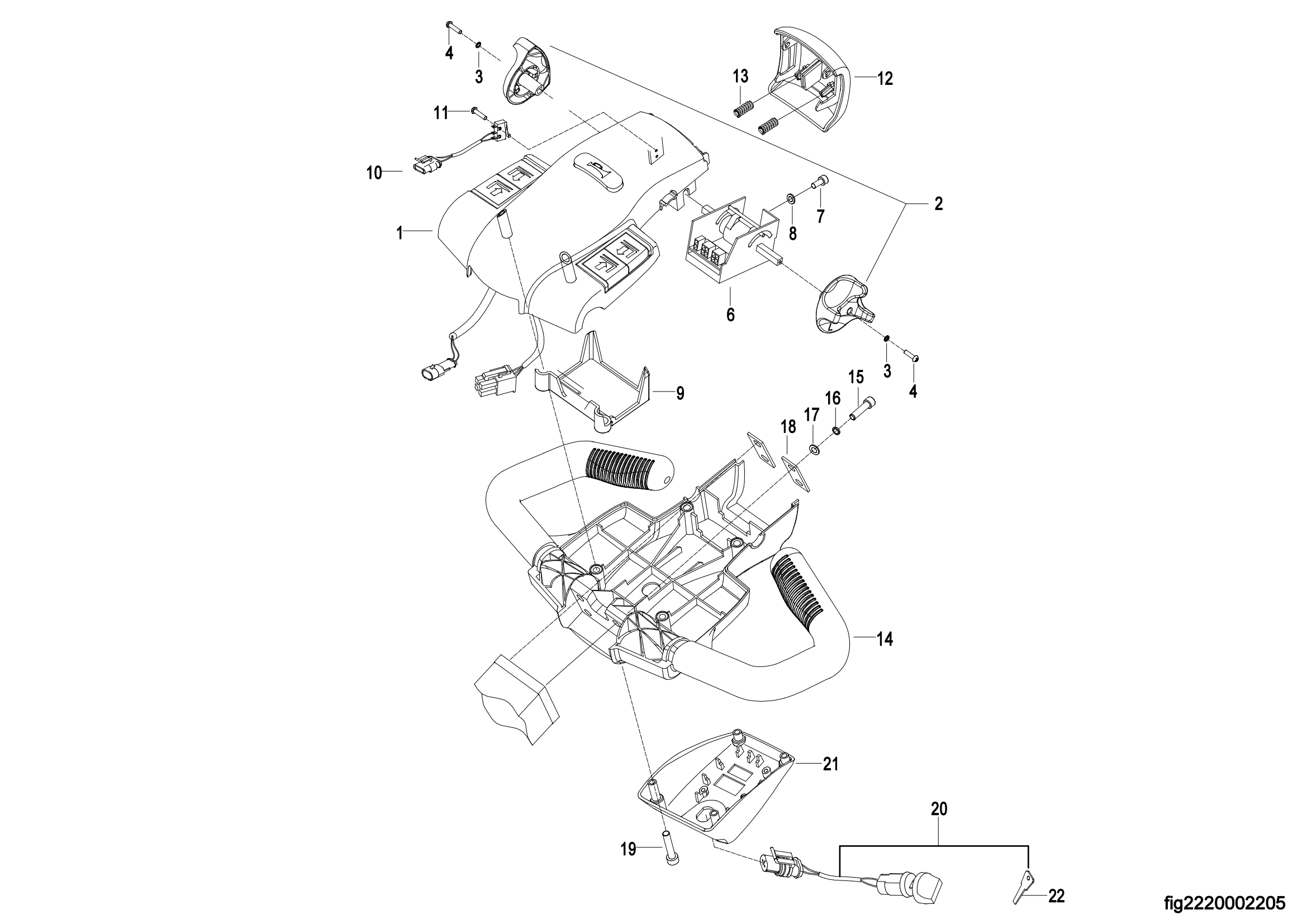
0302 Control Pod Assembly,For Overseas 操作手柄头总成
0303Upper Cover Assembly,For Overseas上盖总成
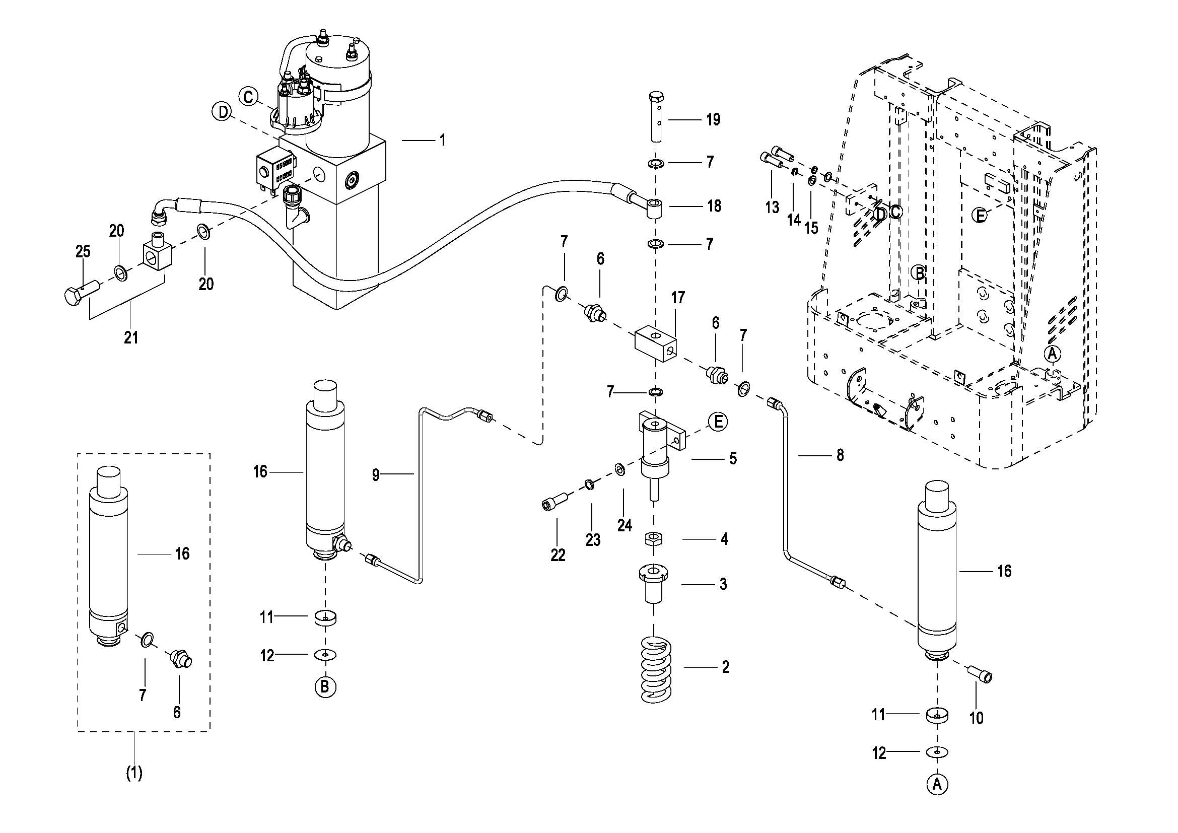
0401 Hydraulic System液压系统
040101 Hydraulic System 液压系统
0402 Cylinder Assembly油缸总成
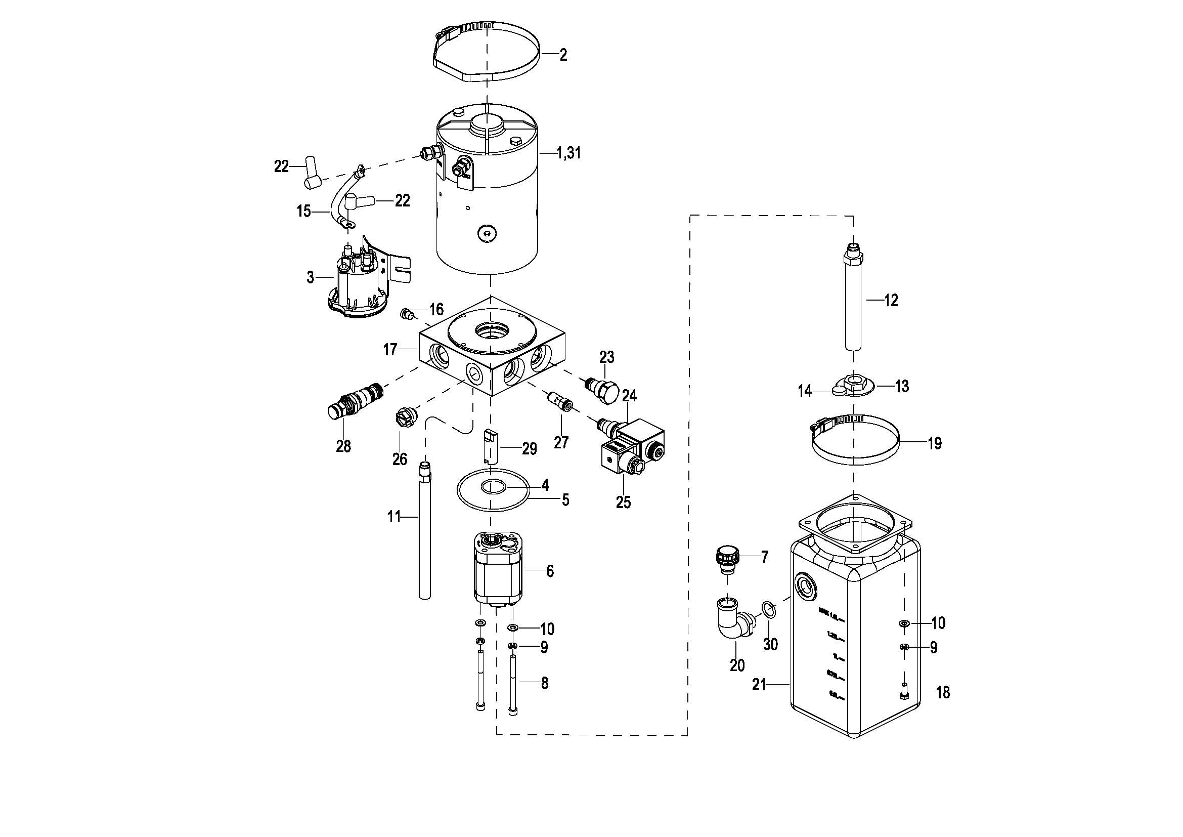
0403 Motor & Pump Assembly(JN)液压站总成(S.N. before -3301702067)
040301 Motor & Pump Assembly(EP) 液压站总成(S.N. after 3301702068-)
0404 Pressurized Cylinder Assembly 增压油缸(S.N. before -3312000222)
040401 Pressurized Cylinder Assembly 增压油缸(S.N. after 3312000223-)
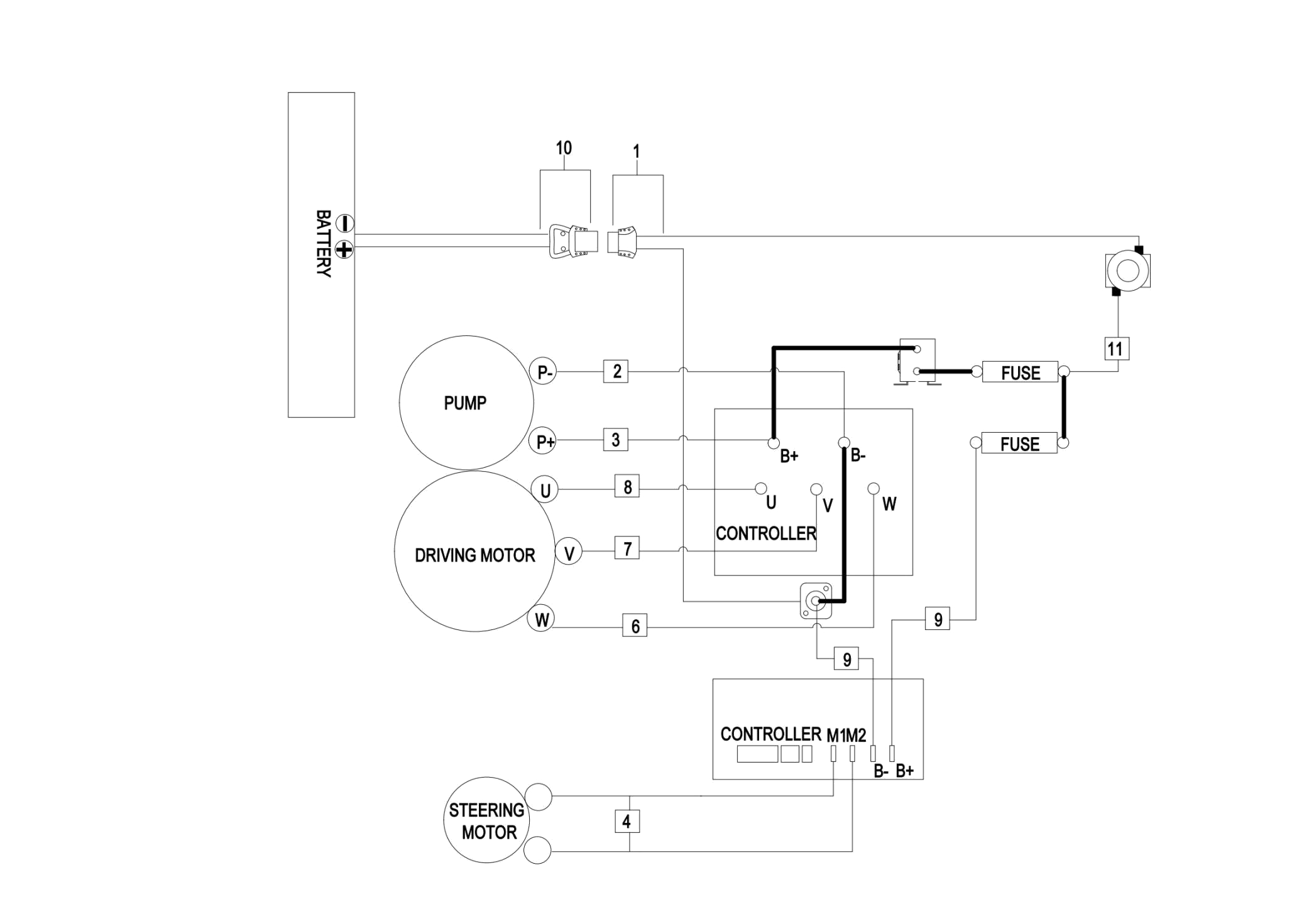
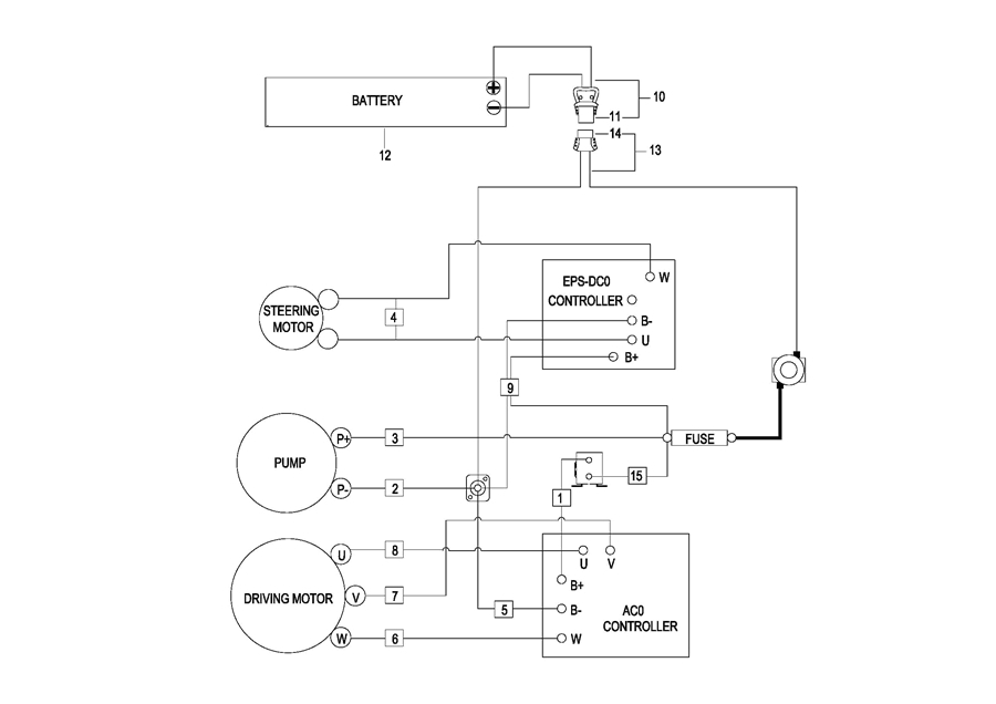
0501 Electrical System (For Overseas S.N.before -3321300882)电气系统
050101 Electrical System(For Overseas,S.N. after 3321300883-) 电气系统
0502 Controller Board Assembly (For Overseas S.N.before -3321300882)电气安装板总成
050201 Controller Board Assembly(For Overseas,S.N. after 3321300883-) 电气安装板总成
0503 Wire Harness Assembly,For Overseas 线束总成(S.N. before -3292102095)
050301 Wire Harness Assembly,For Overseas 线束总成(S.N. from 3292102096 to 3321300882)
050302 Wire Harness Assembly,For Overseas, 线束总成(S.N. after 3321300883-)
0504 Cable Assembly (For Overseas S.N.before -3321300882)电缆总成
050401 Cable Assembly 电缆总成(For Overseas,S.N. after 3321300883-)
0505 Battery Assembly电瓶总成(S.N. before -3291401009)
050501 Battery Assembly电瓶总成(S.N. after 3291401010- to -3321703352)
050502 Battery Assembly 电瓶总成(S.N.from 3321703353 to 3332101750)
050503 Battery Assembly 电瓶总成(S.N.after 3332101751-)
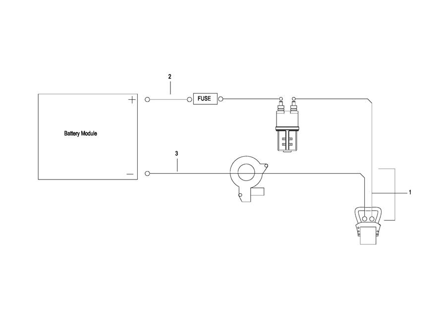
0506 Battery Wiring Harness Assembly电瓶线束总成
0507 Battery Cable电瓶电缆总成
0508 Battery Assembly(For 2023 CE,S.N. after 3321300883-) 电瓶总成