0101 Frame System 车架系统
0102 Caster Assembly 万向轮
0103 Cover Assembly 外罩总成
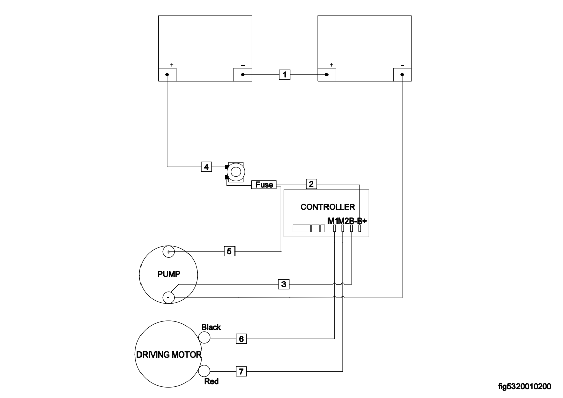
0201 Driving System 驱动系统
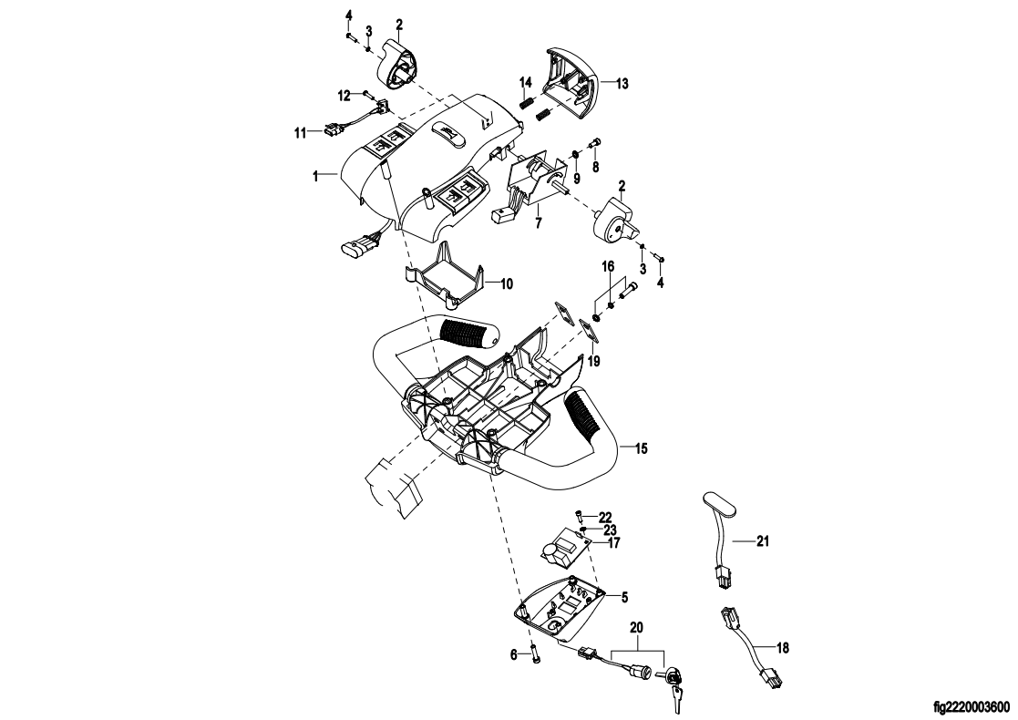
0301 Operating Control System操作系统(SN.before-43412115098)
030101 Operating Control System操作系统(SN.after 43412115099-)
0302 Handle head assembly 手柄头总成
0303 Upper Cover Assembly 上盖总成
0401 Hydraulic Assembly液压总成
0402 Cylinder Assembly 油缸总成
0501 Setting Board Assembly 电器板总成
0502 Wire Harness Assembly线束总成
0503Cable Assembly电缆总成
0601 Labels标贴