Запчасти на Электрический погрузчик EP Equipment CPD15/18FT8(-H) Серия FT

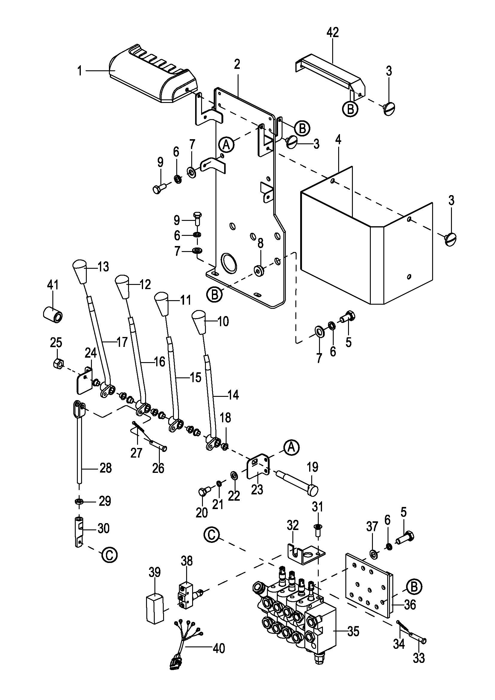
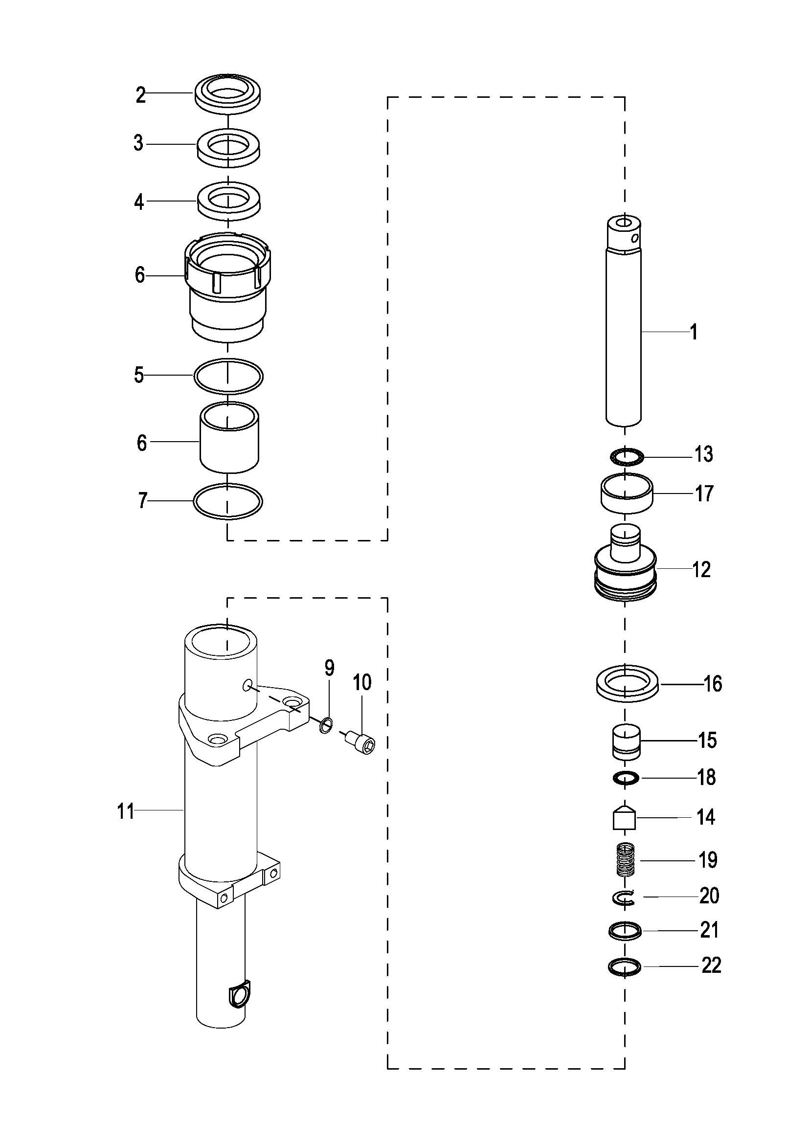
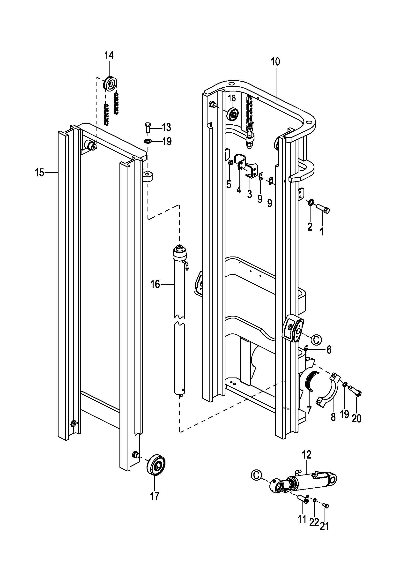
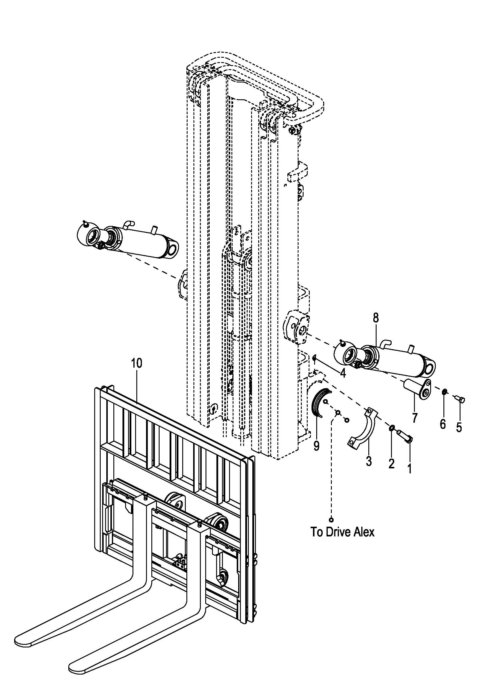
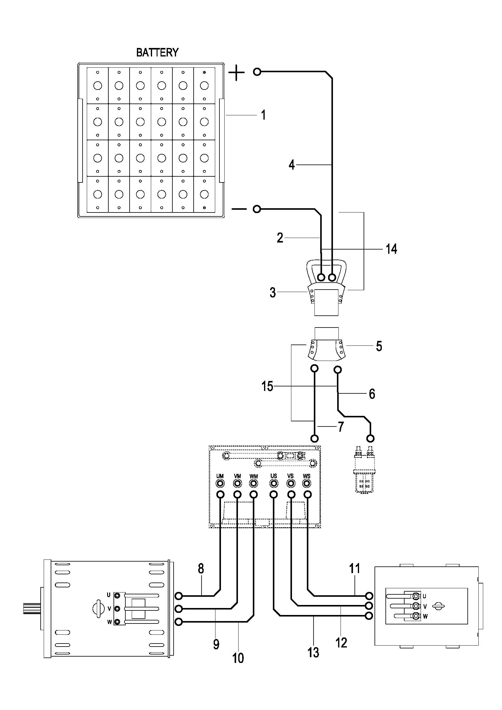
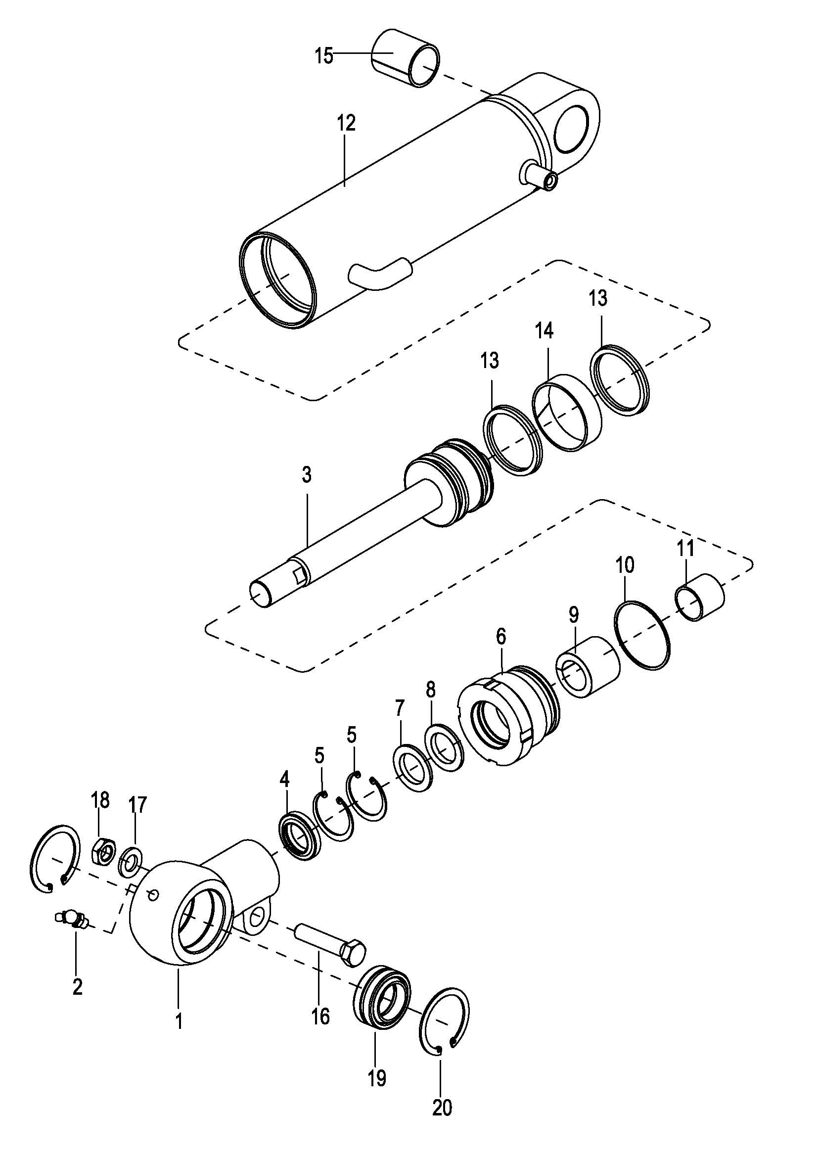
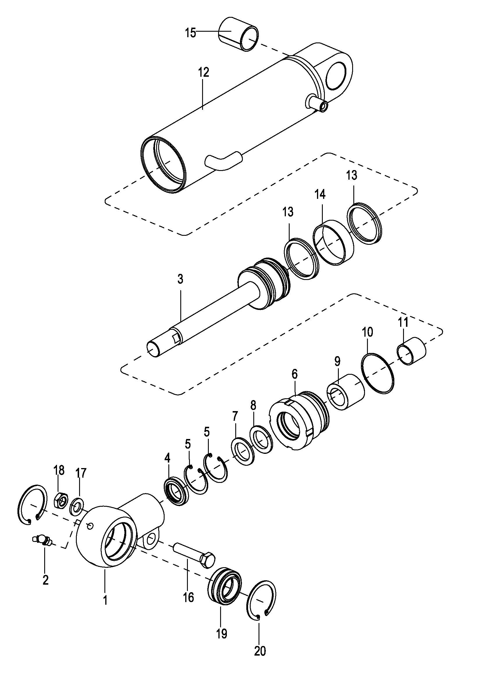
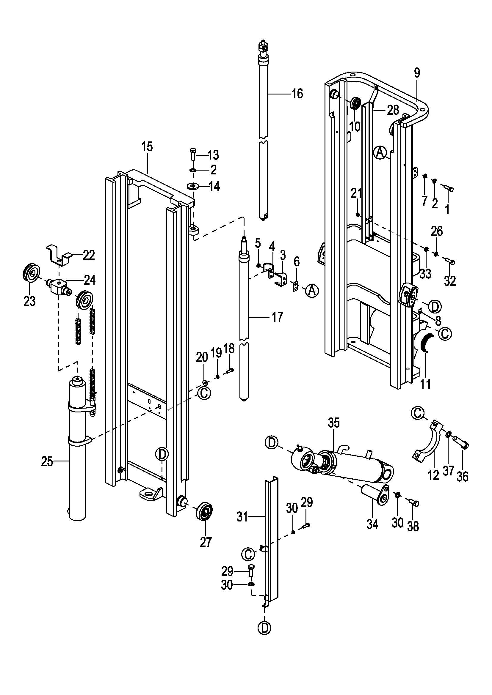
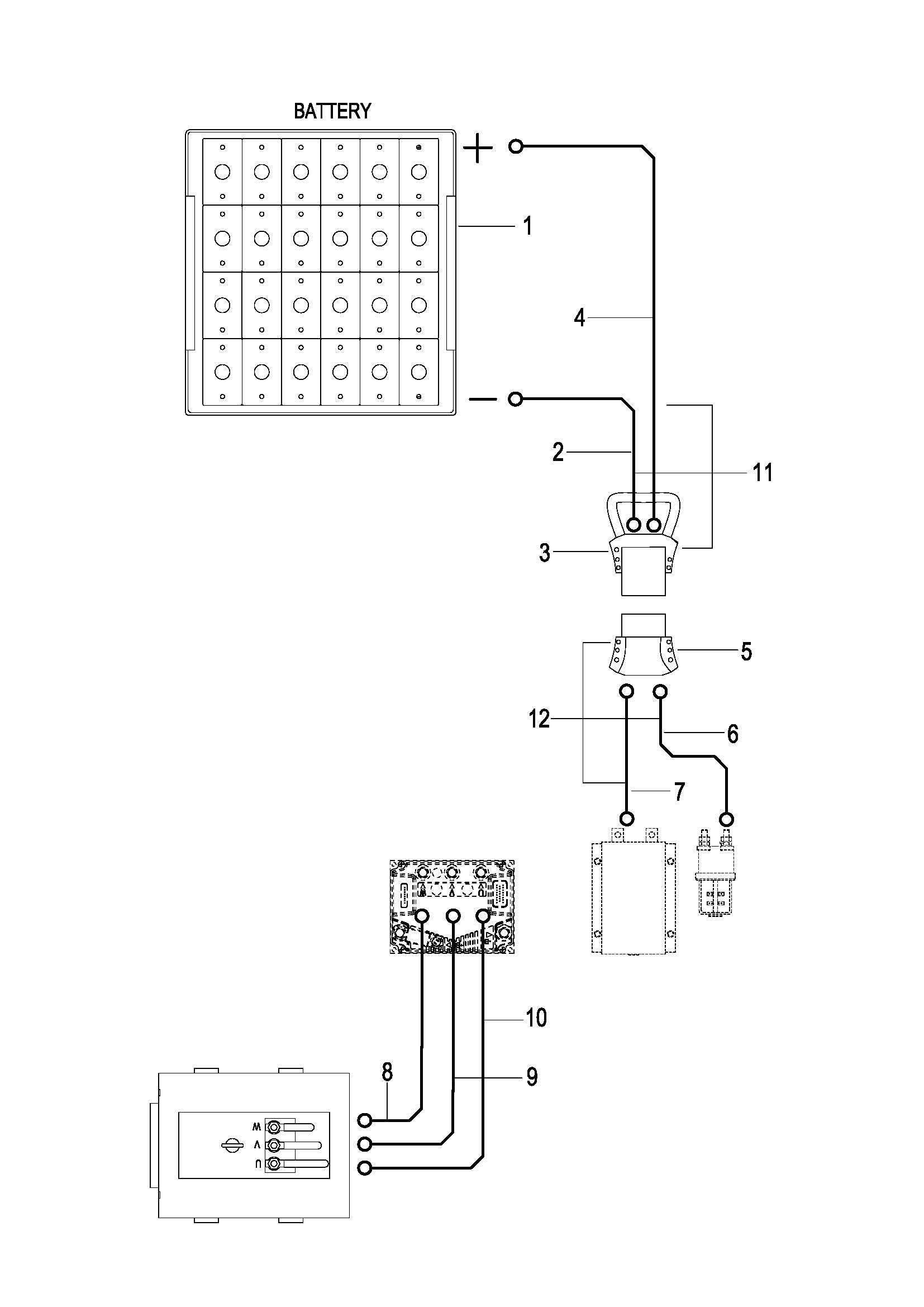
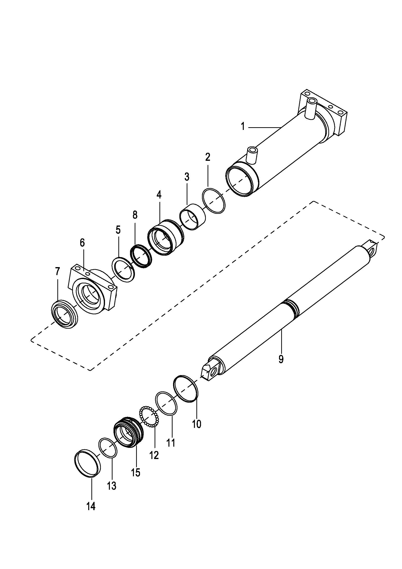
0101 Frame system 车身系统 010101 Frame system 车身系统 0102 Overhead Guard Assembly 安全棚总成 010201 Overhead Guard Parts 安全棚组件 0103 Foreside Cover 前外罩 0104 Tail Cover 后外罩 0201 Steer And Brake Control System操作和制动系统 0202 Hand Brake Assembly 手刹总成 0203 Service Brake行车制动 0204 Steering Assembly 转向柱总成 0205 Valve Control Linkage 多路阀操作杆 0301 Driving System 驱动系统 0302 Drive Axle 驱动桥 0303 Wheel Brake 制动器 0304 Gear Box 变速箱 0305 Differential 差速器 0306 Front Tires Assembly 前轮装配总成 0401 Steering Axle System 转向桥系统 0402 Steering Axle 转向桥 0403 Steering Cylinder 转向油缸 0404 Back Tires Assembly 后轮装配总成 0501 Electrical Assembly FT 控制器装配总成 FT 0502 Wiring Harness FT 线束FT 0503 Cable Assembly FT 电缆总成 FT 0504 Electrical Assembly FTH 控制器装配总成 FTH 0505 Wiring Harness FTH 线束 FTH 0506 Wiring Harness( FTH Meter Option ) 线束(FTH选配仪表) 0507 Cable Assembly FTH 电缆总成 FTH 0601 Hydraulic System I 液压管路I 0602 Hydraulic System II 液压管路II 0701 Full free 3-Stage Mast 全自由三级门架 0702 Full free 3-stage Mast Assembly 全自由三级门架总成 070201 Full free 3-stage Mast Assembly 全自由三级门架总成 0703 Oil Pipe 油管 0704 Middle Lifting Cylinder 自由起升缸 0705 Lifting Cylinder 起升油缸 0706 Tilt Cylinder 倾斜油缸 0707 Fork Frame 货叉架 0708 Full Free 2-Stage Mast 二级全自由门架 0709 Full Free 2-Stage Mast Assembly 二级全自由门架总成 070901 Full Free 2-Stage Mast Assembly 二级全自由门架总成 0710 Oil Pipe 油管 0711 Lifting Cylinder-R 右升降油缸 0712 Lifting Cylinder-L 左升降油缸 0713 Tilt Cylinder 倾斜油缸 0714 Fork Frame 货叉架 0715 Wide-View 2-Stage Mast 宽视野二级门架 0716 Wide-View 2-Stage Mast Assembly 宽视野二级门架总成 071601 Wide-View 2-Stage Mast 两级宽视野门架 0717 Oil Pipe 油管 0718 Lifting Cylinder 起升油缸 0719 Fork Frame 货叉架 0720 Chain Assembly 链条总成