0101 Frame Assembly车架系统(S.N.before-7321304491)
010101 Frame Assembly车架系统(S.N.after7321304492-)
0102 Cover外罩
0201 Driving System驱动系统
0301 operating grip操作杆
0302 Handle head assembly手柄头总成
0401 Hydraulic System液压系统 S.N. before 7291301680
040101 Hydraulic System液压系统 S.N. after 7291301681
0501 Electrical Assembly电气总成
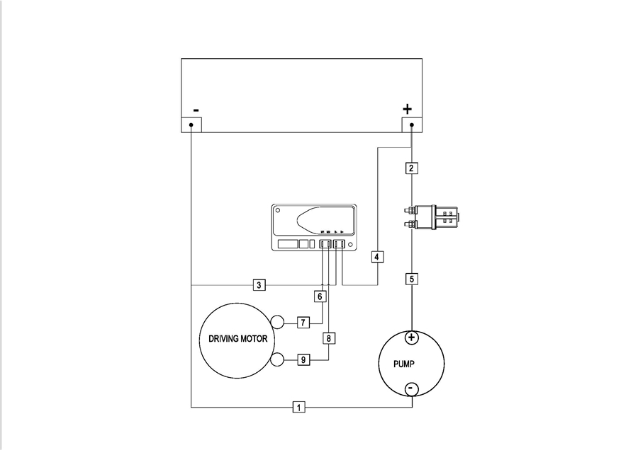
0502 Wiring Harness 线束 S.N. before 7291200673
050201 Wiring Harness 线束 S.N. after 7291200674
0503 Cable Assembly 电缆
0601 Labels(标贴)