-
Главная
-
Каталог запасных частей
-
EP Equipment
-
Электротележка для поддонов
-
Max Series
-
RPL251
Запчасти на Электротележка для поддонов EP Equipment RPL251 Max Series
0101 Double-Wheels Lifting Structure
0102 Frame System
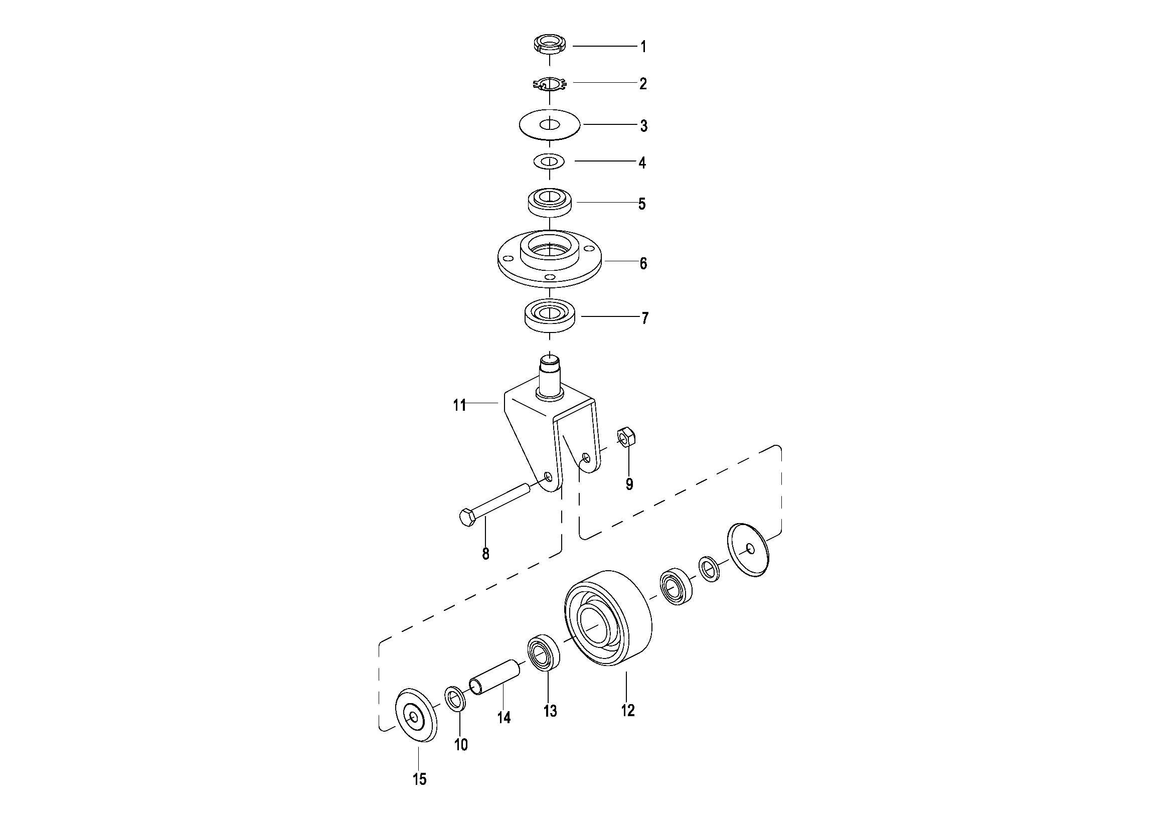
0103 Caster Assembly(S.N. before -3312101452)
010301 Caster Assembly(S.N. from 3312101453-3331501567)
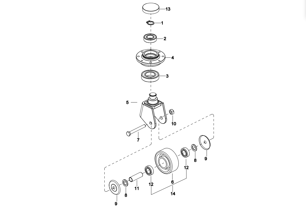
010302 Caster Assembly(S.N. after 3331501568-)
0104 Cover Assembly
0105 Handrails Assembly(S.N. before -3301000745)
010501 Handrails Assembly(S.N. after 3301000746-)
0106 Platform Assembly
0201 Driving Assembly
0202 Gear Case Assembly ,For RPL251
0301 Operating Control System
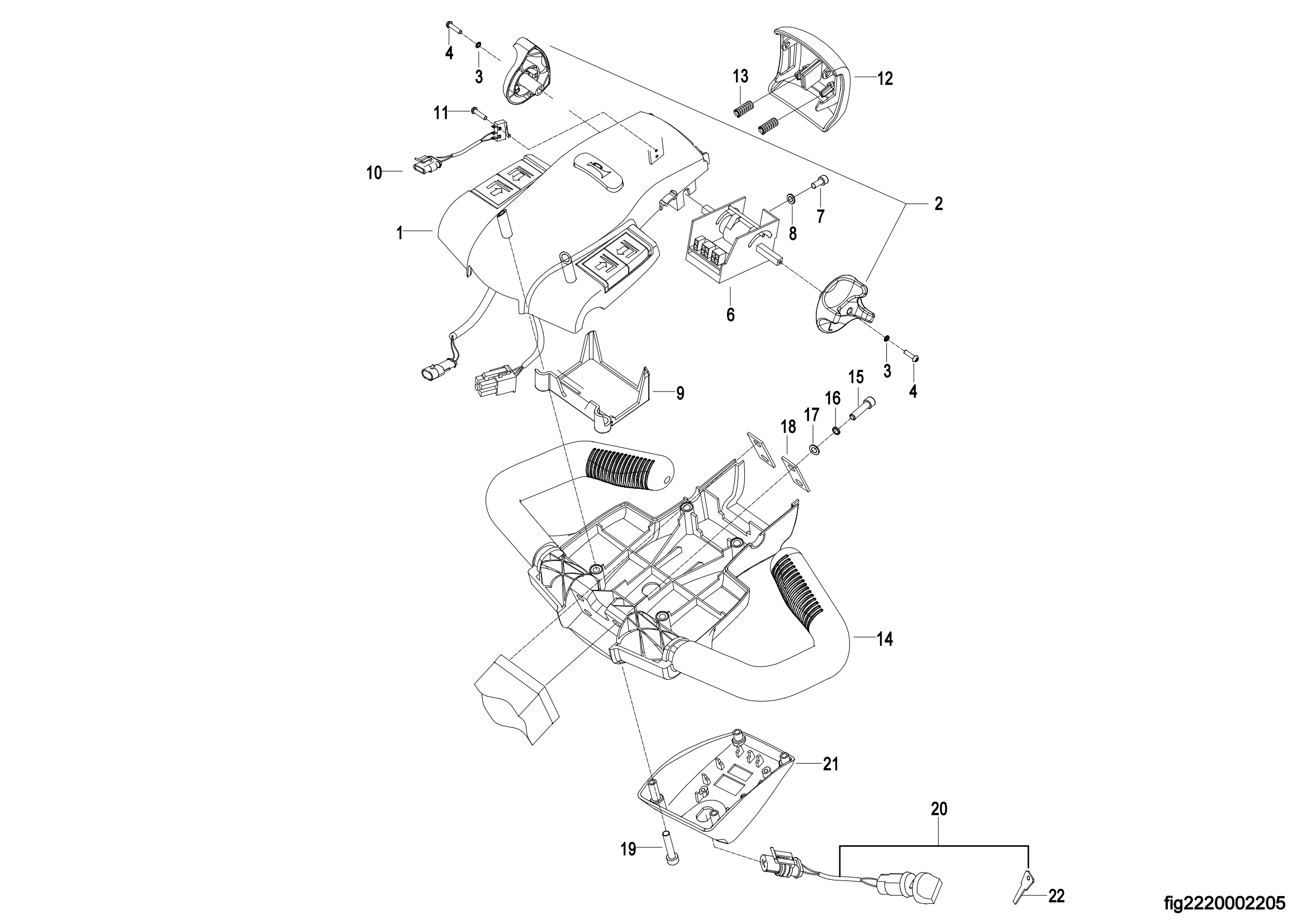
0302 Control Pod Assembly,For RPL251
0303 Upper Cover Assembly,For RPL251
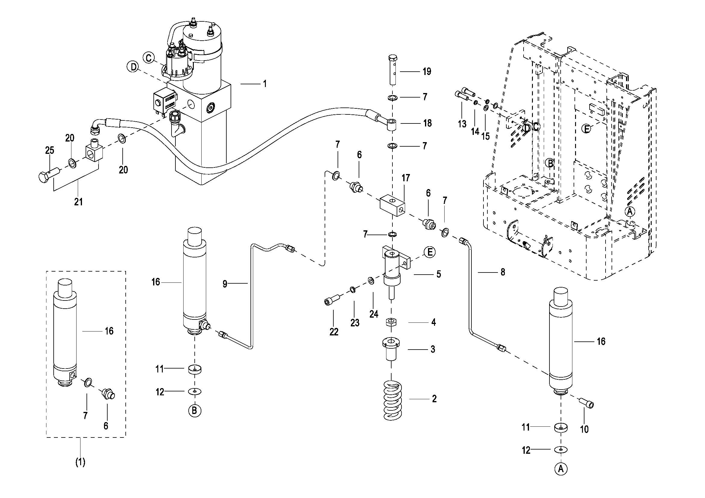
0401 Hydraulic System
0402 Cylinder Assembly
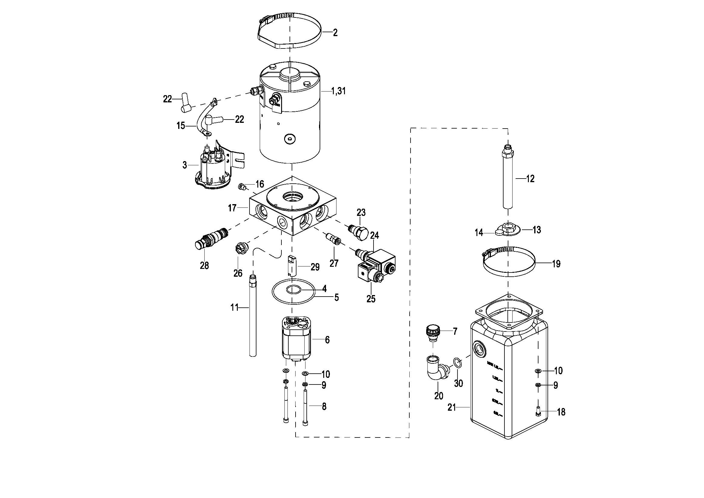
0403 Motor & Pump Assembly(JN)(S.N. before -3301702067)
040301 Motor & Pump Assembly(EP) (S.N. after 3301702068-)
0404 Pressurized Cylinder Assembly 增压油缸(S.N. before -3312000222)
040401 Pressurized Cylinder Assembly 增压油缸(S.N. after 3312000223-)
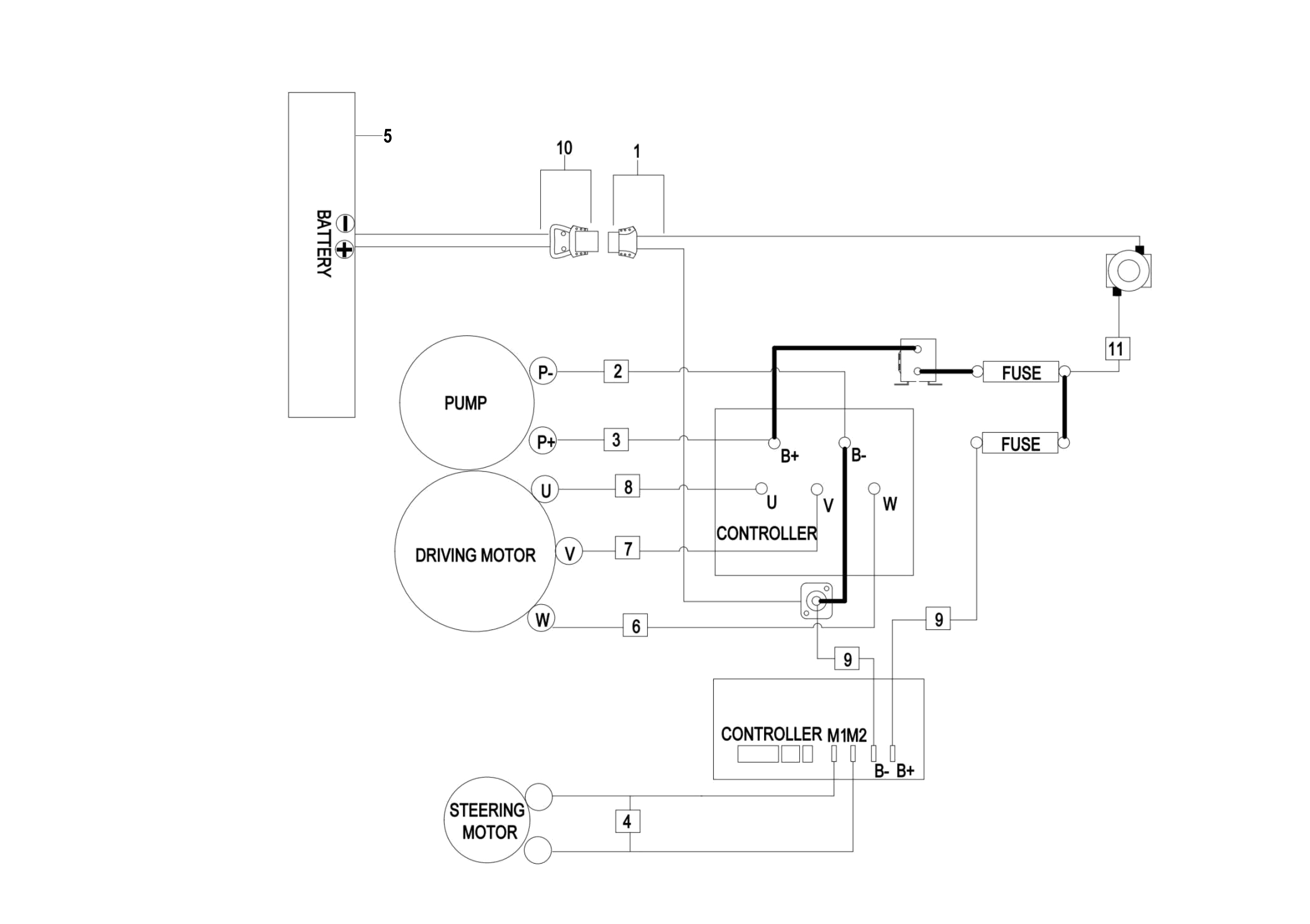
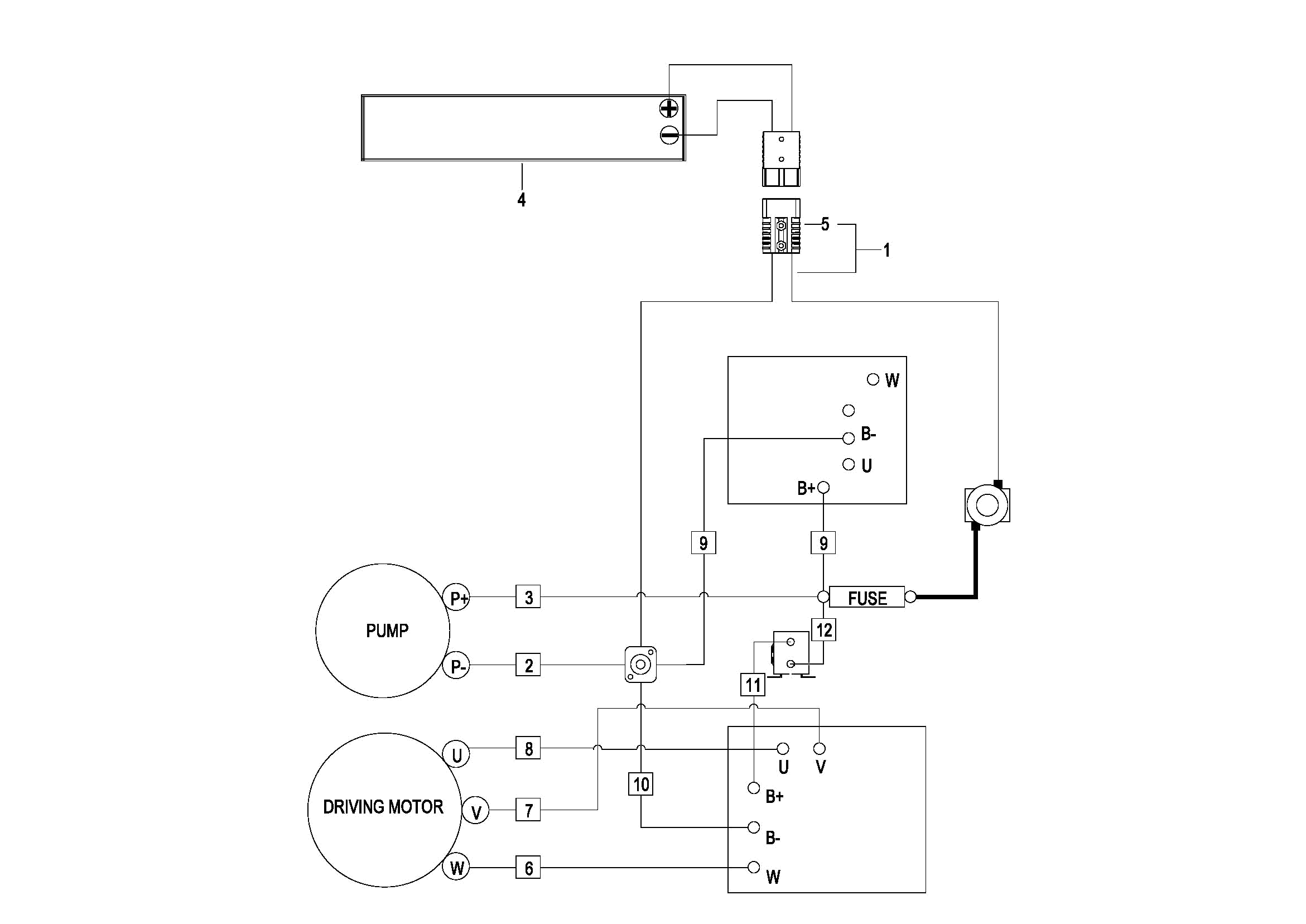
0501 Electrical System (For China)& (For Overseas S.N.before -3321300882)
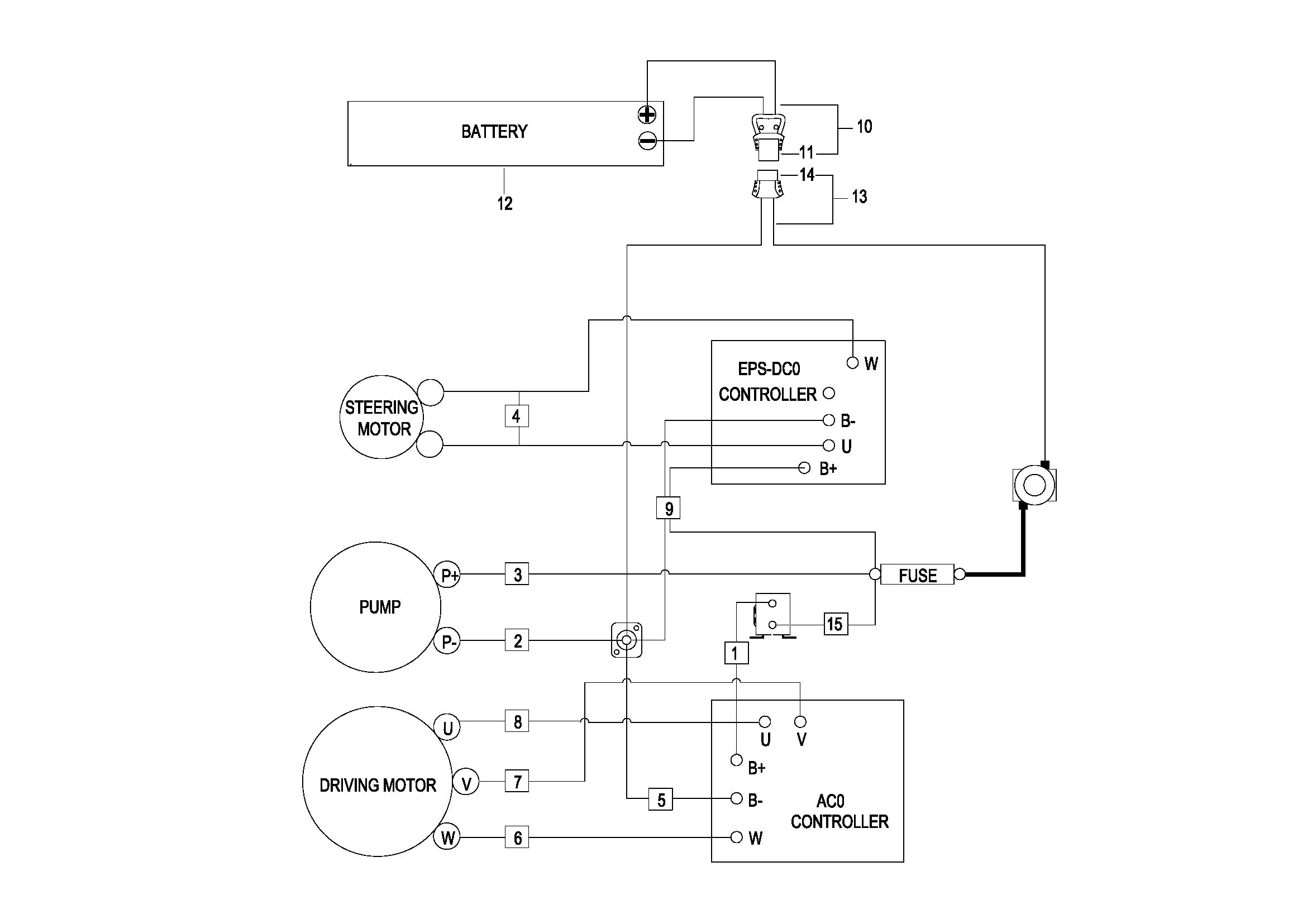
0501 Electrical System(For Overseas,S.N. after 3321300883-)
0502 Controller Board Assembly (For China)& (For Overseas S.N.before -3321300882)
050201 Controller Board Assembly(For Overseas,S.N. after 3321300883-)
0503 Wire Harness Assembly (For China)& (For Overseas S.N.before -3321300882)
050301 Wire Harness Assembly(For Overseas,S.N. after 3321300883-)
0504 Cable Assembly,For Lead acid battery Version(For China)& (For Overseas S.N.before -3321300882)
0505 Cable Assembly,For lithium battery Version(For China)& (For Overseas S.N.before -3321300882)
0506 Cable Assembly(For Overseas,S.N. after 3321300883-)
0507 Battery Assembly(S.N.before -3311501869)
050701 Battery Assembly(S.N 3311501870 - 3321703352)
050702 Battery Assembly(S.N.from 3321703353 to 3332101750)
050703 Battery Assembly(S.N.after 3332101751-)
0508 Battery Assembly(For 2023 CE,S.N. after 3321300883-)
0901 Label