0101 Double-Wheels Lifting Structure双轮起升结构
0102 Single Wheel Lifting Structure单轮起升结构
0103 Frame System车身系统
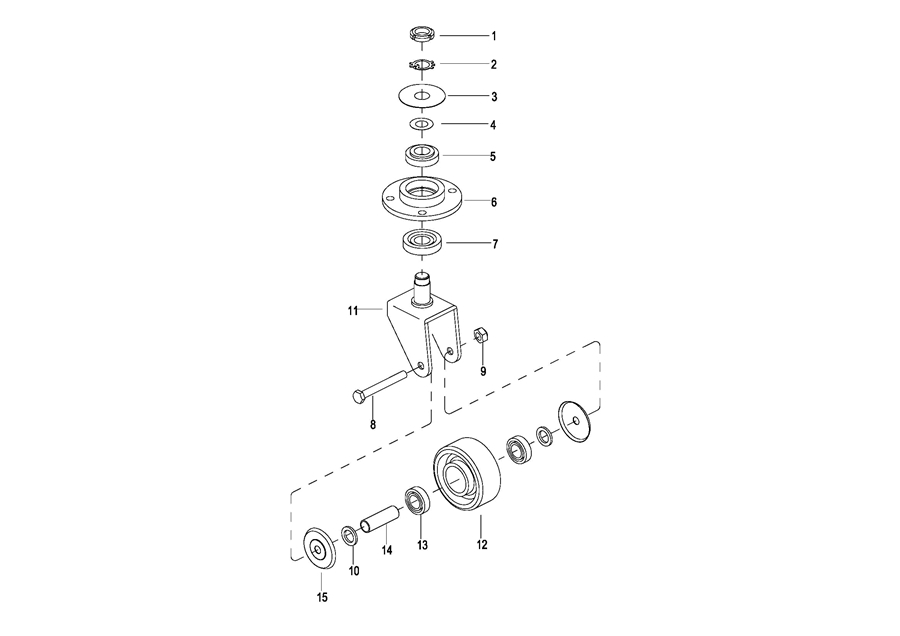
0104 Caster Assembly万向轮
0105 Battery Cover电瓶盒盖
0106 Cover Assembly外罩总成
0107 Handrails Assembly护臂总成
0108 Platform Assembly踏板总成
0201 Driving Assembly驱动总成
0202 Gear Case Assembly 减速箱总成
0203 Gear Case Assembly减速箱总成
0204 Motor Assembly电机总成
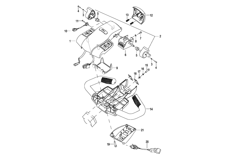
0301 Operating Control System操作系统
0302 Control Pod Assembly操作手柄头总成
0303 Upper Cover Assembly上盖总成
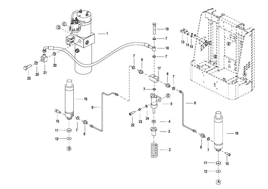
0401 Hydraulic System液压系统
0402 Hydraulic System(High Speed)液压系统(高速)
0403 Cylinder Assembly油缸总成
0404 Pressurized Cylinder Assembly增压油缸
0405 Motor & Pump Assembly液压站总成(S.N. before -3281500311)
040501 Motor & Pump Assembly液压站总成(S.N. after 3281500312-)
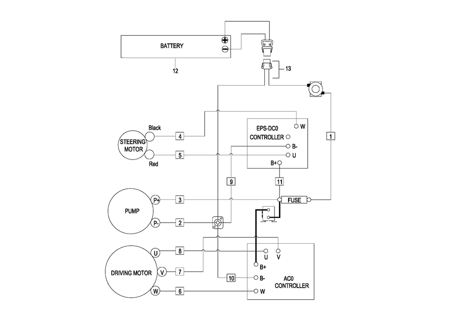
0501 Electrical System电气系统
0502 Controller Board Assembly电气安装板总成
0503 Controller Board Assembly(High Speed)电气安装板总成(高速)
0504 Wire Harness Assembly线束总成
0505 Wire Harness Assembly(High Speed)线束总成(高速)
0506 Cable Assembly电缆总成
0507 Battery Assembly电瓶总成
0508 Battery Wiring Harness Assembly电瓶线束总成
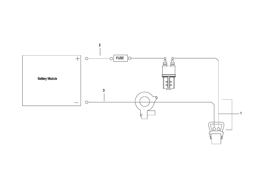
0509 Battery Cable电瓶电缆总成
0601 Labels(标贴)