Запчасти на Электротележка для поддонов EP Equipment RPL201H Max Series

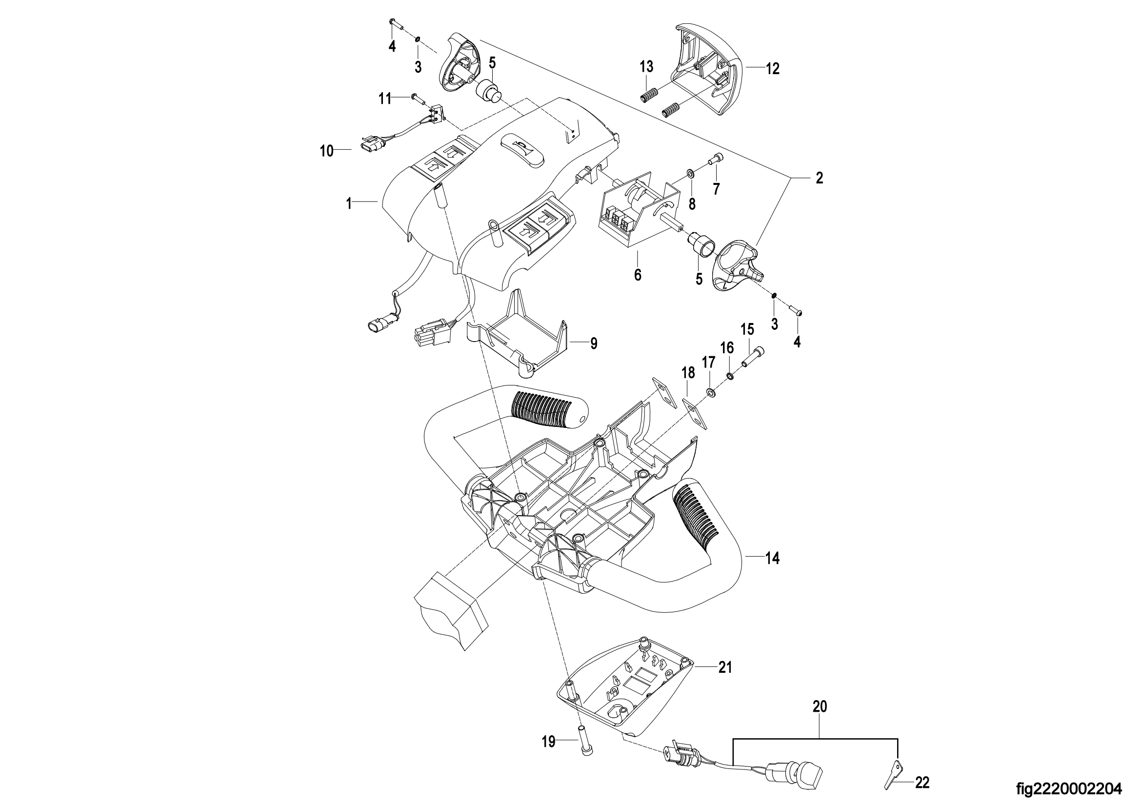
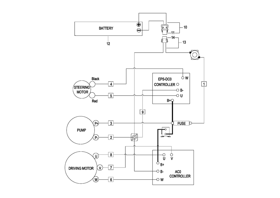
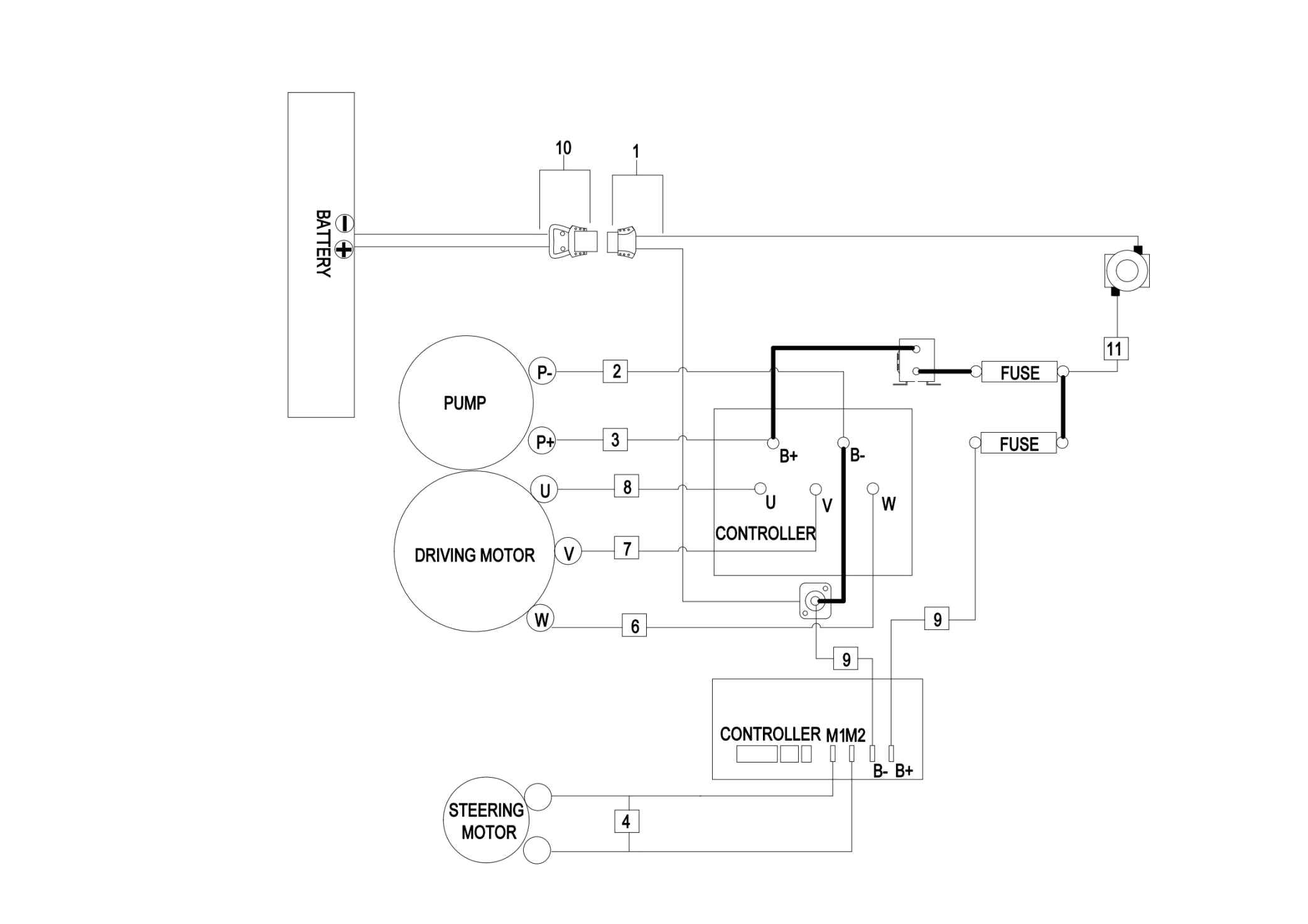
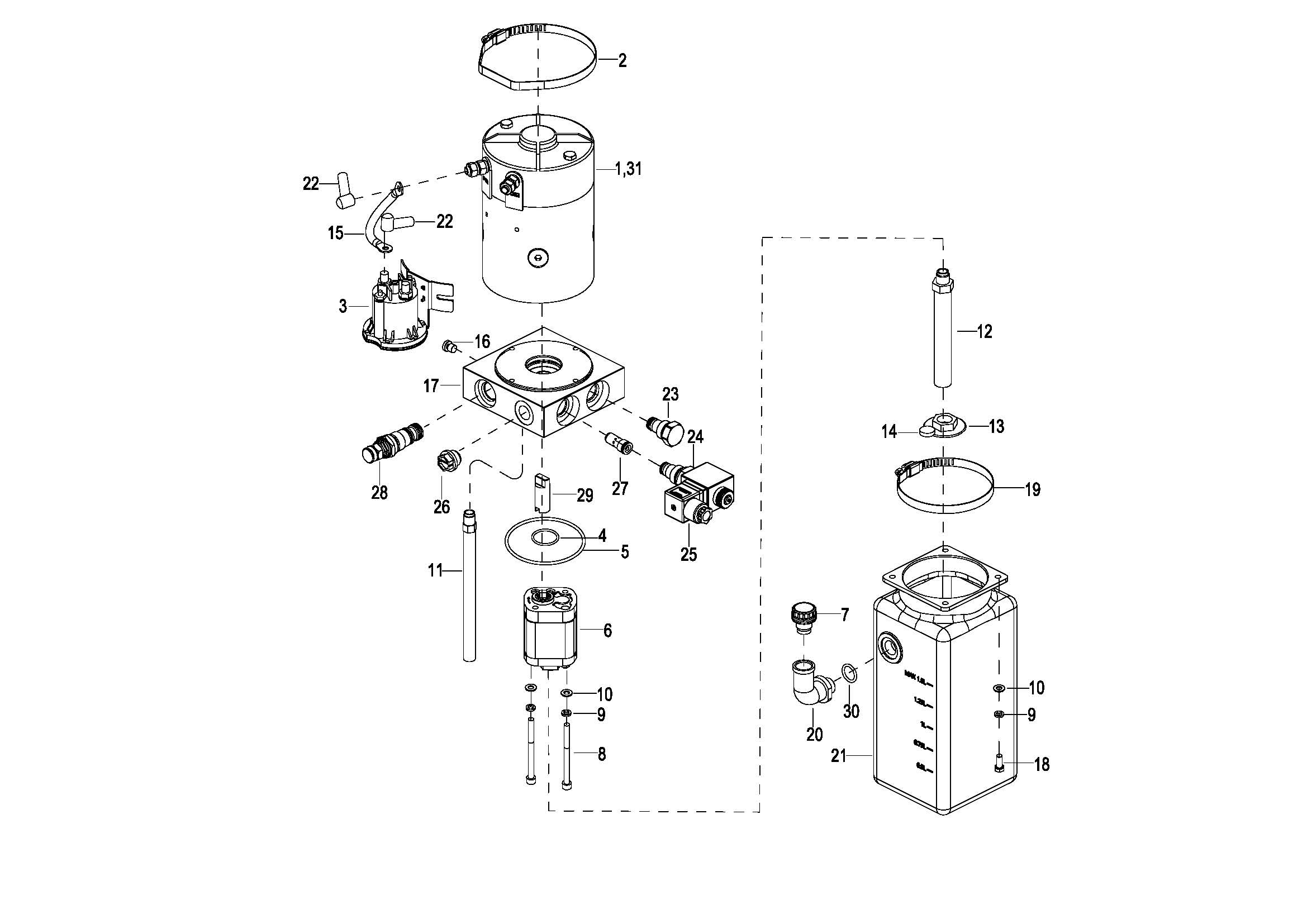
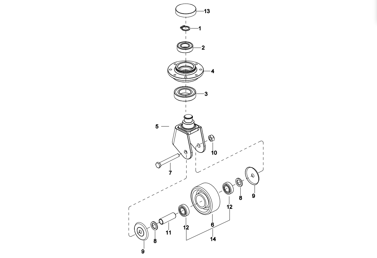
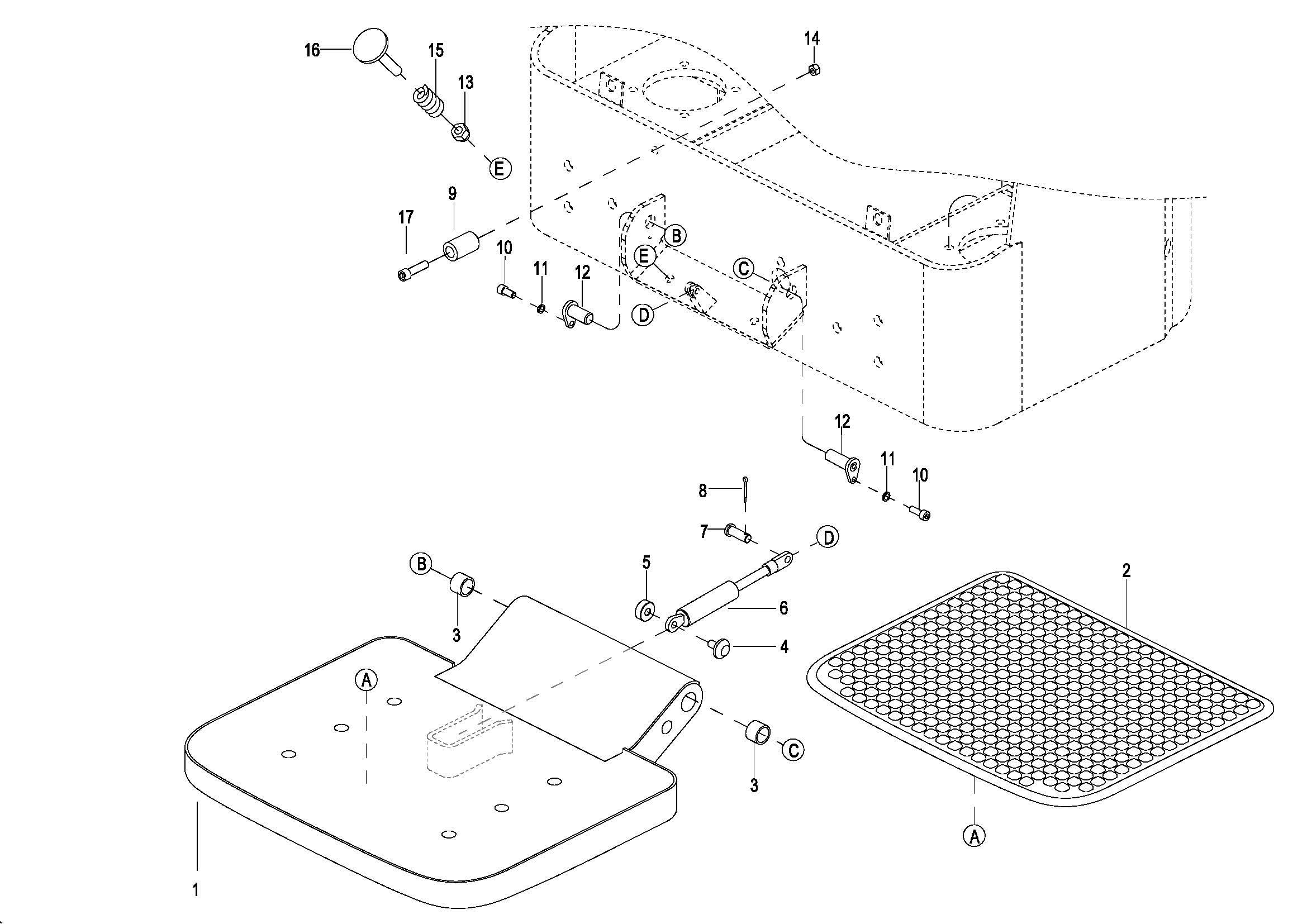
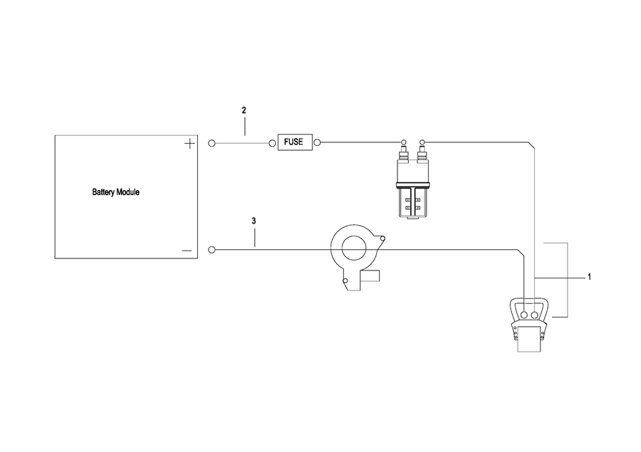
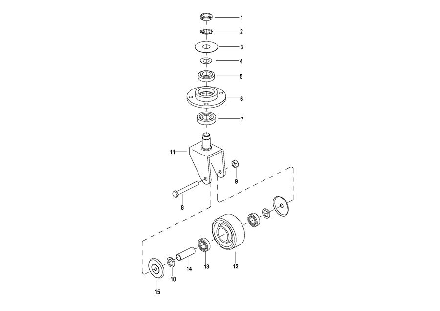
0101 Double-Wheels Lifting Structure双轮起升结构(S.N, before -3301100056) 010101 Double-Wheels Lifting Structure双轮起升结构(S.N. after 3301100057-) 0102 Single Wheel Lifting Structure单轮起升结构(S.N. before -3301100056) 010201 Single Wheel Lifting Structure单轮起升结构(S.N.after 3301100057-) 0103 Frame System车身系统 0103 Frame System车身系统(Optional,for Li-ion Battery,SN.after 3341301496-) 0104 Caster Assembly万向轮(S.N. before -3312101452) 010401 Caster Assembly 万向轮(S.N. From 3312101453-3331501567) 010402 Caster Assembly 万向轮(S.N. after 3331501568-) 0105 Battery Cover电瓶盒盖 0106 Cover Assembly外罩总成 0107 Handrails Assembly护臂总成(S.N. before -3301000745) 010701 Handrails Assembly 护臂总成(S.N. after 3301000746-) 0108 Platform Assembly(非CE) 踏板总成(S.N. before -3291902984) 010801 Platform Assembly(非CE) 踏板总成(S.N. after 3291902985-) 0108 Platform Assembly(CE) 踏板总成(S.N. before -3291902984) 010801 Platform Assembly(CE) 踏板总成(S.N. between 3291902985-3292102143) 010802 Platform Assembly(CE) 踏板总成(S.N. after 3292102144-) 0201 Driving Assembly驱动总成 0202 Gear Case Assembly减速箱总成 0301 Operating Control System操作系统 0302 Control Pod Assembly操作手柄头总成 0303 Upper Cover Assembly上盖总成 030301 Upper Cover Assembly 上盖总成 0401 Hydraulic System液压系统 0402 Cylinder Assembly油缸总成 0403 Pressurized Cylinder Assembly增压油缸(S.N. before -3291500340) 040301 Pressurized Cylinder Assembly 增压油缸(S.N. from 3291500341 to 3312000222) 040302 Pressurized Cylinder Assembly 增压油缸(S.N. after 3312000223-) 0404 Motor & Pump Assembly(JN)液压站总成(S.N. before -3301702067) 040401 Motor & Pump Assembly(EP)液压站总成(S.N. after 3301702068-) 0501 Electrical System电气系统 0502 Controller Board Assembly(S.N. before -3321302323)电气安装板总成 050201 Controller Board Assembly(S.N. after 3321302324-) 电气安装板总成 0503 Wire Harness Assembly(S.N. before -3321302323)线束总成 050301 Wire Harness Assembly(S.N. after 3321302324-) 线束总成 0504 Cable Assembly(S.N. before -3321302323)电缆总成 050401 Cable Assembly(S.N. after 3321302324-) 电缆总成 0505 Battery Assembly电瓶总成(S.N Before -3291401009) 050501 Battery Assembly电瓶总成(S.N.from 3291401010- to -3321703352) 050502 Battery Assembly 电瓶总成(S.N.from 3321703353 to 3332101750) 050503 Battery Assembly 电瓶总成(S.N.after 3332101751-) 0506 Battery Wiring Harness Assembly电瓶线束总成 0507 Battery Cable电瓶电缆总成 0508 Battery Assembly(For 2023 New CE,S.N. after 3321302324-) 电瓶总成 0601 Labels(标贴)