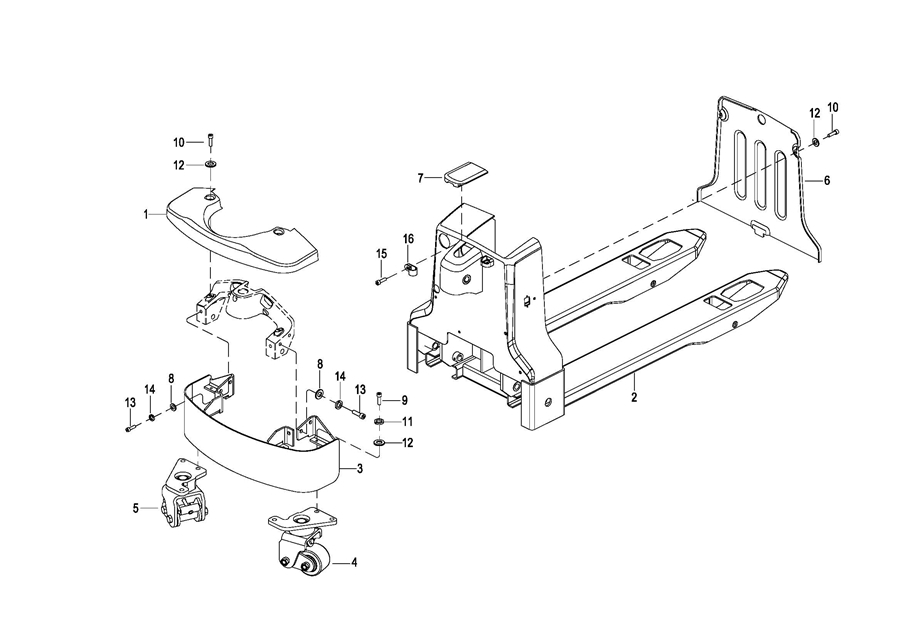
0101 Frame Assembly 车架系统
0102 Connecting Link Assembly 连杆总成
0103 Caster Assembly万向轮总成
0201 Driving System 驱动系统(S.N. before -4311207993)
020101 Driving System 驱动系统(S.N. after 4311207994-)
0301 Operating Control System 操作系统
0302 Handle head assembly手柄头总成
0303 Upper Cover Assembly上盖总成
0401 Hydraulic System 液压系统
0402 Lifting Cylinder 起升油缸
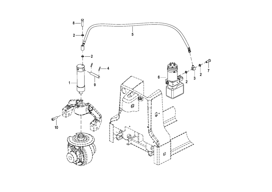
0403 Pump&Motor Assembly液压站总成
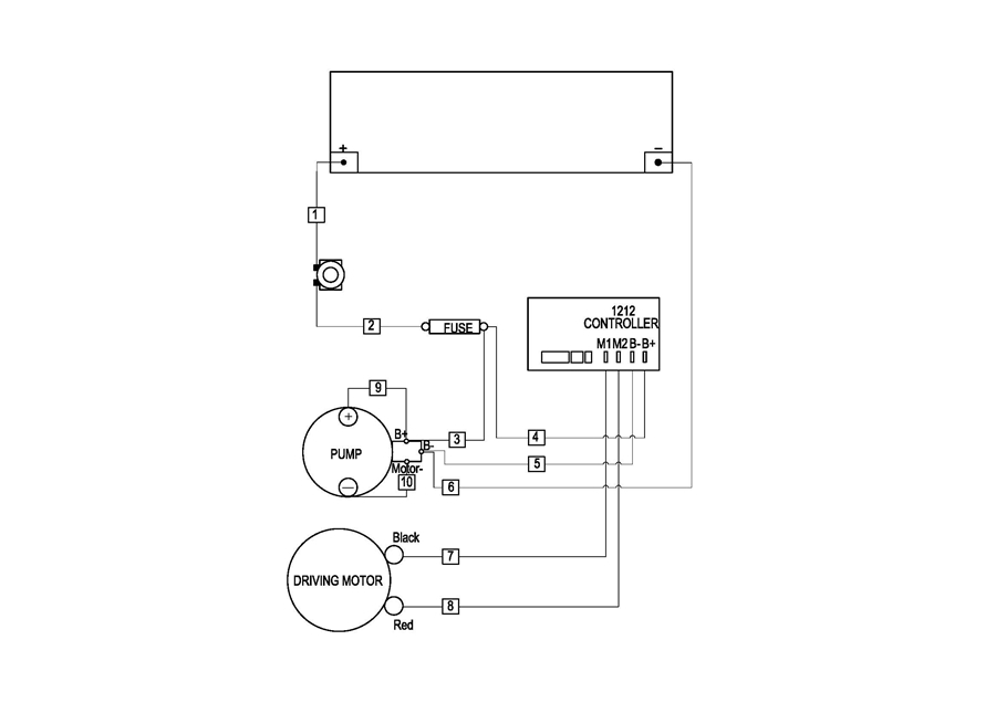
0501 Electrical Assembly电气总成(SN Before -4281904404)
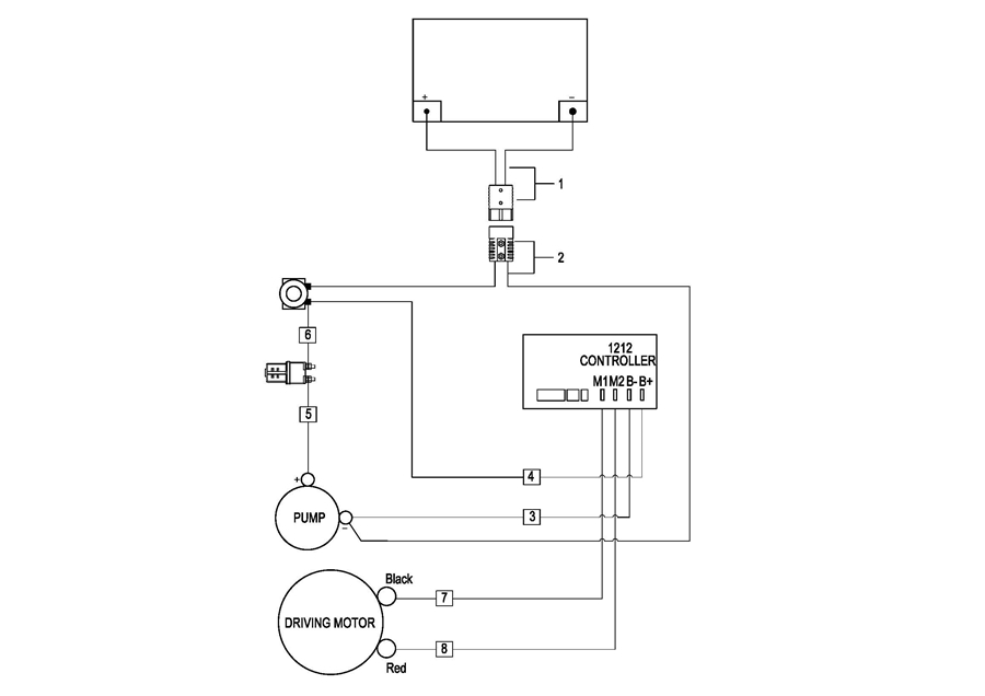
050101 Electrical Assembly电气总成(SN after 4281904405-)
0502 Battery Assembly电池总成
0503 Wiring Harness线束(SN Bfore -4281904404)
050301 Wiring Harness线束(SN After 4281904405-)
050401 Cable Assembly 电缆总成(S.N. after 4281904405-)
0504 Cable Assembly电缆总成(S.N before -4281904404)
0505 Charger Assembly充电器总成