Major Assemblies
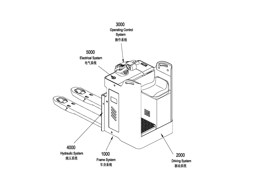
0101 Frame System车身系统
010101 Frame System车身系统
0102 Cover Assembly外罩总成
0103 Caster Assembly万向轮总成
0201 Driving System驱动系统
0202 Driving Assembly驱动单元总成
0203 Motor Assembly电机总成
0301 Operating Control System操作系统
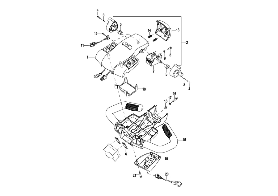
0302 Control Pod Assembly手柄头总成
0303 Upper Cover Assembly上盖总成
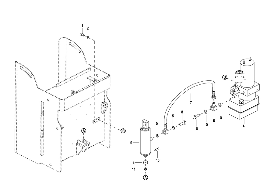
0401 Hydraulic Assembly液压总成
0402 Lifting Cylinder起升油缸
0403 Pump & Motor Assembly液压站总成
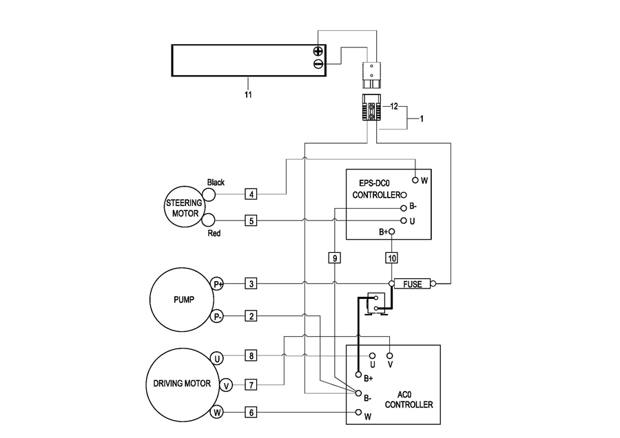
0501 Electrical System电气系统
0502 Controller Board Assembly电器安装板总成
0503 wire Harness Assembly线束总成
0504 Cable Assembly电缆总成
0505 Battery Assembly电瓶总成(S.N. before -3291401009)
050501 Battery Assembly(S.N.from 3291401010- to -3321703352)
050502 Battery Assembly(S.N.after 3321703353-)
0506 Battery Assembly
0507 Battery Wiring Harness Assembly电瓶线束总成
0508 Battery Cable电瓶电缆总成