0101 Lifting Structure 起升结构
0102 Frame System 车身系统
0103 Cover Assembly 外罩总成
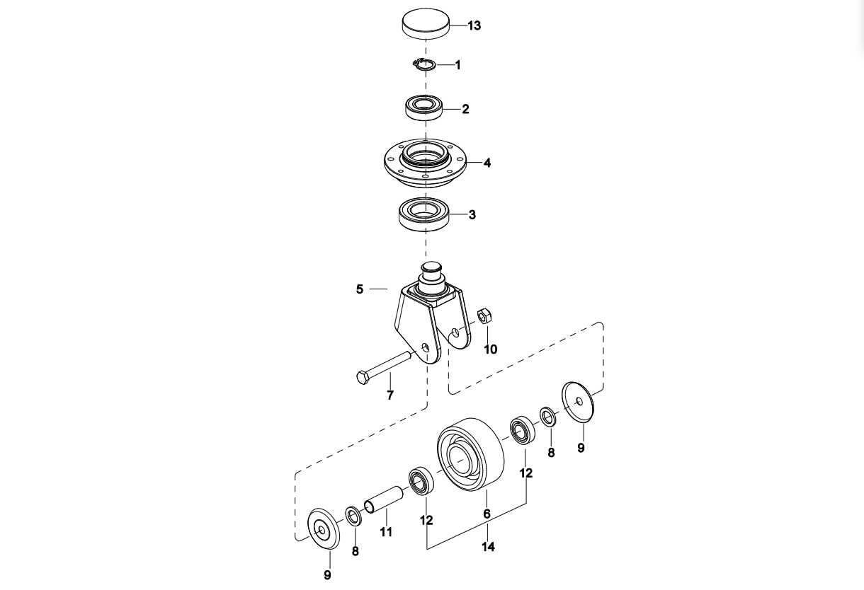
0104 Caster Assembly 万向轮(SN.before-3331501567)
010401 Caster Assembly 万向轮(SN.after 3331501568-)
0201 Driving System 驱动系统
0202 Gear Case Assembly 减速箱总成
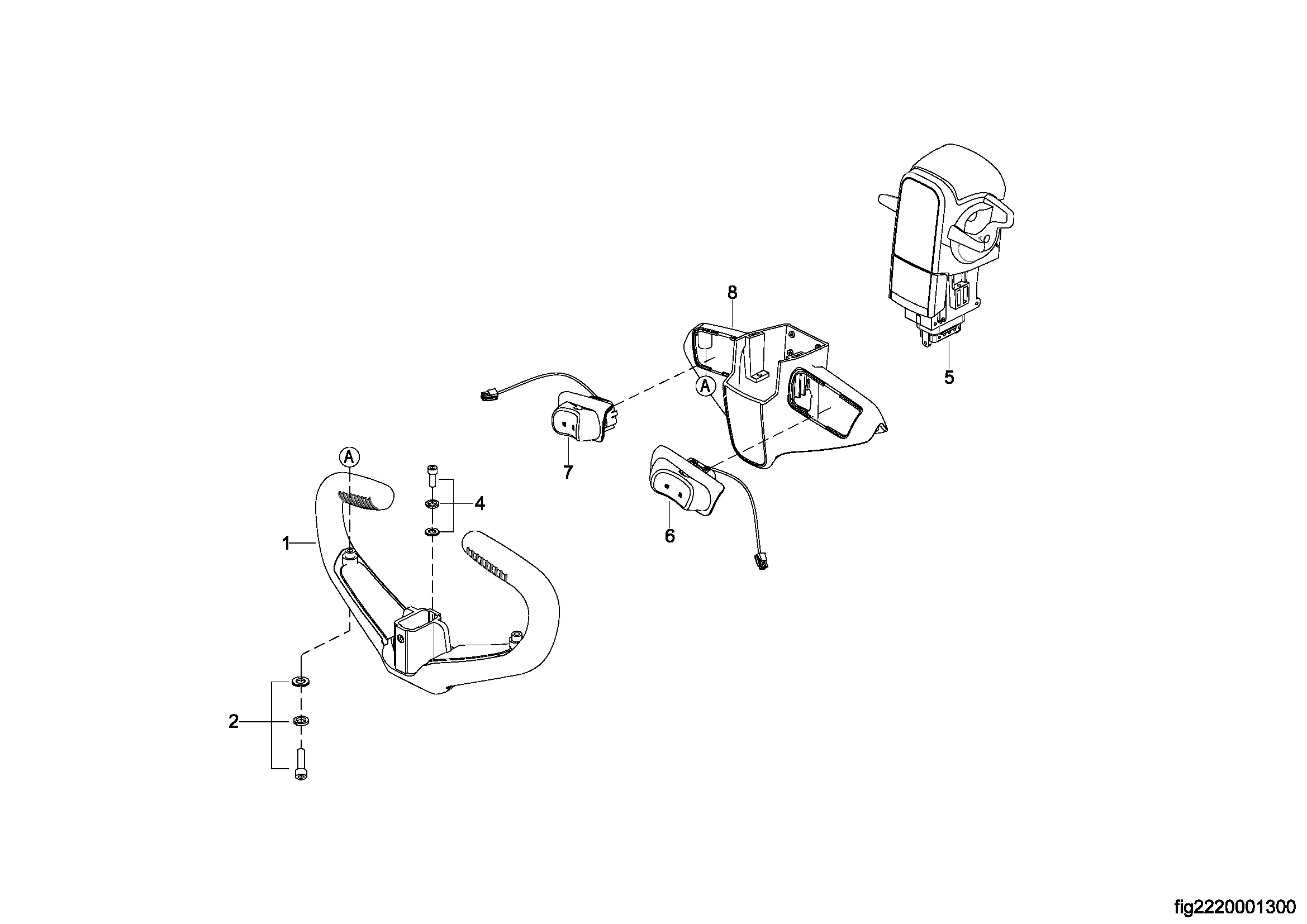
0301 Operating Control System 操作系统
0302 Control Pod Assembly 手柄头总成
0303 Accelerator Assembly 加速器总成
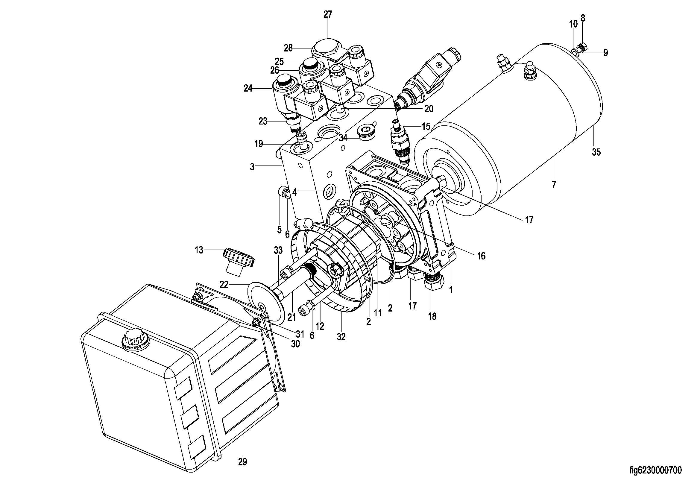
0401 Hydraulic System 液压总成
0402 Cylinder Assembly 油缸总成
0403 Pressurized Cylinder Assembly 增压油缸
0404 Motor & Pump Assembly 液压站总成
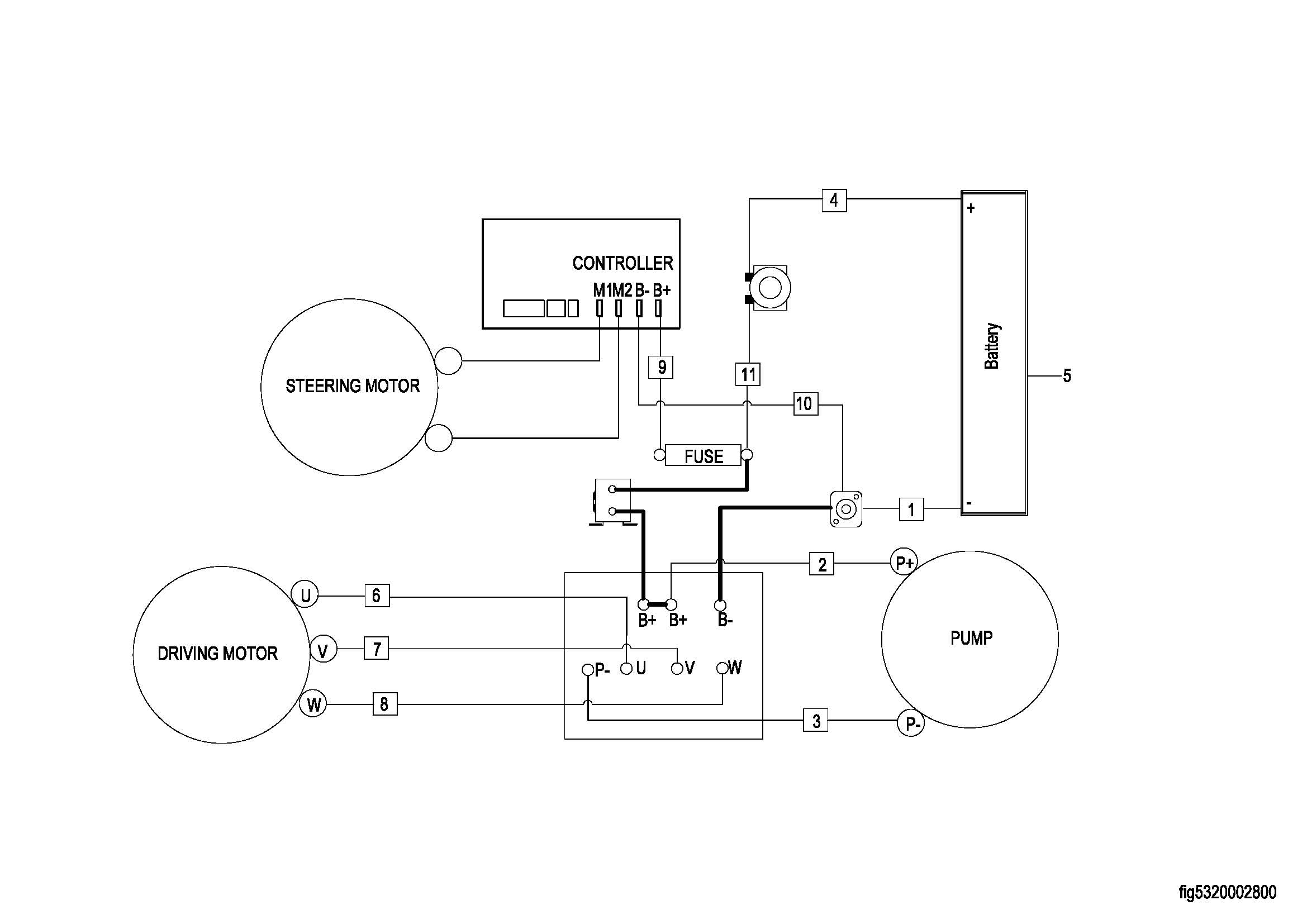
0501 Electrical System 电气系统
0502 Controller Board Assembly 电器安装板总成
0503 wire Harness Assembly 线束总成
0504 Cable Assembly 电缆总成
0505 Battery Assembly 电瓶总成
0506 Battery Assembly 电瓶总成
0601 Duplex Mast Lifting System 两级门架起升系统
0602 Lifting Cylinder 起升油缸
0603 Chain Assembly 链条总成
0901 Label 标贴