-
Главная
-
Каталог запасных частей
-
EP Equipment
-
Ричтрак
-
CQE Series
-
CQE12/15R
Запчасти на Ричтрак EP Equipment CQE12/15R CQE Series
0101 Frame System 车身系统
0102 Front Wheel,CQE12R 前轮
0102 Front Wheel,CQE15R 前轮(S.N. before -3311601971)
010201 Front Wheel,CQE15R 前轮(S.N. after 3311601972-)
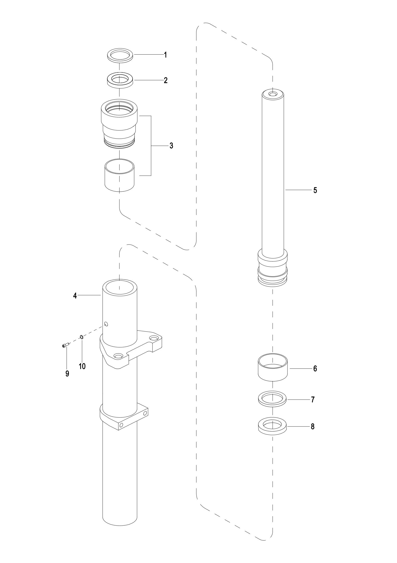
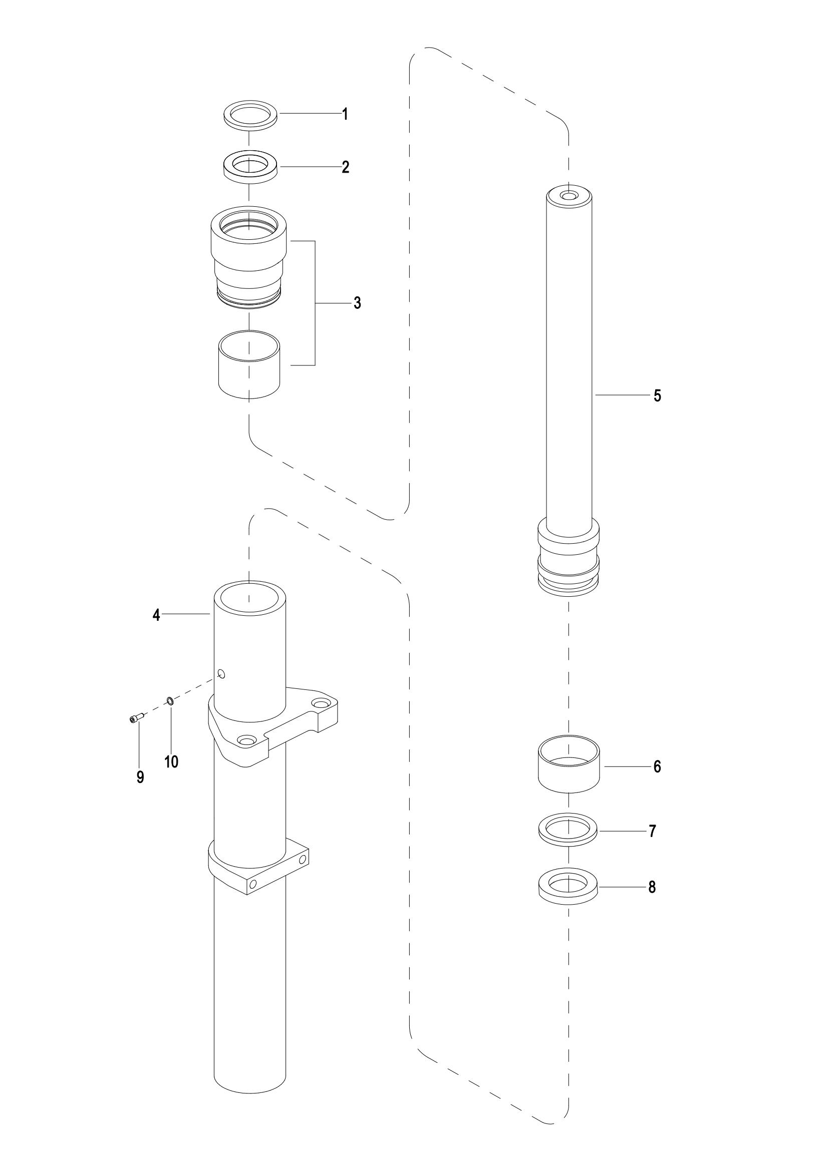
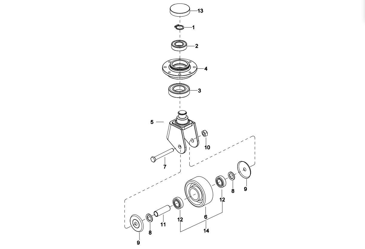
0103 Caster Assembly 万向轮总成(S.N. before -3312101452)
010301 Caster Assembly 万向轮(S.N. from 3312101453-3331501567)
010302 Caster Assembly 万向轮(S.N. after 3331501568-)
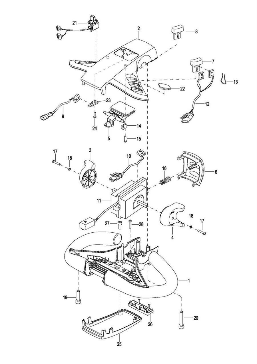
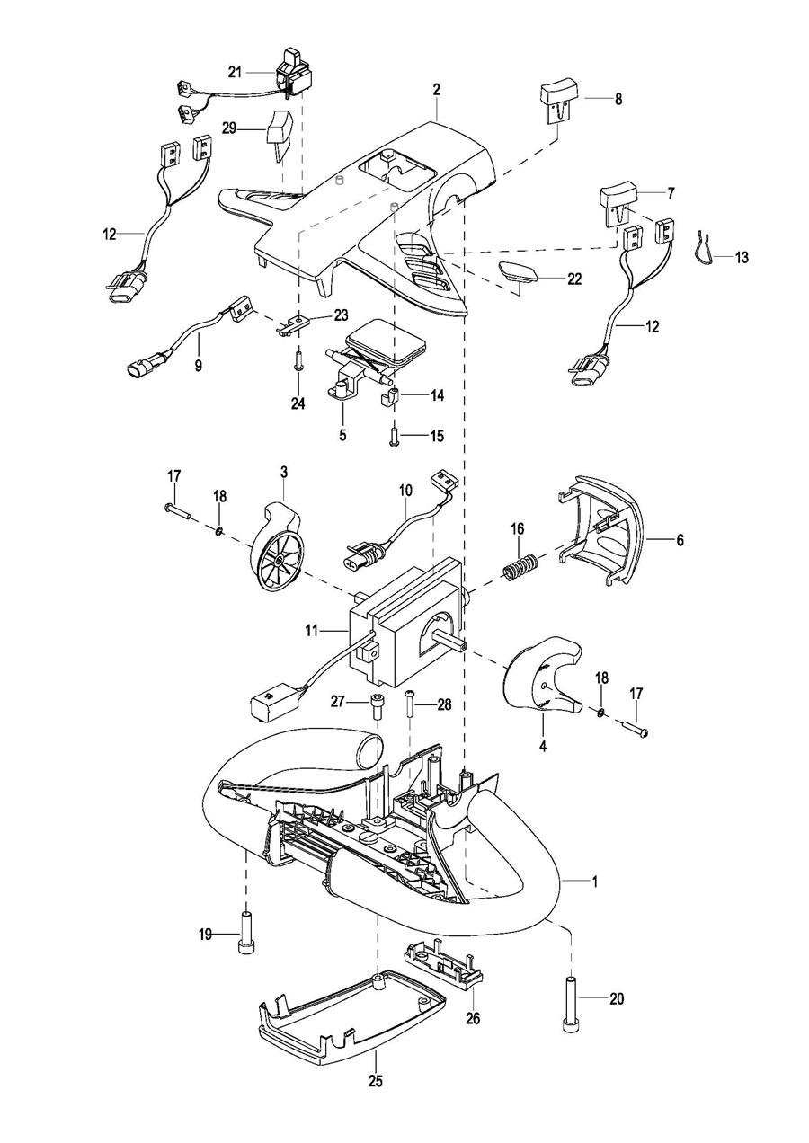
0104 Cove Assembly 外罩总成
0105 Handrails Assembly 护臂总成(S.N. before -3281700094)
010501 Handrails Assembly护臂总成(S.N. from 3281700095 to 3301703282)
010502 Handrails Assembly 护臂总成(S.N. after 3301703283-)
0106 Pedal Assembly 踏板总成(S.N. before -3312100920)
010601 Pedal Assembly踏板总成(S.N. after 3312100921-)
0107 Slideway Frame Assembly 电瓶滑轨框架总成
0201 Driving System,EPS 电子转向驱动系统
0202 Gear Case Assembly IV 减速箱总成IV(S.N. before -327130315)
020201 Gear Case Assembly 减速箱总成(S.N. From 327130316 to 3301601182)
020202 Gear Case Assembly 减速箱总成(S.N. After 3301601183-)
0203 Driving Motor Assembly 驱动电机总成(S.N. before -3301601182)
0301 Operating Control System ,EPS 电子转向操作系统(S.N. before -3301600309)
030101 Operating Control System,EPS 电子转向操作系统(S.N. After 3301600310-)
0302 Control Pod Assembly(With Proportional,No Sidesway) 手柄头总成(带比例,不带侧移)(S.N. before -3312100920)
0302 Control Pod Assembly(With Proportional & Sidesway)手柄头总成(带比例,带侧移)(S.N. before -3312100920)
030201 Control Pod Assembly手柄头总成(S.N. after 3312100921-)
0401 Hydraulic System 液压系统
0401 Hydraulic System(For Shifter Side) 液压系统(侧移)
0402 Pump & Motor Assembly 液压站总成(For 2512-429000-00, S.N. before -3291300735)
040201 Pump & Motor Assembly,BH液压站总成(For 2512-429000-LD,S.N. After 3291300736-)
0402 Pump & Motor Assembly(For Shifter Side) 液压站总成(侧移)(For 2512-429000-30, S.N. before -3291300735)
040201 Pump & Motor Assembly(For Shifter Side) ,BH液压站总成(侧移)(For 2512-439000-LD, S.N. After 3291300736-)
0403 Duplex Mast Lifting Oil Pipe Assembly,CQE12R 两级门架起升油管总成,CQE12R
0403 Duplex Mast Lifting Oil Pipe Assembly,CQE15R 两级门架起升油管总成,CQE15R
0404 Duplex Mast Tilting Oil Pipe Assembly 两级门架倾斜油管总成
0404 Duplex Mast Tilting Oil Pipe Assembly(For Shifter Side) 两级门架倾斜油管总成(侧移)
0405 Triplex Mast Lifting Oil Pipe Assembly,CQE12R 三级门架起升油管总成,CQE12R
0405 Triplex Mast Lifting Oil Pipe Assembly,CQE15R 三级门架起升油管总成,CQE15R
0406 Triplex Mast tilting Oil Pipe Assembly 三级门架倾斜油管总成
0406 Triplex Mast tilting Oil Pipe Assembly(For Shifter Side) 三级门架倾斜油管总成(侧移)
0407 Oil Return Pipe Assembly 回油管总成(S.N. After 3311400718-)
0408 Pump & Motor Assembly,PNK 液压站总成(For 2512-429000-LD-02&2512-439000-LD-02,SN Before 3321602172)
0501 Electric System 电气系统
0502 Controller Board Assembly 控制器总成 (S.N. before -3312100920)
050201 Controller Board Assembly控制器总成(S.N. after 3312100921-)
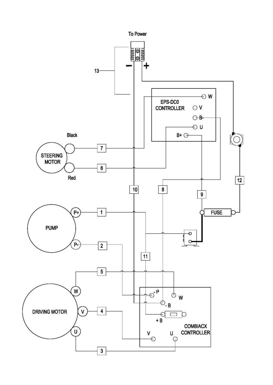
0503 Wire Harness Assembly,EPS 电子转向线束总成
050301 Wire Harness Assembly,EPS 电子转向线束总成(S.N. before -3312100920)
050302 Wire Harness Assembly,EPS电子转向线束总成(S.N. after 3312100921-)
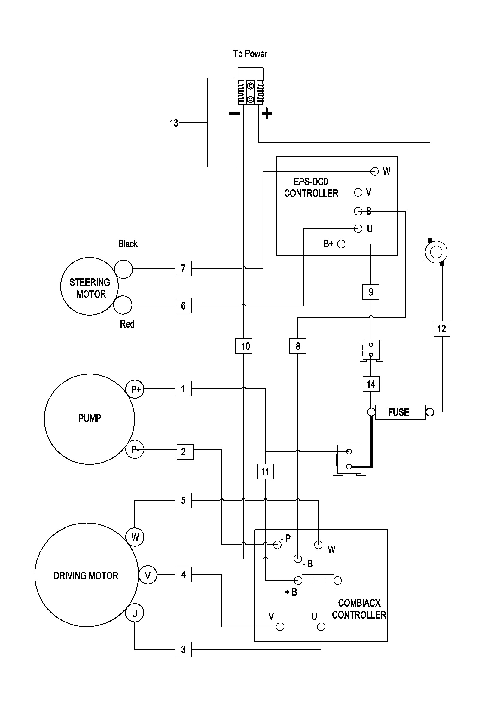
0504 Cable Assembly,EPS 电子转向电缆总成 (S.N. before -3312100920)
050401 Cable Assembly,EPS电子转向电缆总成(S.N. after 3312100921-)(For Lead Acid Battery)
0504 Cable Assembly,EPS)电子转向电缆总成(For Lithium Battery)
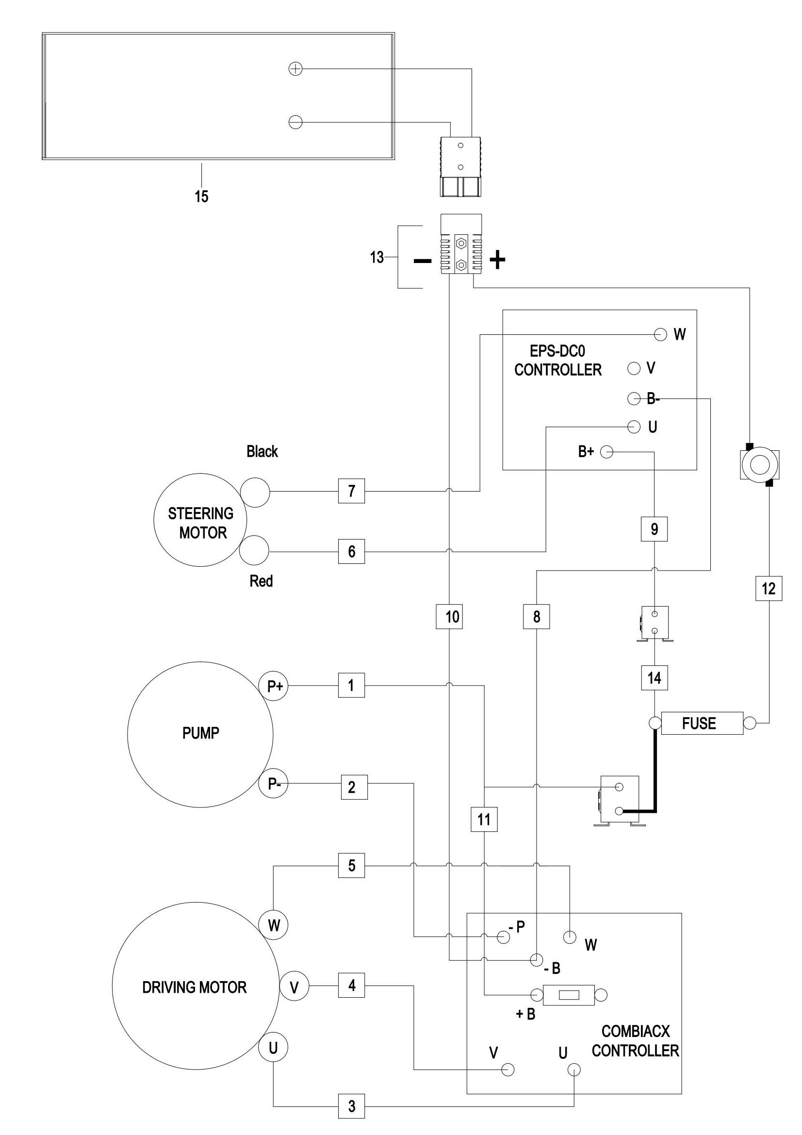
0505 Lithium Battery Assembly 锂电瓶总成(S.N.before -3321703352)
050501ithium Battery Assembly 锂电瓶总成(S.N.after 3321703353-)
0601 Duplex Mast Assembly 两级门架总成
0601 Duplex Mast Assembly(For Shifter Side) 两级门架总成(侧移)
0602 Side Lifting Cylinder,起升边缸,(SN Before -3301703487)
0602 Side Lifting Cylinder,起升边缸,(SN After 3301703488-)
0603 Tilt Cylinder-L 倾斜油缸左
0604 Tilt Cylinder-R 倾斜油缸右
0605 Leading Cylinder,CQE12R 前移油缸,CQE12R
0605 Leading Cylinder,CQE15R 前移油缸,CQE15R
0606 Fork Frame Assembly 二级货叉架总成
0606 Fork Frame Assembly(For Shifter Side) 二级货叉架总成(侧移)
0607 Shifter Side Assembly 两级侧移器总成
0608 Chain Assembly 二级链条总成
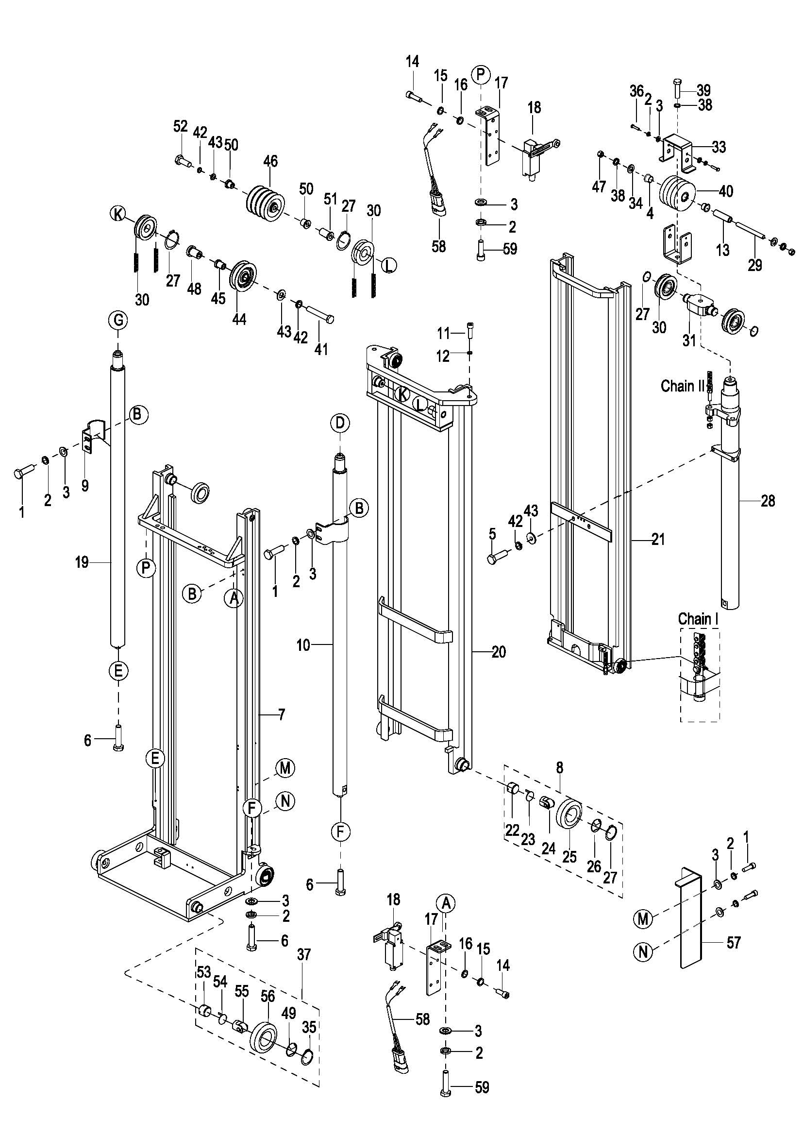
0609 Triplex Mast Assembly 三级门架总成
0609 Triplex Mast Assembly(For Shifter Side)三级门架总成(侧移)
0610 Middle Lifting Cylinder,起升中缸, (SN Before -3301703487)
0610 Middle Lifting Cylinder,起升中缸, (SN After 3301703488-)
0610 Middle Lifting Cylinder (For Shifter Side), 起升中缸(侧移), (SN Before -3301703487)
0610 Middle Lifting Cylinder (For Shifter Side), 起升中缸(侧移), (SN After 3301703488-)
0611 Fork Frame Assembly 三级货叉架总成
0611 Fork Frame Assembly(For Shifter Side) 三级货叉架总成(侧移)
0612 Chain I Assembly 三级门架链条总成
0613 Chain II Assembly 三级货叉架链条总成
0614 Shifter Side Assembly 三级侧移器总成