0101 Frame System车架系统
0102 Caster Assembly 万向轮总成(S.N. before -225170105)
010201 Caster Assembly 万向轮总成( S.N. after 225170106- )
0201 Driving Assembly 驱动总成
0202 Gear Case Assembly减速箱总成(S.N. before -226140016)
020201 Gear Case Assembly减速箱总成(S.N. after 226140017-)
0203 Dissociable Driving Wheel 可拆分驱动轮
0301 Operating Control Assembly ( Left ) 操作总成(左)
0302 Operating Control Assembly ( Right ) 操作总成(右)
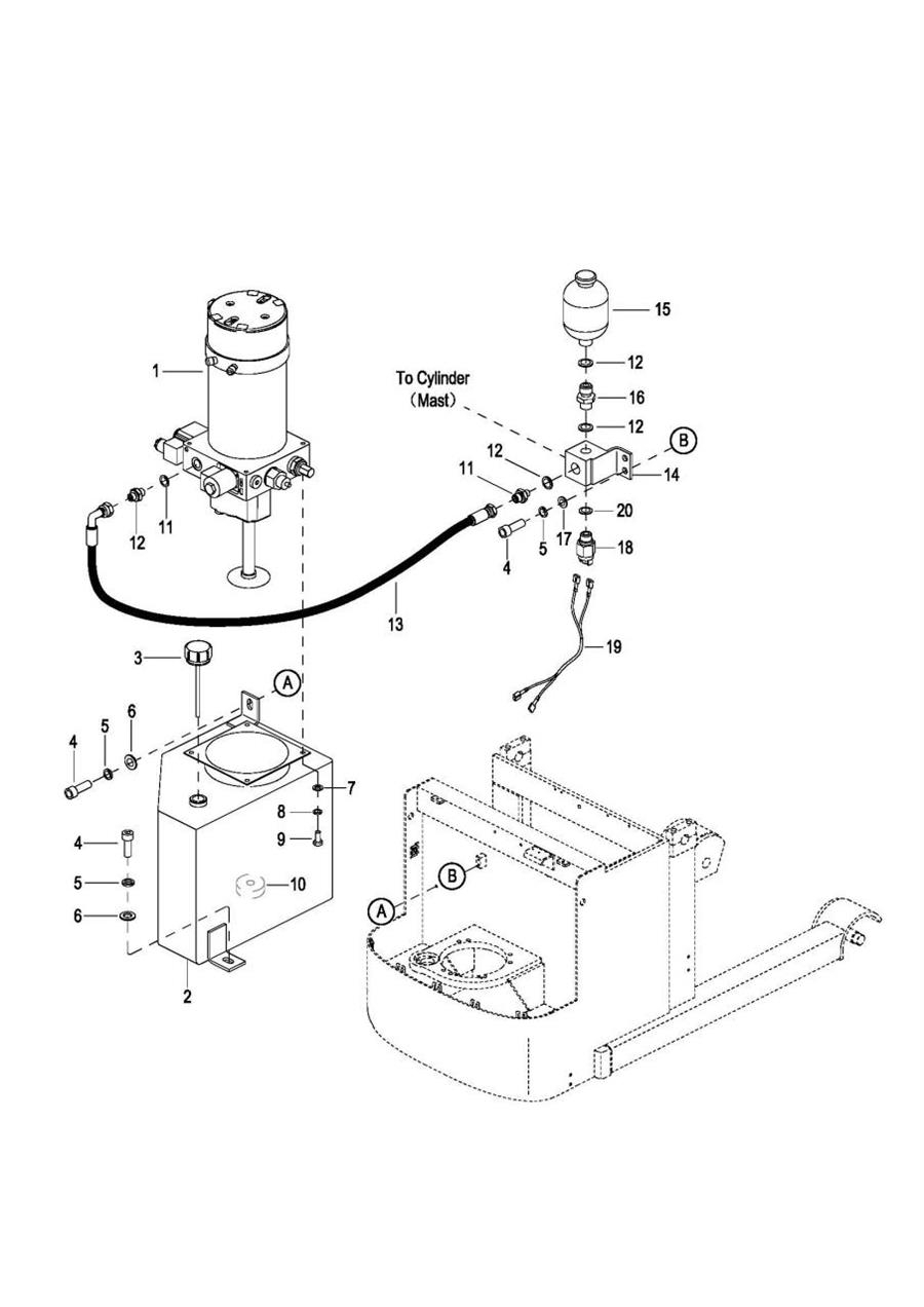
0401 Hydraulic System 液压系统
0402 Hydraulic Pump Assembly 液压站总成(S.N. before -2291800197, 0402 Cancel, See 040201)
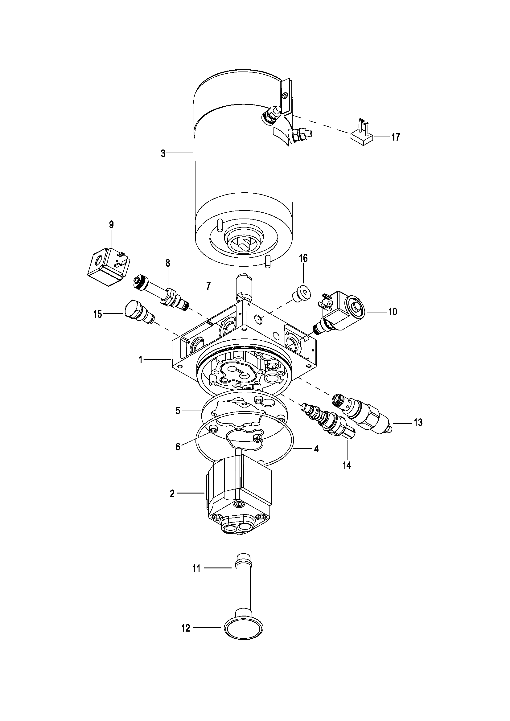
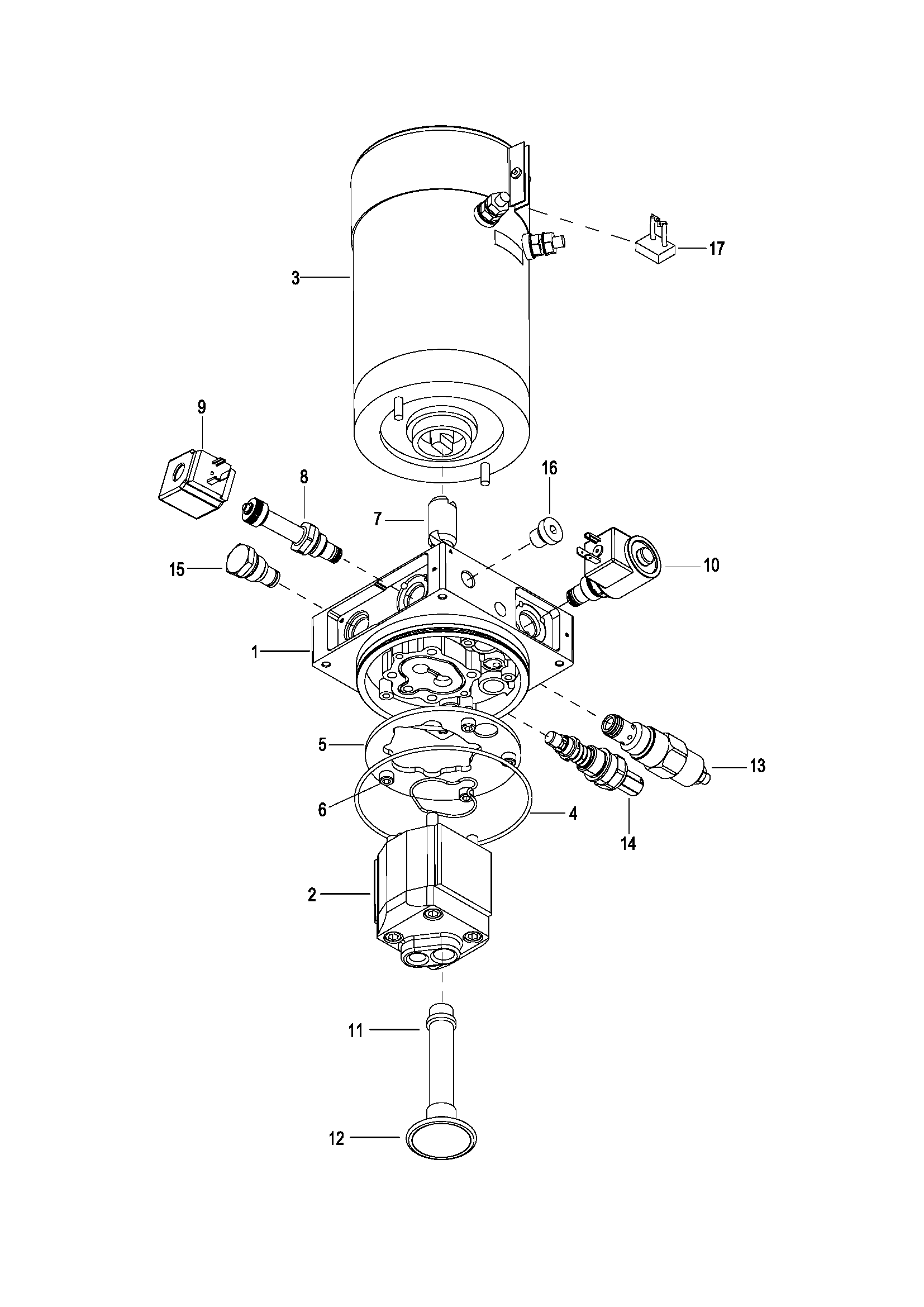
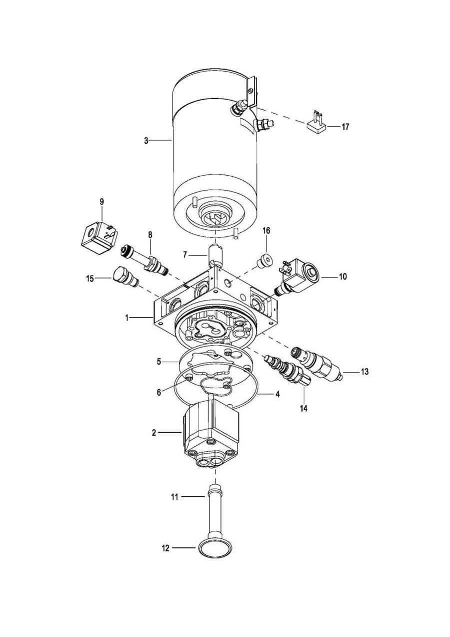
040201 Hydraulic Pump Assembly 液压站总成(S.N. before -2291800197)
040202 Hydraulic Pump Assembly 液压站总成(S.N. after 2291800198- )
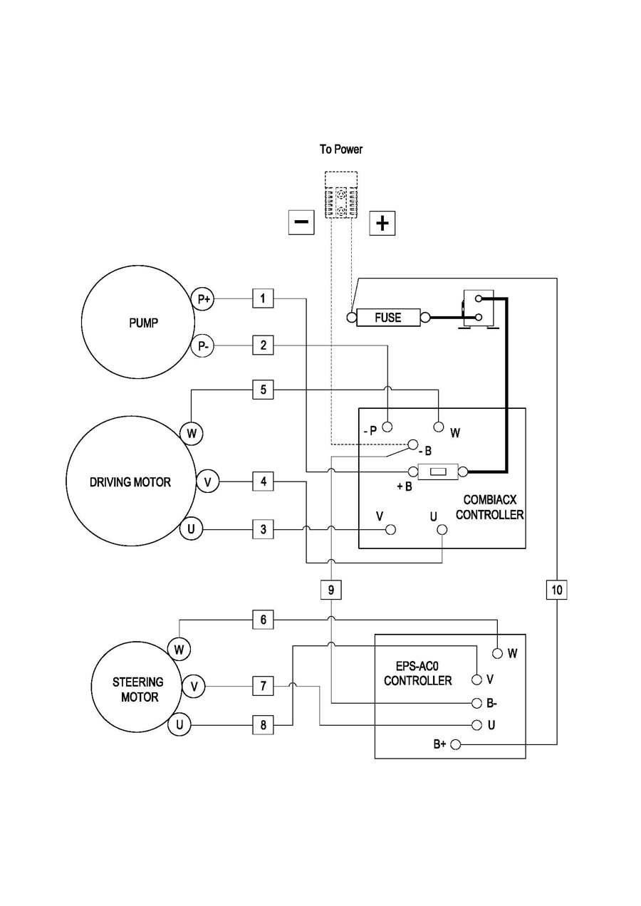
0501 Electric Assembly 电气总成
0502 Controller Board Assembly 电器板总成
0503 Wiring Harness Assembly 线束总成
0504 Cable Assembly 电缆总成
0505 Battery Assembly 电瓶箱总成
0601 Mast Lifting System 门架起升系统
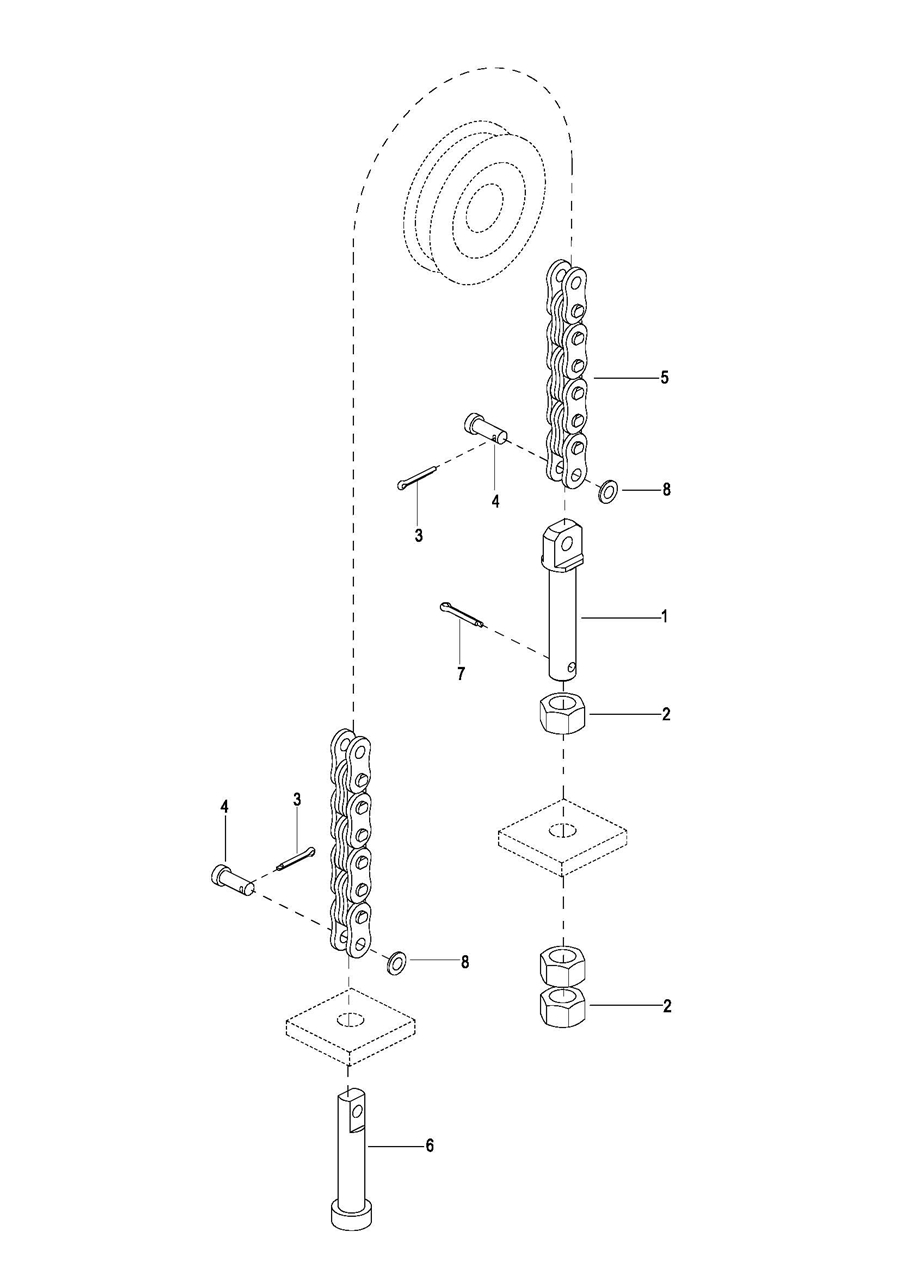
0602 Lift Cylinder 起升油缸
0603 Vitta Combination Assembly 油管总成
0604 Loading Frame System I 载架系统 I(S.N.before-2331000049)
060401 Loading Frame System I 载架系统 I(S.N.after2331000050-)
0605 Loading Frame System II 载架系统II
060601 Fixture System 夹具系统(S.N. after 226200056-)
0606 Fixture System 夹具系统(S.N. before -226200055)
0607 Chain Assembly 链条总成